GM Service Manual Online
For 1990-2009 cars only

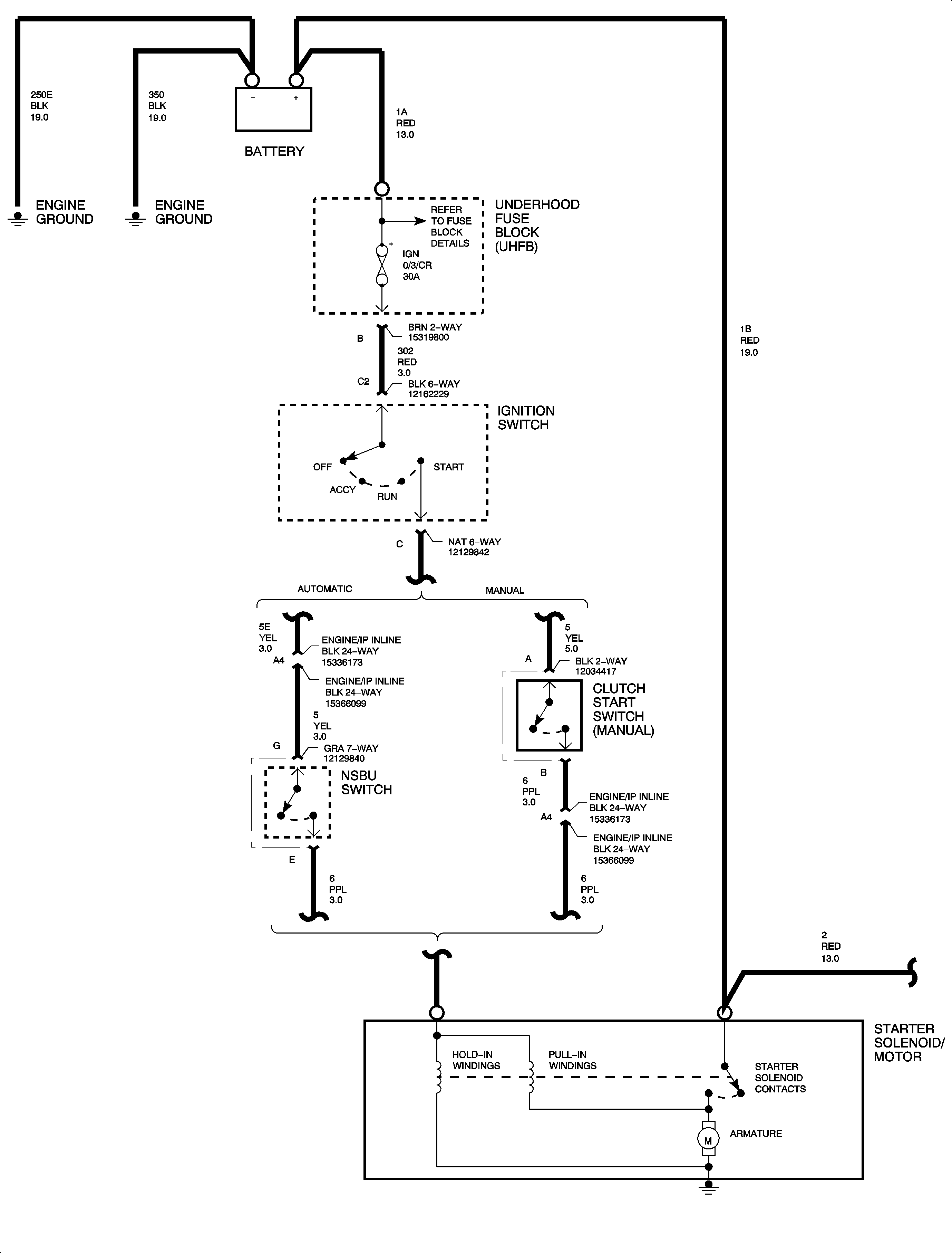
Starting System Diagnosis L61

No Click/No Crank


Object Number: 896102  Size: FP

Object Number: 890388  Size: FP

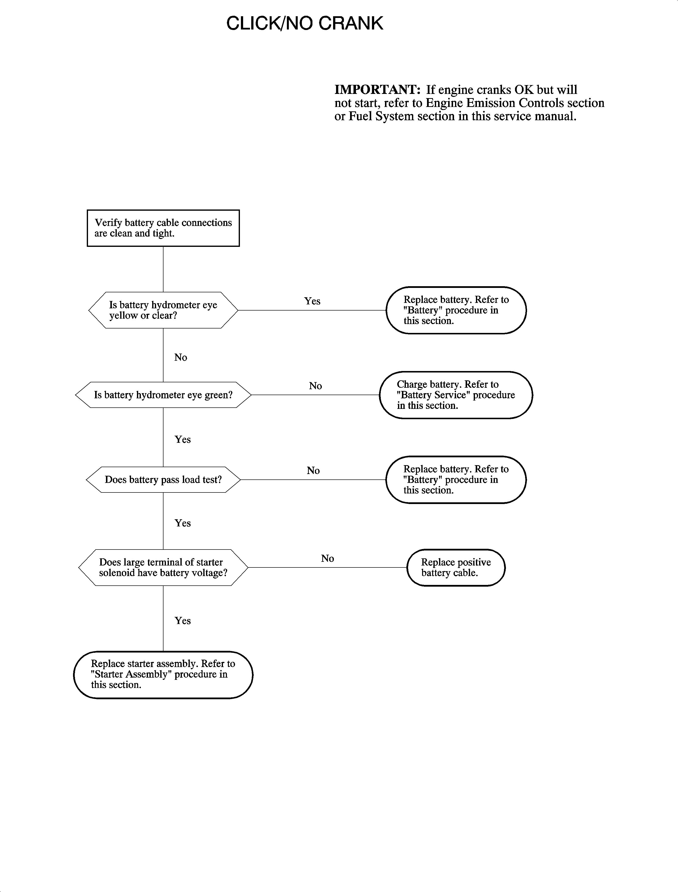
Click/No Crank


Object Number: 896102  Size: FP

Object Number: 890390  Size: FP

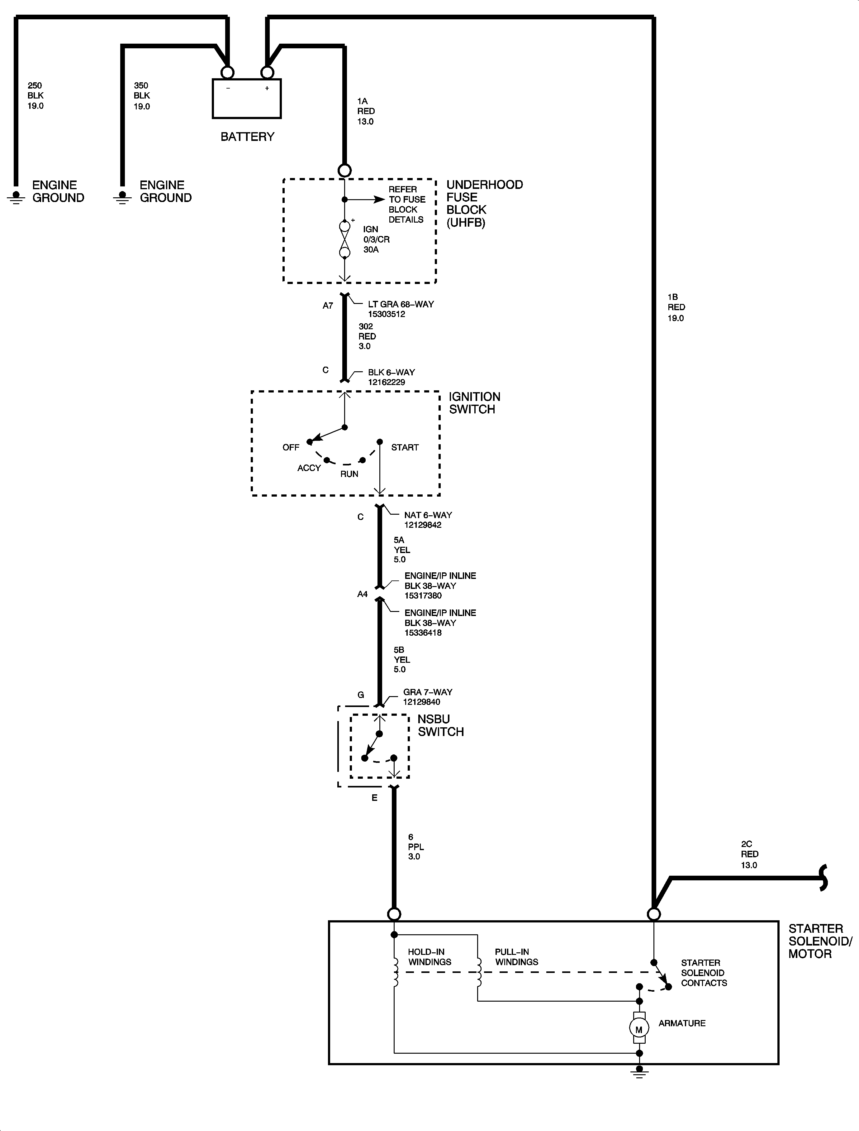
Starting System Diagnosis L81

No Click/No Crank


Object Number: 896126  Size: FP

Object Number: 890767  Size: FP

Click/No Crank


Object Number: 896126  Size: FP

Object Number: 890769  Size: FP