GM Service Manual Online
For 1990-2009 cars only
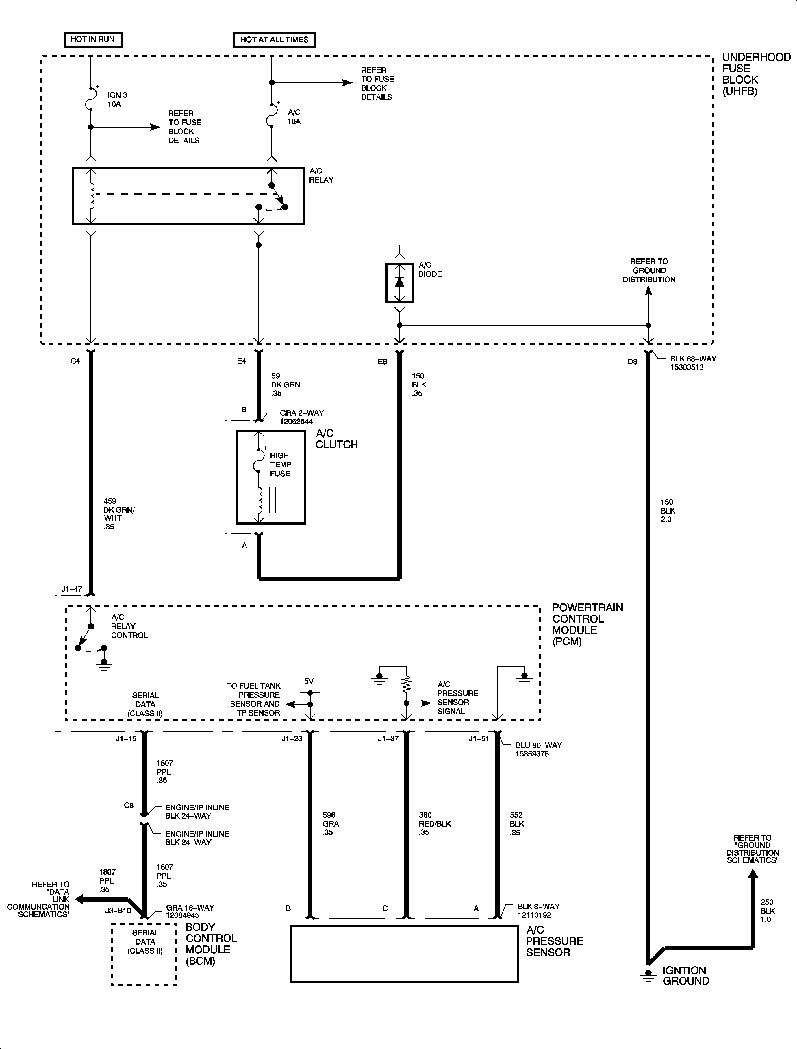
Figure 1:

(1 of 4) - Standard HVAC


Object Number: 895813  Size: FP
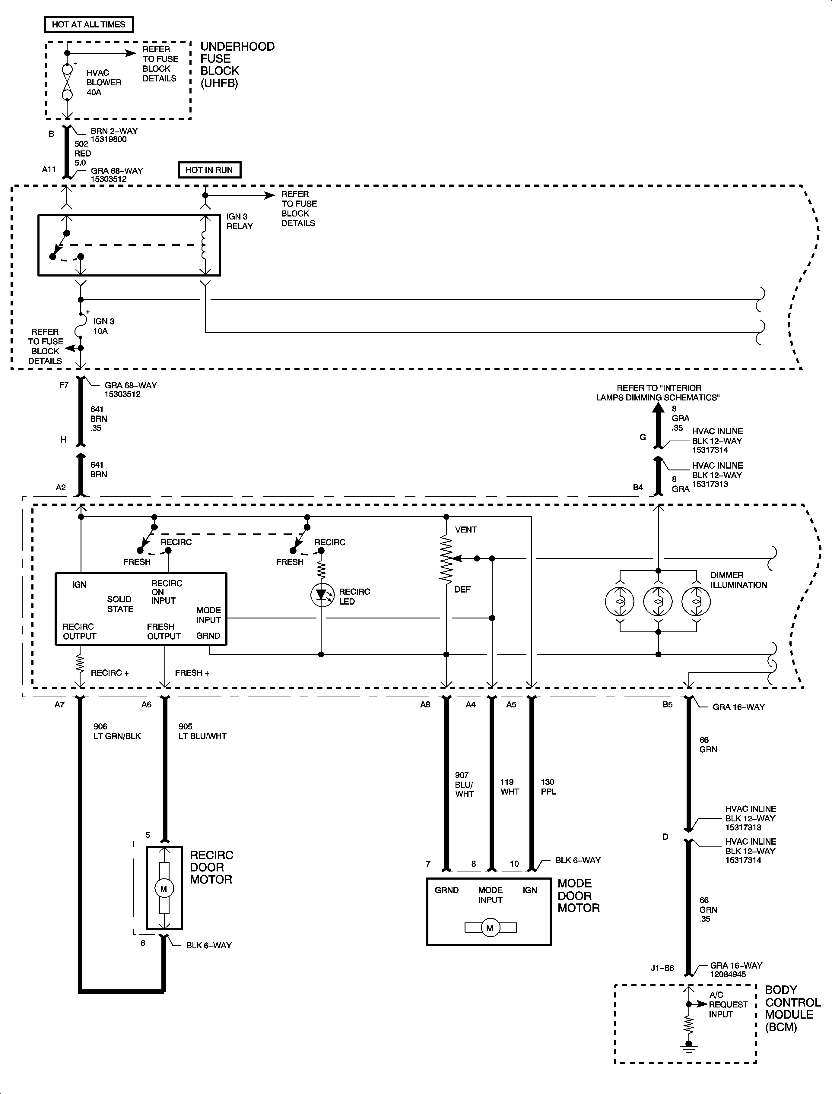
Figure 2:

(2 of 4) - Standard HVAC


Object Number: 898917  Size: FP
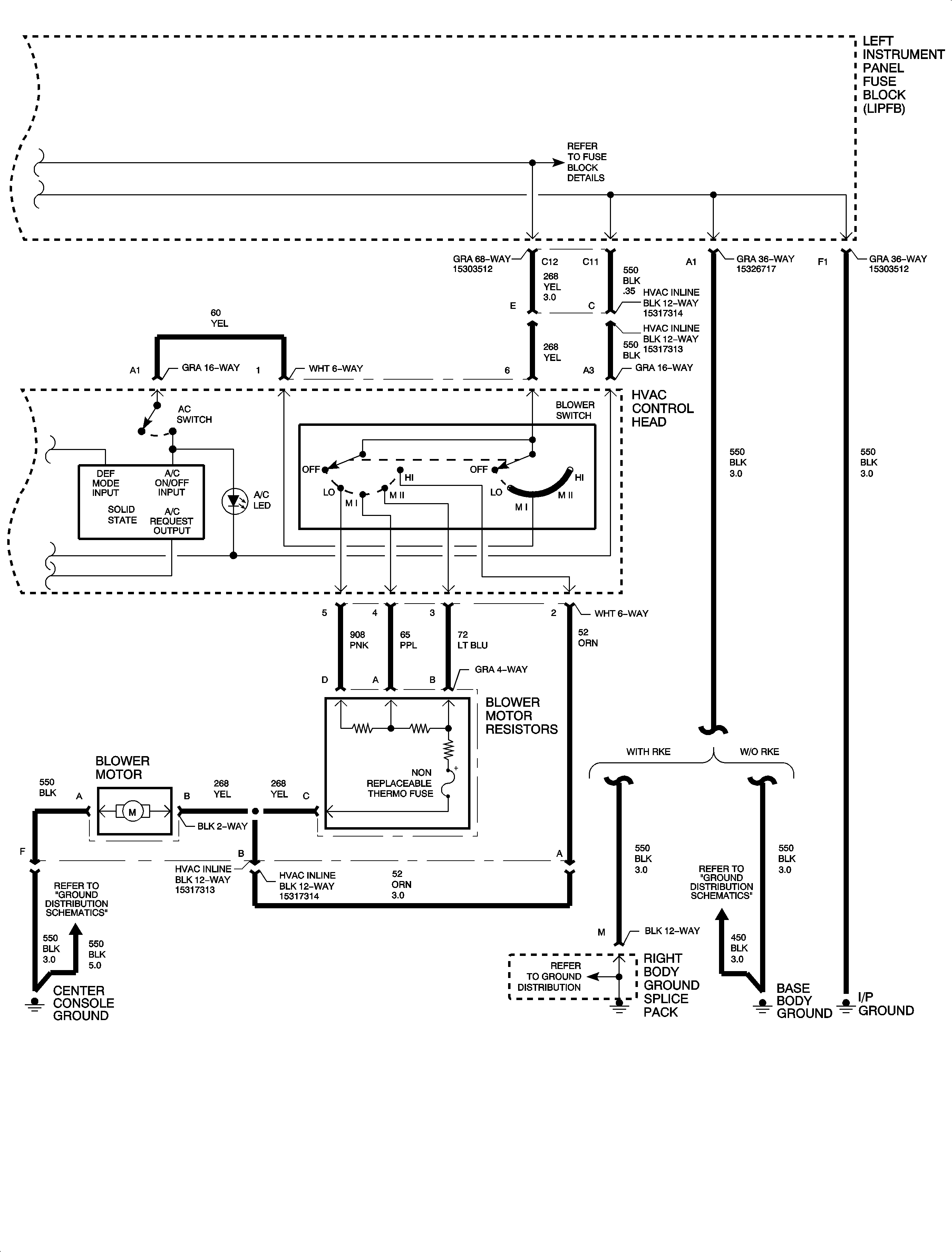
Figure 3:

(3 of 4) - L61


Object Number: 895815  Size: FP
Figure 4:

(4 of 4) - L81


Object Number: 895815  Size: FP