GM Service Manual Online
For 1990-2009 cars only
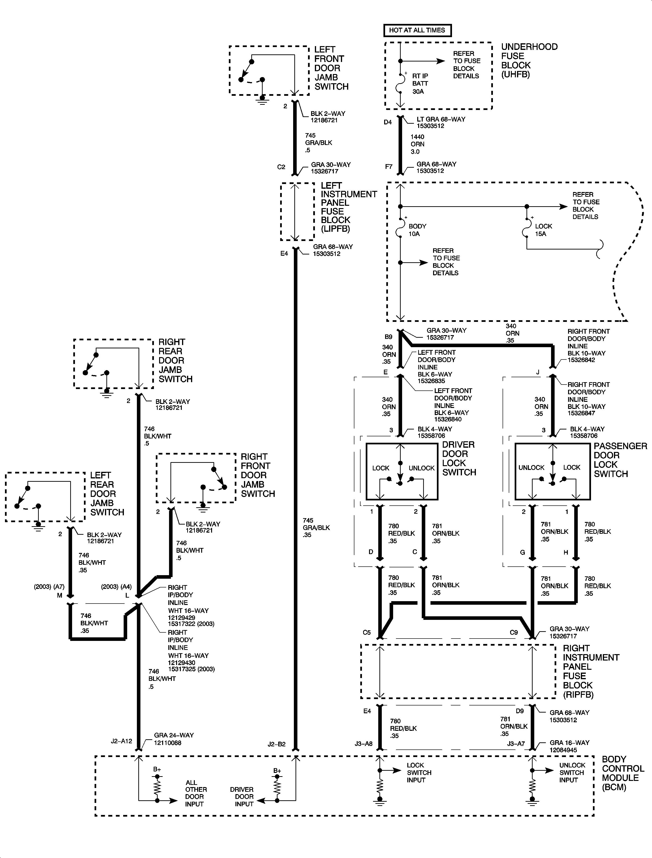
Figure 1:

Power, Ground, Switch Inputs


Object Number: 896054  Size: FP
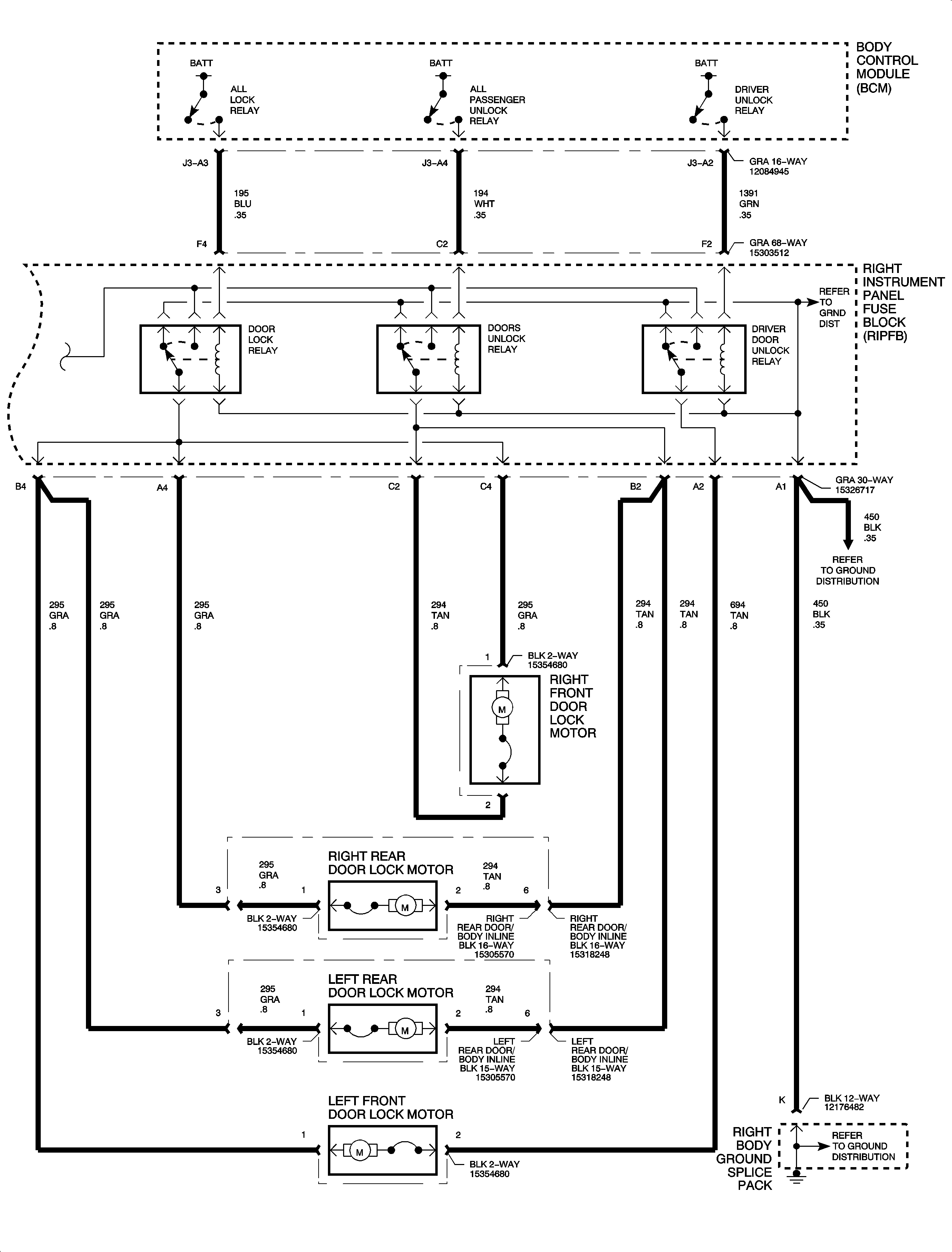
Figure 2:

Relay Controls, Motors


Object Number: 896056  Size: FP
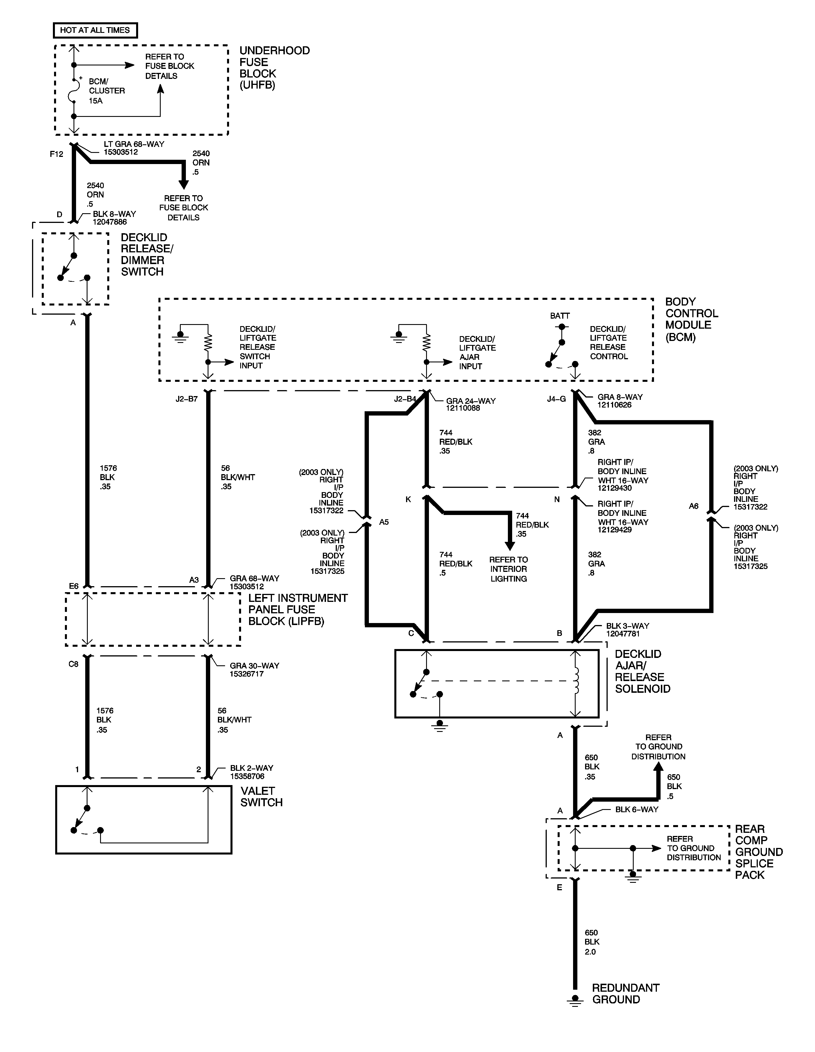
Figure 3:

Decklid Release (Sedan)


Object Number: 895734  Size: FP
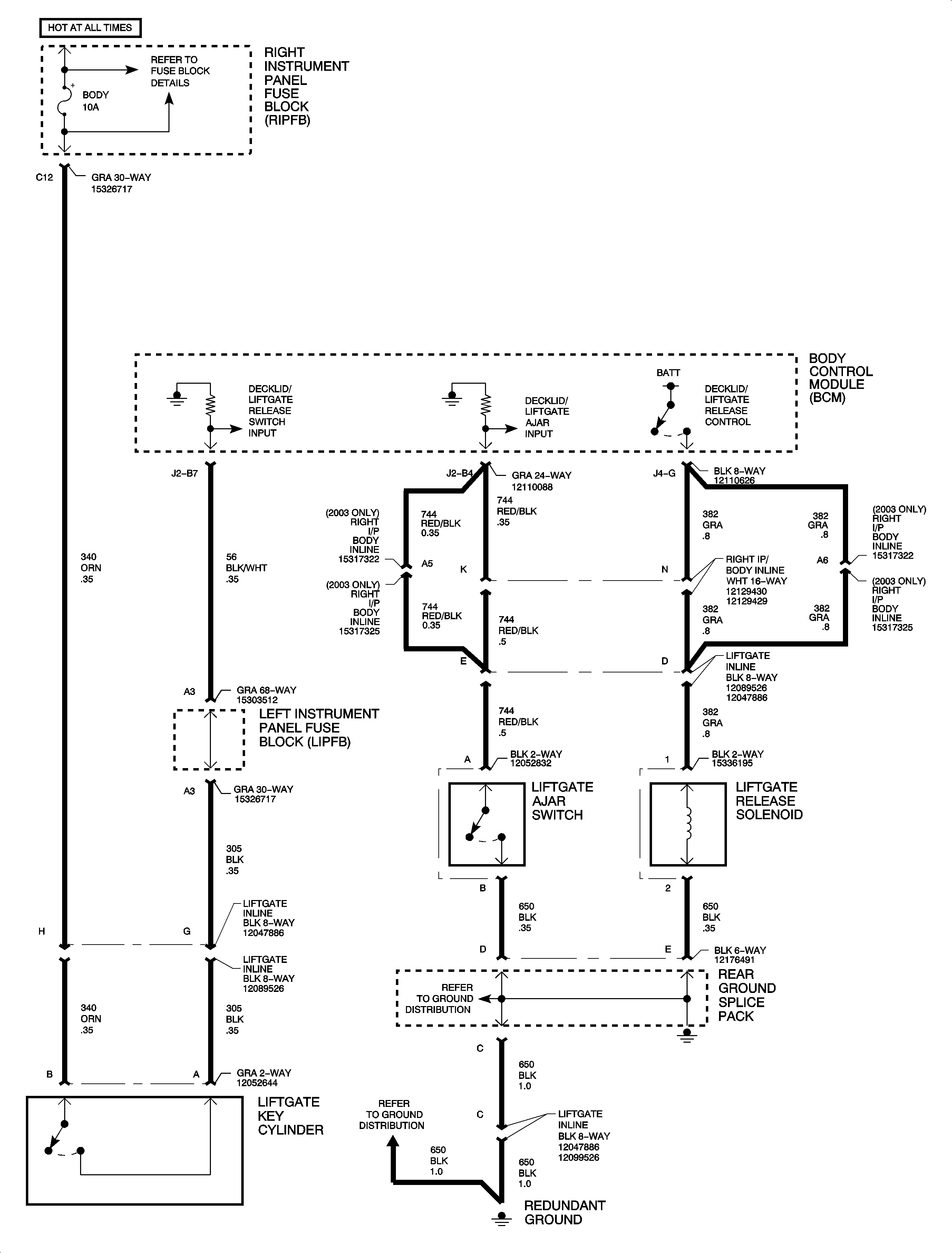
Figure 4:

Liftgate Release (Wagon)


Object Number: 895735  Size: FP