GM Service Manual Online
For 1990-2009 cars only
Makes
🢒
Saturn
🢒
2003
🢒
L300/LW300
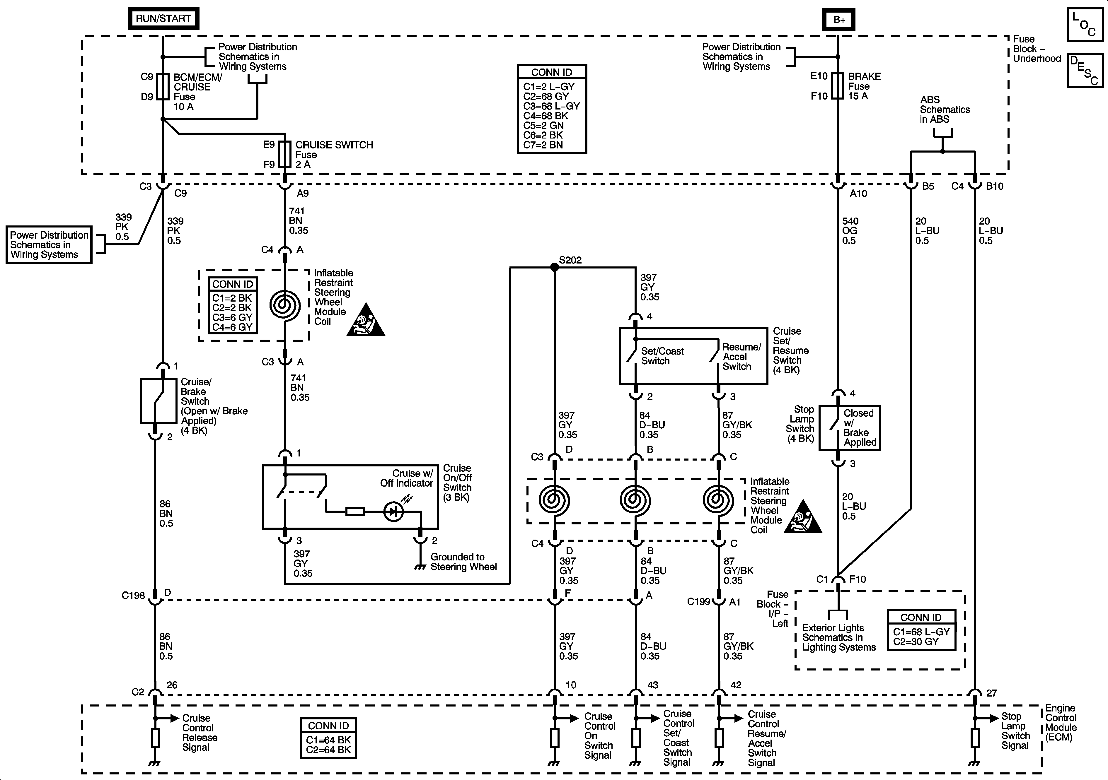
🢒 Cruise Control Schematics - 3.0L
Cruise Control Schematics - 3.0L
Master Electrical Component List
Cruise Control Description and Operation L81
Module Power, Ground, Serial Data, and Switches - 3.0L
Fuse Block - Underhood Fuses: BCM/ECM/CRUISE/ABS, Cruise Switch, IGN1 and Backup/Turn
Fuse Block - Underhood Bus
Fuse Block - Underhood Fuses: BCM/ECM/CRUISE/ABS, Cruise Switch, IGN1 and Backup/Turn
SIR Caution for Zoning
SIR Caution for Zoning
Stop Lamps