GM Service Manual Online
For 1990-2009 cars only
Figure 1:

Battery Electrical Schematic


Object Number: 907553  Size: FP
Figure 2:

Battery Electrical Schematic Cont'd (1998-1999)


Object Number: 907557  Size: FP
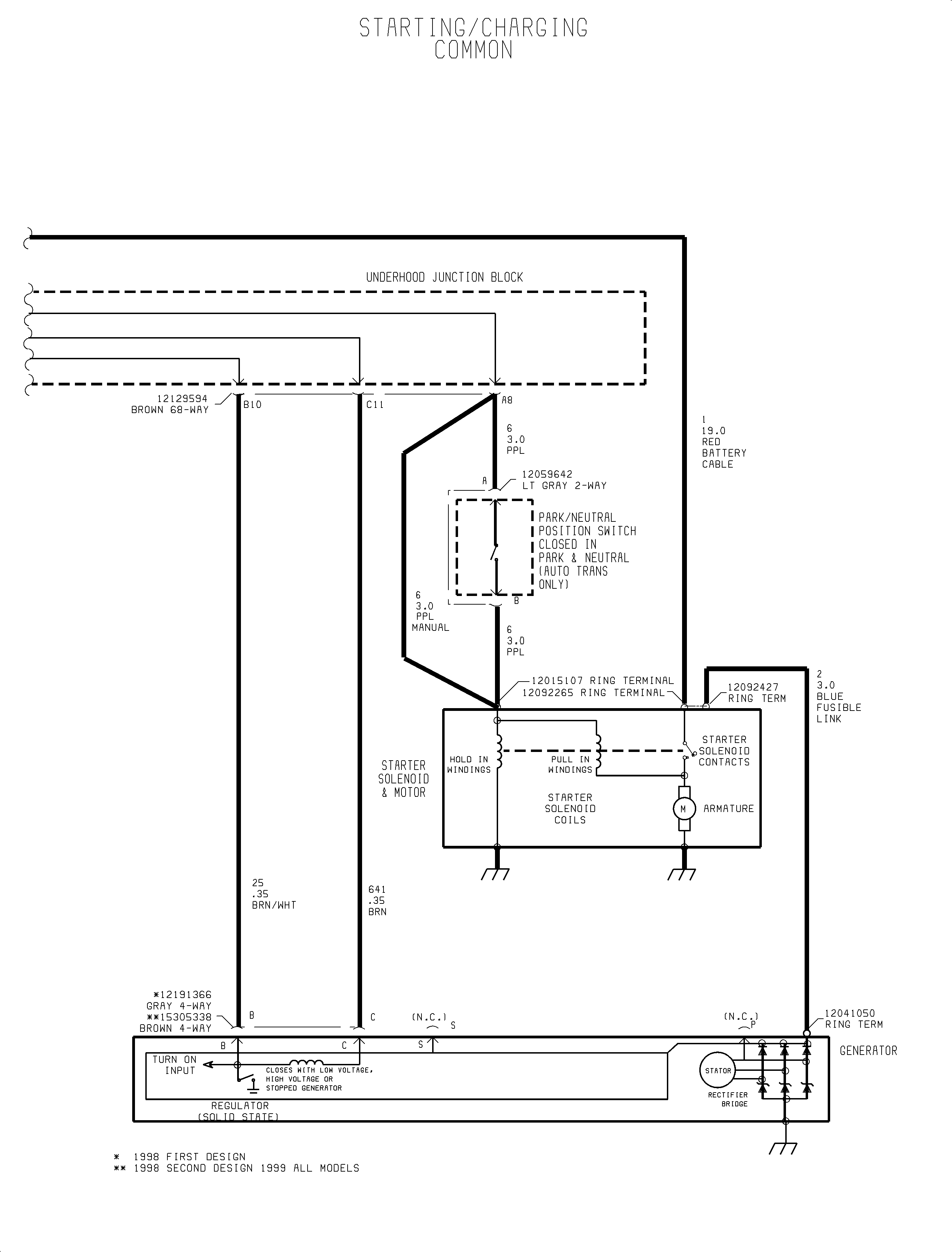
Figure 3:

Starting and Charging System Electrical Schematics


Object Number: 907553  Size: FP
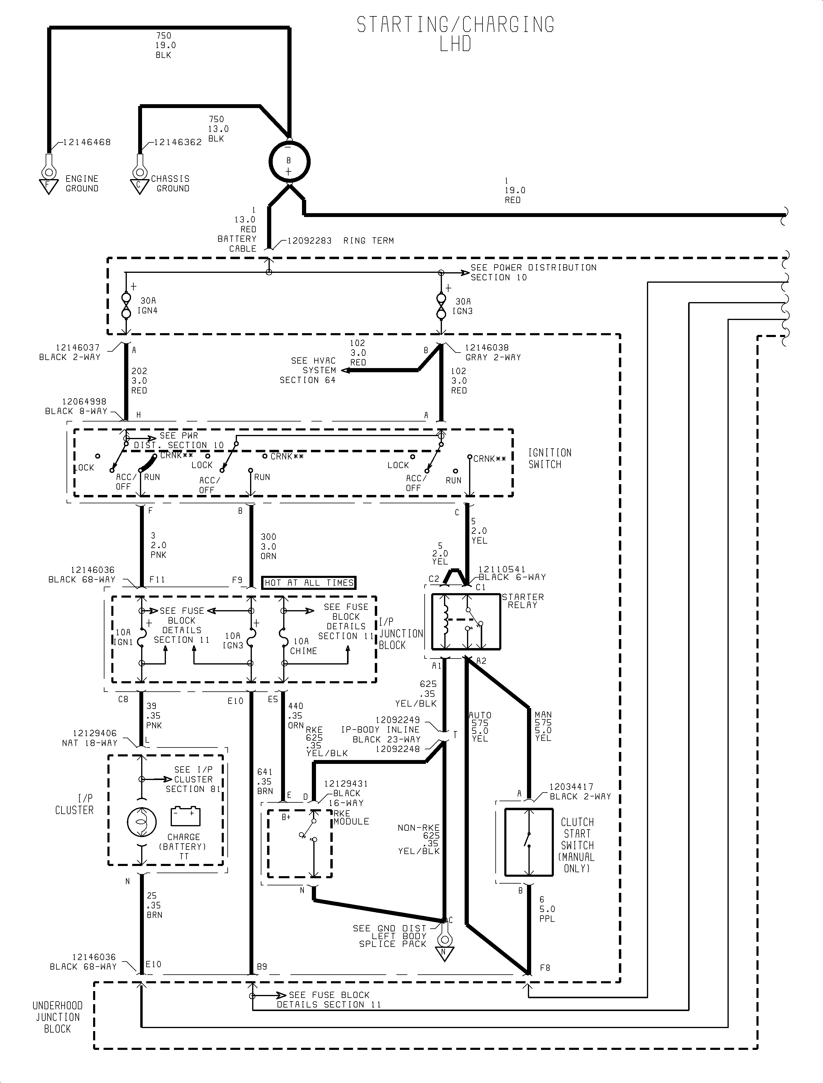
Figure 4:

Starting and Charging System Electrical Schematics Cont'd


Object Number: 907557  Size: FP