GM Service Manual Online
For 1990-2009 cars only

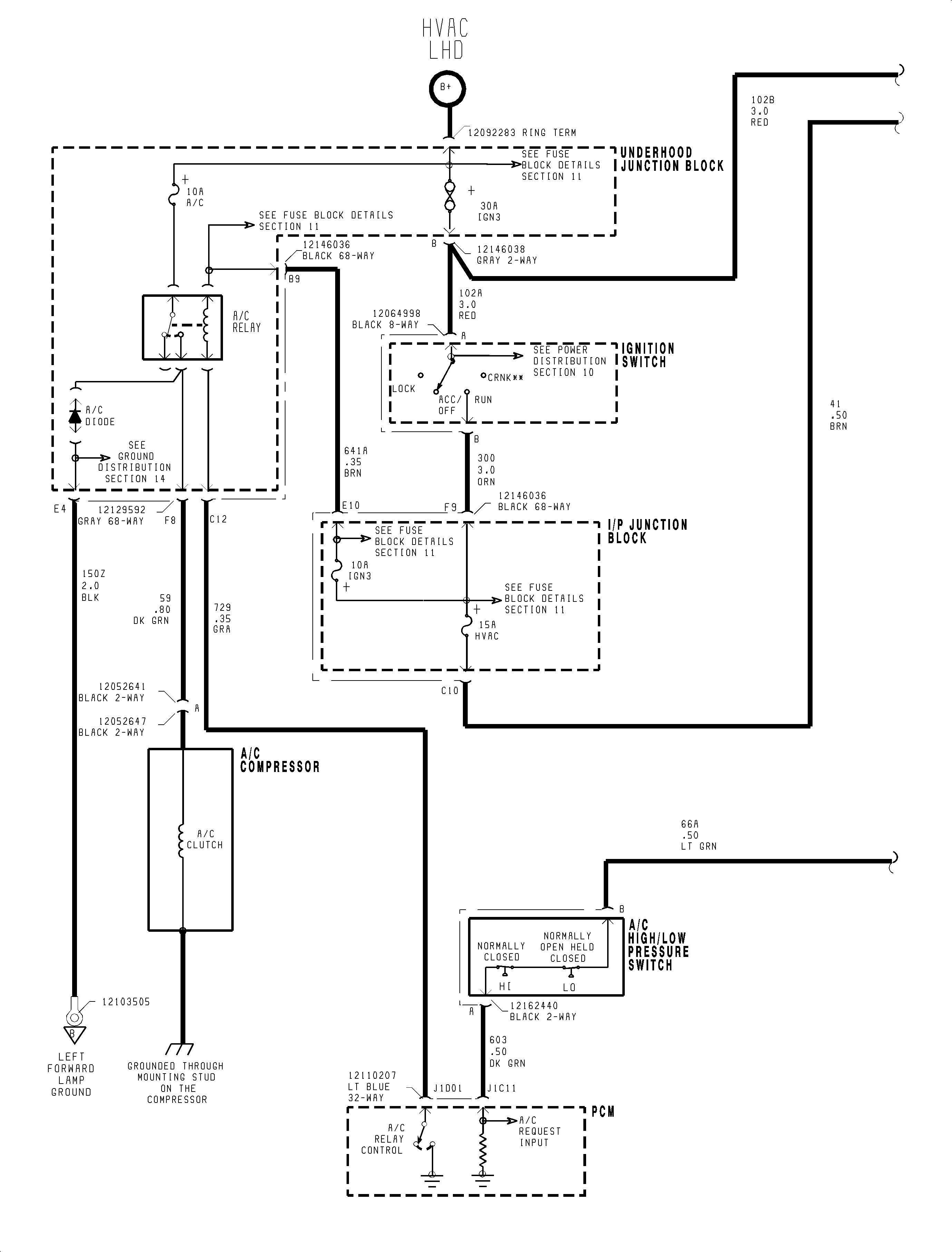
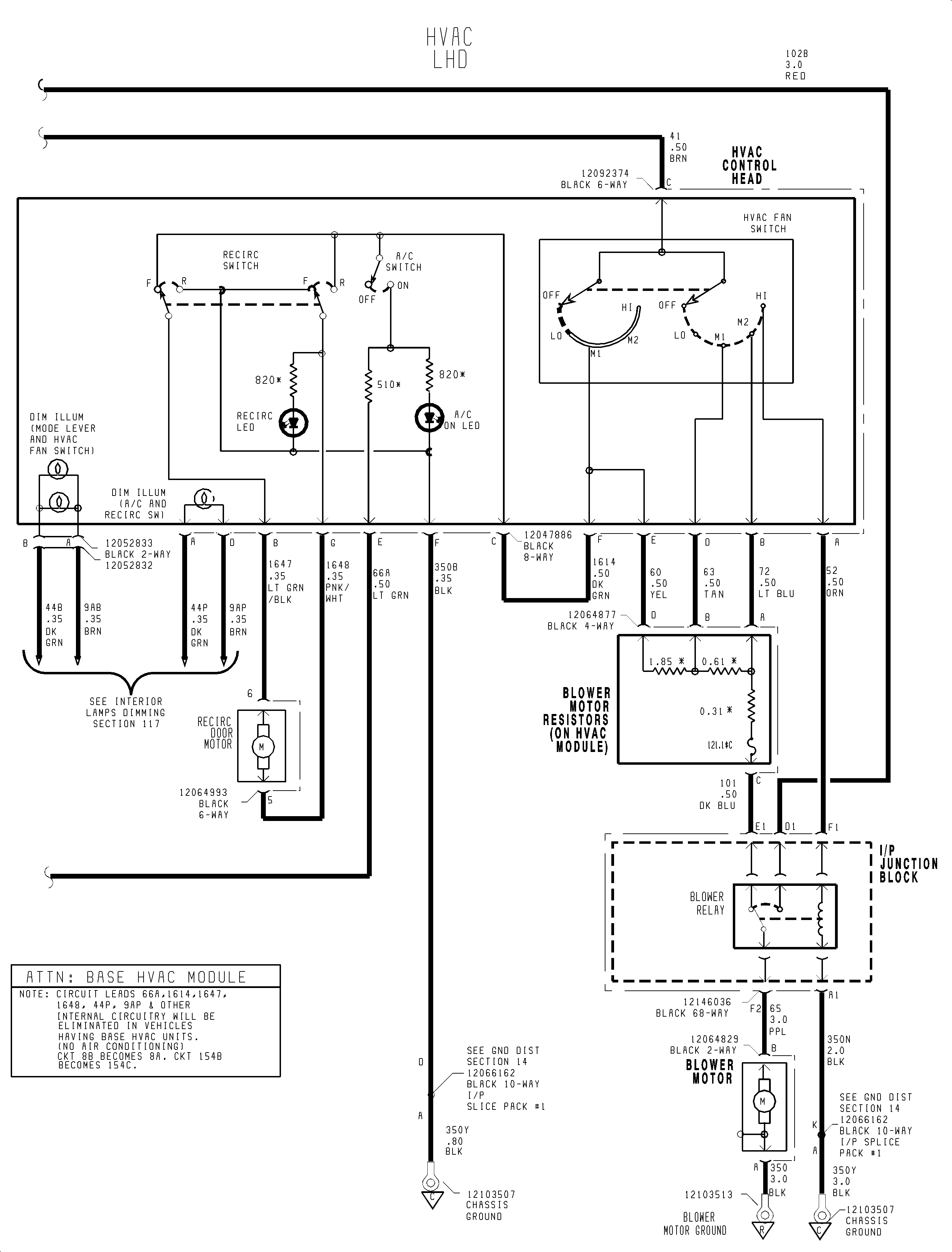
HVAC Schematics LHD

Figure 1:

1 of 2


Object Number: 1199919  Size: FP
Figure 2:

2 of 2


Object Number: 1199923  Size: FP

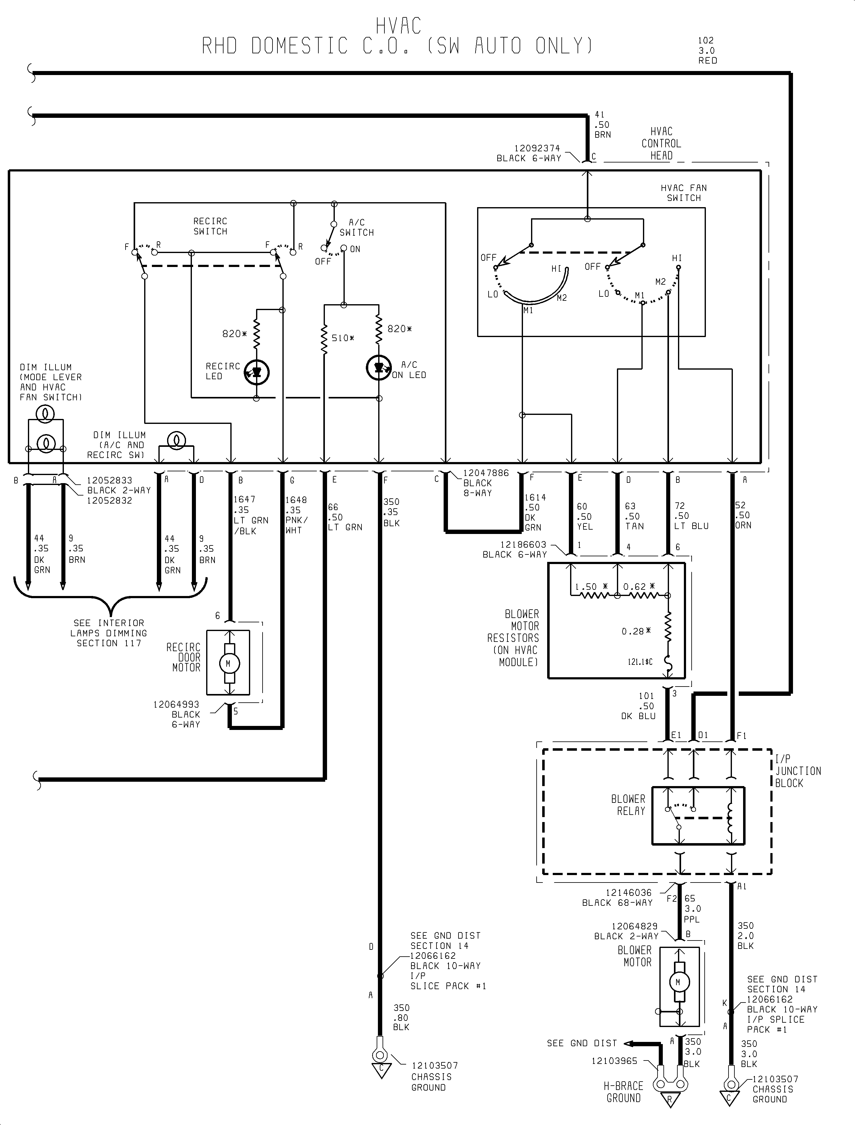
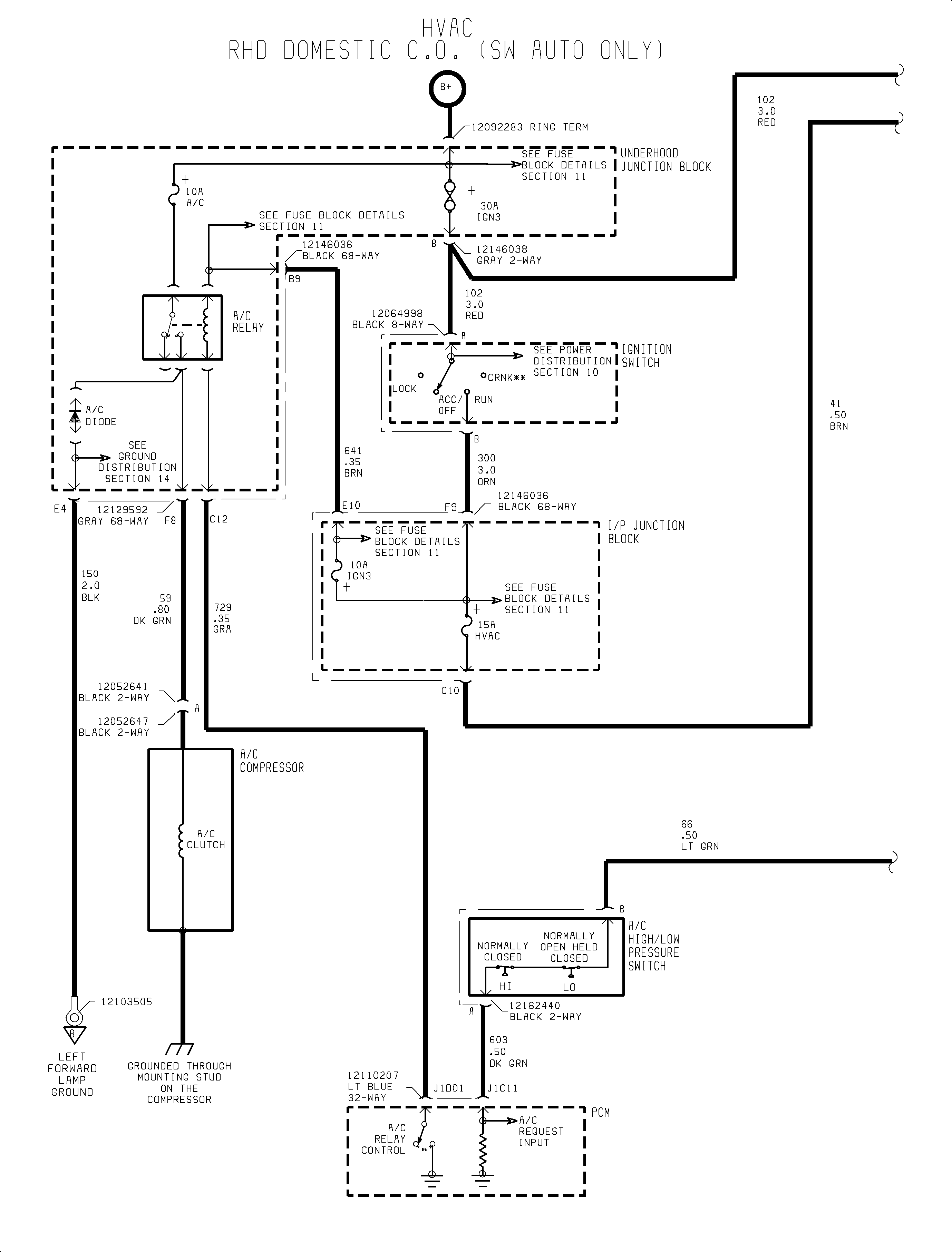
HVAC Schematics RHD

Figure 1:

1 of 2


Object Number: 1199948  Size: FP
Figure 2:

2 of 2


Object Number: 1199953  Size: FP