GM Service Manual Online
For 1990-2009 cars only
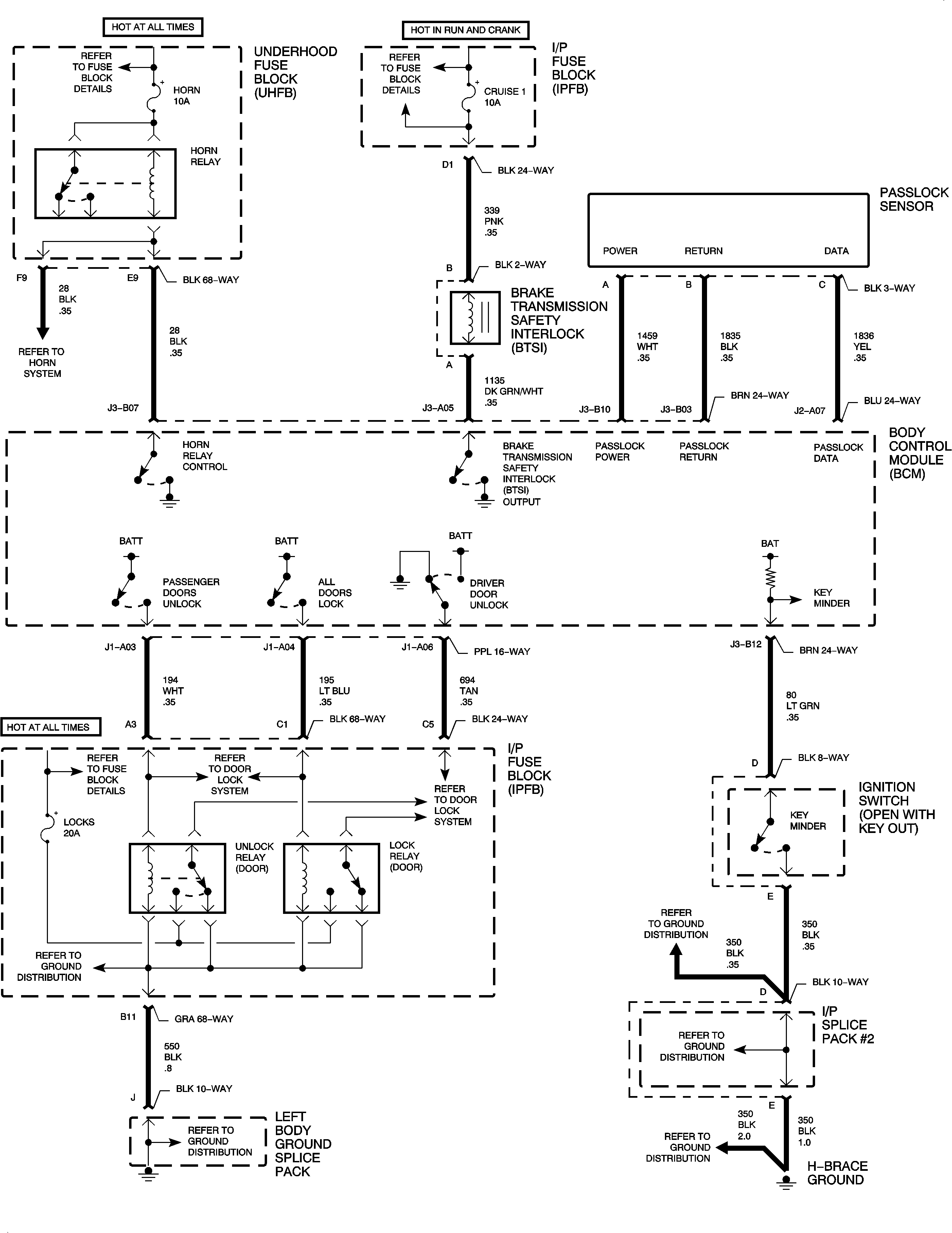
Figure 1:
Object Number: 875229  Size: FP
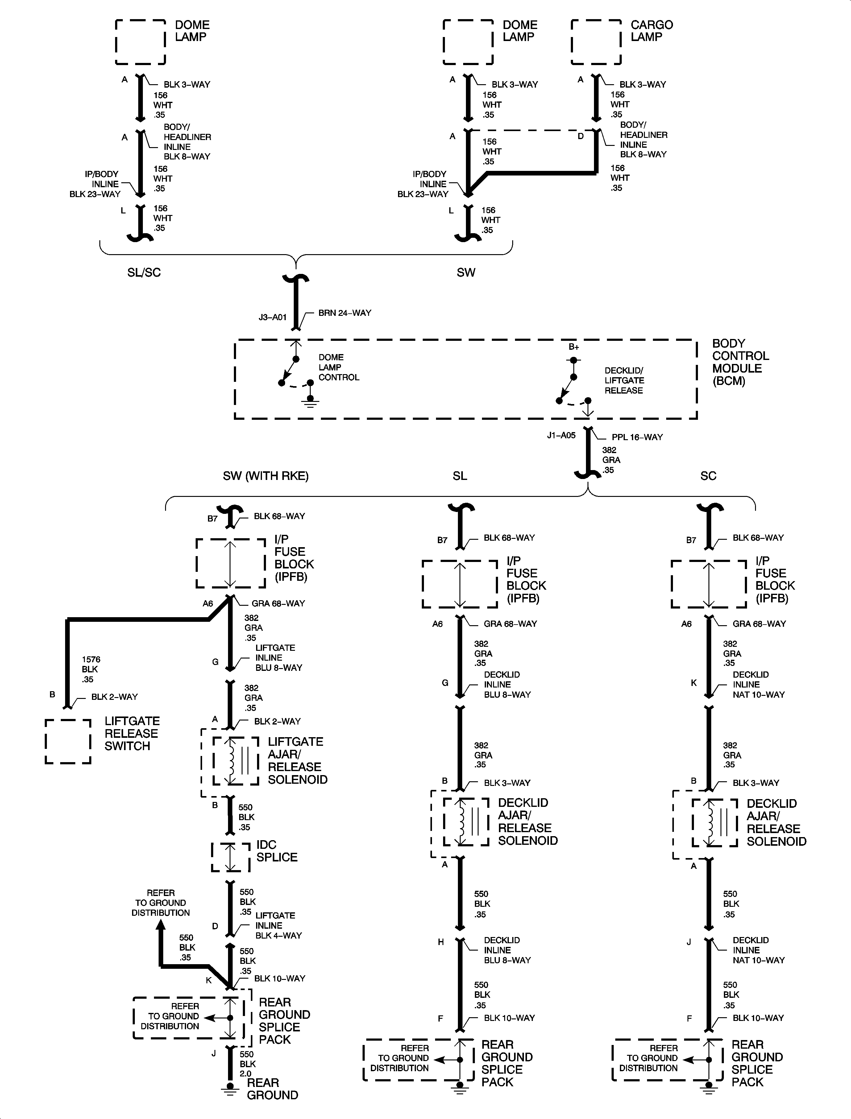
Figure 2:
Object Number: 875252  Size: FP
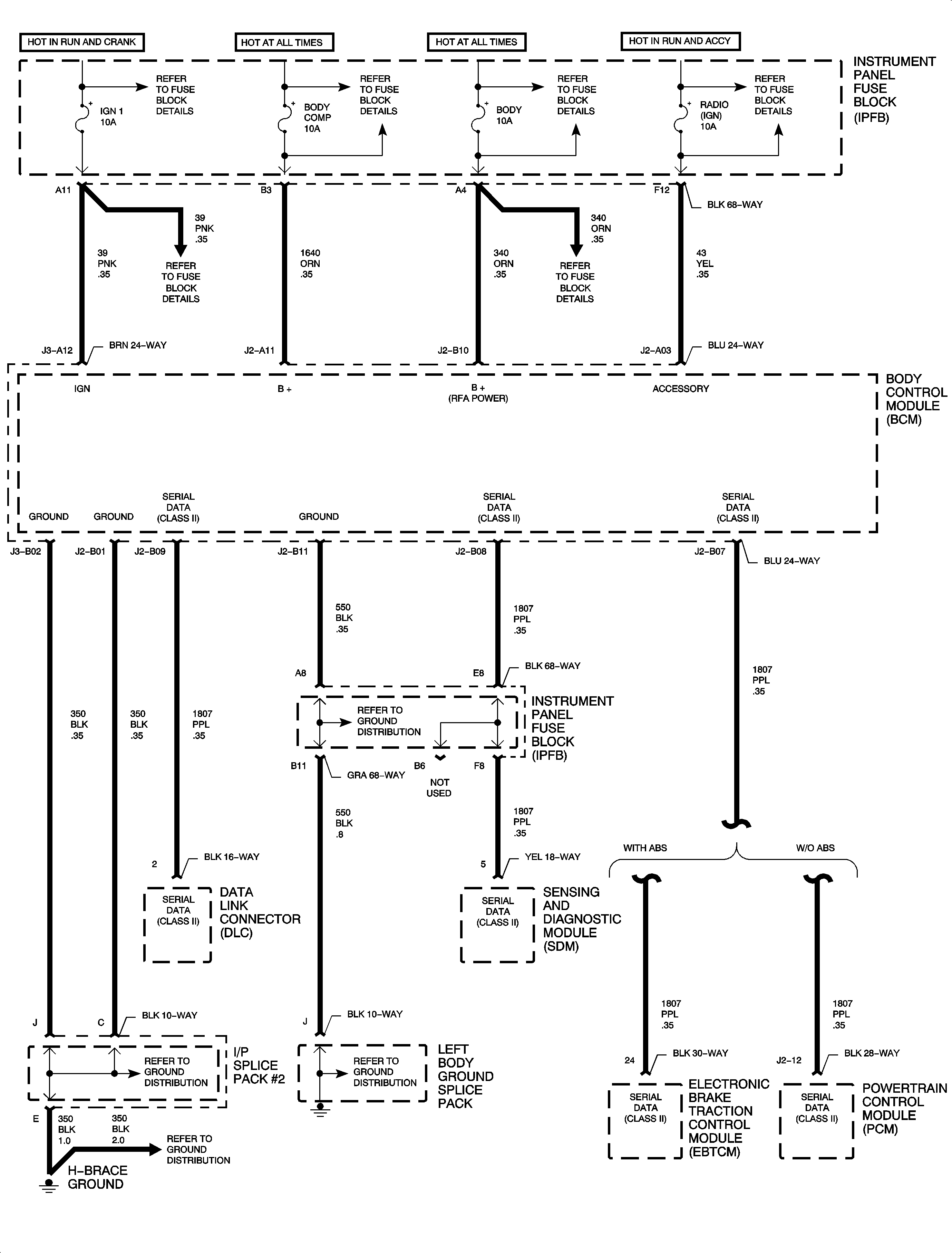
Figure 3:
Object Number: 875258  Size: FP
Figure 4:
Object Number: 875266  Size: FP
Figure 5:
Object Number: 875276  Size: FP