GM Service Manual Online
For 1990-2009 cars only
Makes
🢒
Saturn
🢒
1997
🢒
SL1/SC1/SW1
🢒
Transmission/Transaxle
🢒
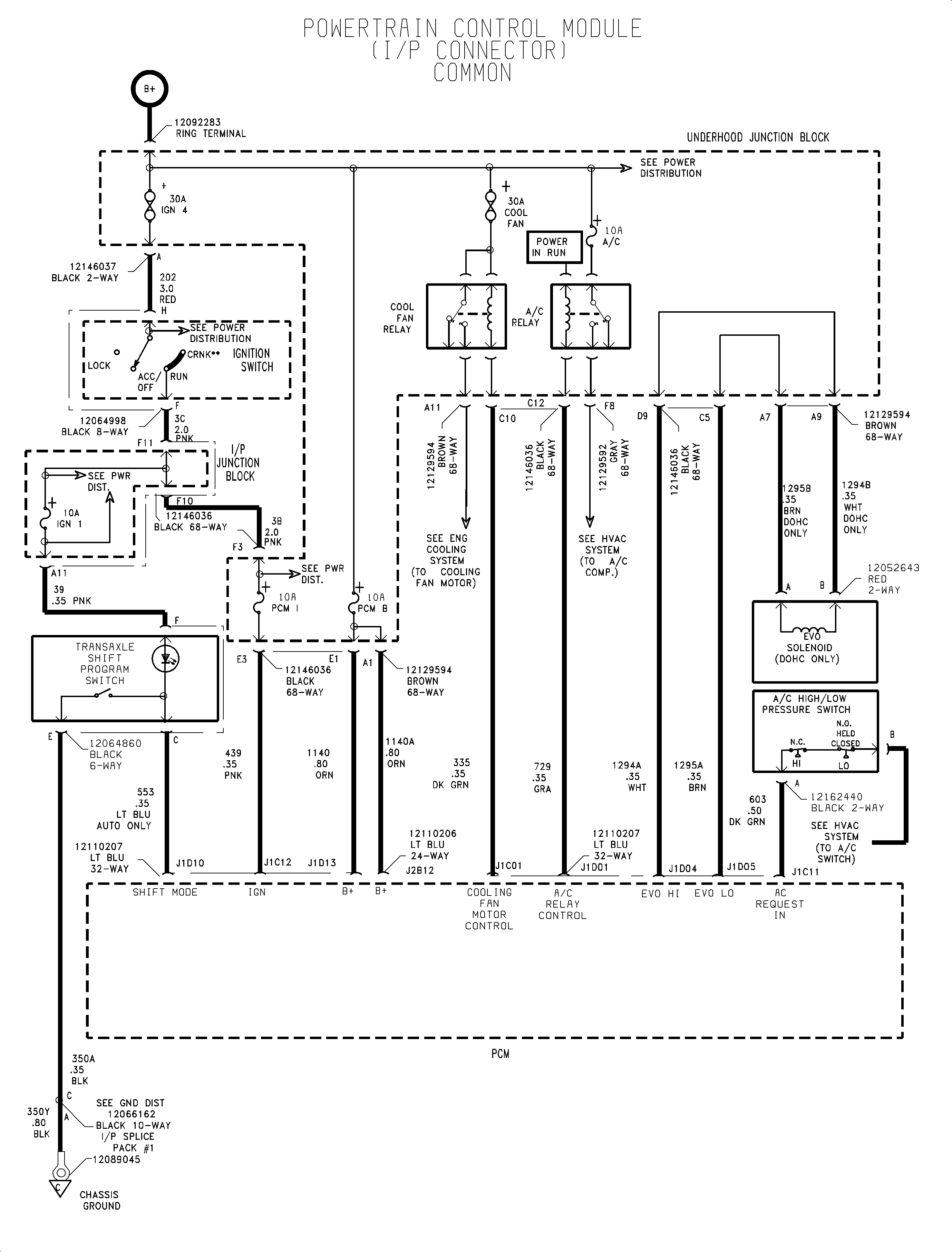
Automatic Transaxle - MP6/MP7
🢒 Automatic Transmission Controls Schematics
1 of 1