| Subject: | Odor from A/C at Vehicle Start-Up (Remove Debris from Evaporator Case, Disinfect Evaporator or Apply Cooling Coil Coating, and Install Delayed Blower Motor Control Module) This bulletin is being revised to include instructions for using cooling coil coating on A/C evaporators and a new part number for cooling coil coating. Depending on part availability, use A/C system disinfectant kit or cooling coil coating when performing the procedures in this bulletin. This bulletin supersedes bulletin 98-T-11, which should be discarded. |
| Models: | 1997 Saturns equipped with A/C built after and including the following vehicles: |
Model | Options | VIN No |
|---|---|---|
Sedan/Coupe | Manual Trans w/ABS | VZ270302 |
-- | All others | VZ271230 |
Wagon | Manual Trans w/o ABS | VZ267541 |
-- | Manual Trans w/ABS | VZ270132 |
-- | Automatic Trans | VZ276755 |
A musty odor from A/C system, most noticeable at vehicle start-up.
An unpleasant (musty) odor from A/C outlets at vehicle start-up can be the result of microbial growth on the evaporator core. This bacteria feeds on the organic matter and moisture that is present on the evaporator core.
Remove any debris from evaporator case; clean evaporator with disinfectant or apply cooling coil coating, and install delayed blower motor control module according to the following procedures.
| Important: Before installing delayed blower motor control module, the following information must be explained to the customer. |
| • | The delayed blower motor control module will not affect normal A/C or blower motor operation. However, the delayed blower motor control module will activate the blower motor on high speed for approximately five minutes, if the A/C compressor clutch has been continuously engaged for five minutes, if the A/C compressor clutch has been engaged for four minutes or more. The delayed blower motor control module will wait approximately fifty minutes after the ignition is turned Off before activating the blower motor. It is during this run time that condensate, that causes microbial growth, is removed from the evaporator core. The blower motor will be turned On with NO driver input if the conditions as stated above are met. The air rush sound created by the blower motor is noticeable from outside of the vehicle. |
| • | The parasitic current draw of the delayed blower motor control module, combined with the blower motor load, will lower the state of charge of the vehicle's battery, and may negatively impact battery life depending on the driving habits of the customer. |
Depending on part availability, use A/C system disinfectant kit or cooling coil coating when performing this procedure.
Before starting procedures, obtain the following equipment and supplies:
| • | A/C system Disinfectant Kit P/N 21030784; P/N 10953505 for Canada or Cooling Coil Coating P/N 12346390 |
| • | Cleaning Gun, OTC Tool SA9216NE |
| Caution: When using Disinfectant Kit P/N 21030784, ordinary safety glasses are not sufficient. |
| • | If using Disinfectant Kit P/N 21030784; P/N 10953503 for Canada, safety goggles or face shield |
| • | If using Disinfectant Kit P/N 21030784; P/N 10953503 for Canada, National Institute of Occupational Safety and Health (NOISH) approved acid gas/organic vapor respirator with chlorine dioxide cartridges 3M® P/N 5103-small, 5203-medium, 5303-large, which are to be used with a pre-filter P/N 5010 and retainer P/N 501, or equivalents |
| • | If using Cooling Coil Coating P/N 12346390, safety glasses |
| • | Rubber gloves |
| • | Pedestal fan |
| • | Plug P/N 21121827 |
| • | Adjusting temperature to full hot |
| • | Turning RECIRC On |
| • | Making sure A/C button is Off |
| • | Close all doors and windows |
| • | Start engine and allow to reach operating temperature |
| • | Allow blower motor to operate on HI blower for 5 minutes, once engine reaches operating temperature |
Notice: Use care when removing debris from front of evaporator so no damage is done to the fins.
Tighten
Tighten the blower motor mounting screws to 1.7 N·m (15 lb in).
Notice: Running the drill bit in more than 4 mm (5/32 in) can damage the evaporator.
Important: Depending on part availability, two different products may be available for use on A/C evaporators. Select the appropriate procedure to follow based on the product you will be using:
| • | If using the Disinfectant Kit P/N 21030784; P/N 10953503 for Canada, continue to the "Evaporator Disinfecting Using Disinfectant Kit P/N 21030784; P/N 10953503 for Canada" procedure in this bulletin. |
| • | If using the Cooling Coil Coating P/N 12346390, continue to the "Applying Cooling Coil Coating P/N 12346390 to "Evaporator" procedure in this bulletin. |
Perform this procedure only if you are using A/C System Disinfectant Kit P/N 21030784; P/N 10953503 for Canada.
Caution: This procedure should only be performed on a cool vehicle. It has been demonstrated that irritating vapors will be formed in the engine compartment if the disinfectant coming out of the drain outlet contacts hot engine components. Disinfectant can cause substantial, but temporary eye injury. Do not get disinfectant in eyes or on clothing. Wash thoroughly with soap and water after handling.
First Aid: If disinfectant gets into eyes, hold eyelids open and flush with a steady, gentle stream of water for 15 minutes. Obtain medical attention if irritation persists.
Important: Before enabling afterblow function, refer to "Customer Information" on page 2 of this bulletin and review operation of afterblow function with customer.
Perform this procedure only if you are using Cooling Coil Coating P/N 12346390.
Caution: Cooling Coil Coating can cause temporary eye injury. Do not get Cooling Coil Coating in eyes or on clothing. Wash thoroughly with soap and water after handling.
First Aid: If cooling coil coating gets into eyes, hold eyelids open and flush with a steady stream of water for 15 minutes. Obtain medical attention if irritation persists.
| • | Adjusting temperature to full hot |
| • | Turning RECIRC On |
| • | Making sure A/C button is Off |
| • | Open windows 1/2 inch and close doors |
| • | Start the engine and allow to reach operating temperature |
| • | Allow blower motor to operate on HI blower for 5 minutes once engine reaches operating temperature |
Important: Before enabling afterblow function, refer to "Customer Information" on page 2 of this bulletin and review operation of afterblow function with customer.
Important: Before proceeding with the installation of the delayed blower motor control module, make sure the customer is fully aware of its function and operation.
The following parts are required to install the delayed blower motor control module:
Part Description | P/N |
|---|---|
Delayed Blower Motor Control Module Kit | 21031158 |
Ring Terminal | 12112245 |
Caution: When performing service on or around SIR components or SIR wiring, follow the cautions and procedures in the appropriate year SIR service manual to temporarily disable the SIR system. Failure to follow the disable procedures could result in possible air bag deployment, personal injury or otherwise unneeded SIR system repairs.
Important: Surface where the delayed blower motor control module is to be located is a horizontal flat space. It is close to the front of the dash, just above the carpet.
| 11.1. | Insert delayed blower motor control module, with pigtail harness end first and hook and loop retainer down, onto the top center horizontal surface of the heater duct. |
| 11.2. | Align delayed blower motor control module so that the rear edge is flush with heater duct edge on driver's side of vehicle. |
| 11.3. | Remove cardboard. |
| 11.4. | Press down on blower motor control module to engage hook and loop retainer. Delayed blower motor control m module should fit securely if engagement of hook and loop retainer has been achieved. |
| 12.1. | Route delayed blower motor control module pigtail harness between forward edge of heater duct and carpet. |
| 12.2. | Attach delayed blower motor control module pigtail harness between forward edge of heater duct and carpet. |
Notice: To prevent any possibility of a short circuit, replace any tape that is pushed back or removed from any wiring harness that is moved.
| Important: Do not push center pins through fasteners. |
| 17.1. | Press center pins inward to release radio/HVAC control cover push-pin fasteners. |
| 17.2. | Remove fasteners and pull radio/HVAC control cover rearward. |
| 17.3. | Disconnect traction control/fog lamp/rear defog electrical connector, if equipped. |
| 17.4. | Remove radio screws. |
| 17.5. | Push spring clips in through holes marked D located on both sides of radio brace. |
| 17.6. | Pull radio out slightly to access rear of radio. |
| 17.7. | Disconnect electrical connector and antenna. |
| 17.8. | Remove radio. |
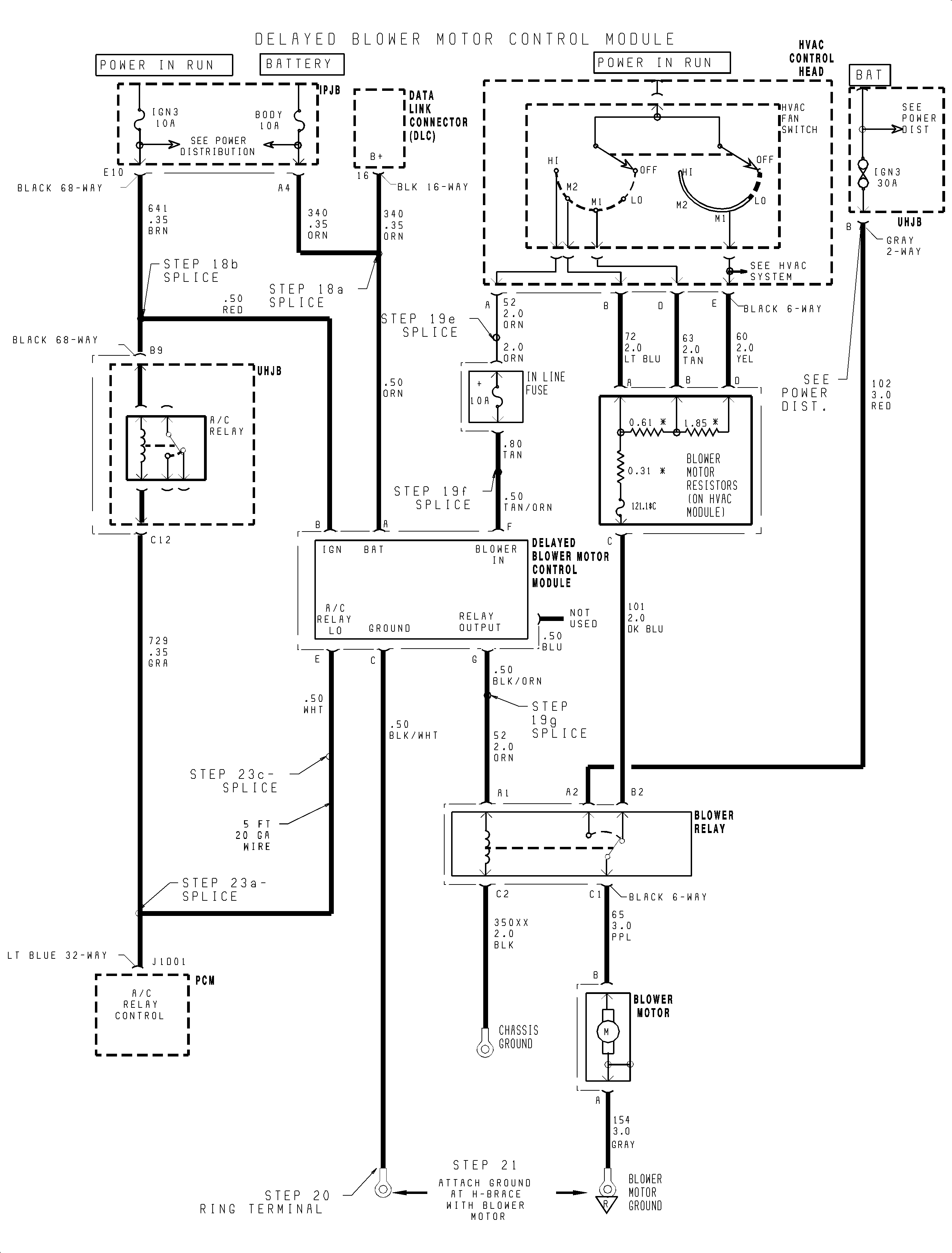
Important: For steps 18 through 23, refer to the electrical schematic on the facing page.
Important: For information on splicing wires, refer to "Wire Splicing" instructions in this bulletin.
| 18.1. | At terminal A4, splice using a salmon (pink) splice sleeve, the ORN 0.50 mm² (20 gage) wire from delayed blower motor control module into ORN 0.35 mm² (22 gage) wire (circuit 340L-battery feed) from 68-way connector. |
| 18.2. | At terminal E10, splice using a salmon (pink) splice sleeve, the RED 0.50 mm² (20 gage) wire from delayed blower motor control module into BRN 0.35² (22 gage) wire (circuit 641A-ignition) from 68-way connector. |
| 18.3. | Connect black I/P harness connector. |
Tighten
Tighten the I/P harness connector to 2.2 N·m (20 lb in).
| 19.1. | Disconnect HVAC fan switch (blower control switch) electrical connector from the HVAC control head. |
| 19.2. | Detach the wiring harness clip (found attached to the HVAC module) so that wiring harness can be pulled rearward to make it easier to work on the HVAC fan switch connector. |
| 19.3. | Route the TAN/ORN and BLK/ORN wires, from the delayed blower motor control module, up from the IPJB area, between the HVAC control head and the HVAC module, to the HVAC control head area. |
| 19.4. | Locate the ORN wire found in cavity A of the HVAC fan switch electrical connector that goes to the blower relay. Cut the wire approximately 51 mm (2 in) from the HVAC fan switch connector. |
| 19.5. | Splice the in-line fuse ORN 2.0 mm² (14 gage) wire P/N 21024696 to the HVAC fan switch connector side of the cut ORN 2.0 mm² (14 gage) wire by using a blue splice sleeve. |
| 19.6. | Splice the in-line fuse TAN 0.80 mm² (18 gage) wire P/N 21024696 to the TAN/ORN 0.50 mm² (20 gage) wire, one of the wires routed up from the delayed blower motor control module in step 19.3, by using a salmon (pink) splice sleeve. |
| Important: When performing the following splice, make sure to double the thickness of the BLK/ORN 0.50 mm² (20 gage) wire by bending the wire in half and twisting it before inserting the wire into the splice sleeve. |
| 19.7. | Splice the BLK/ORN 0.50 mm² (20 gage) wire, one of the wires is routed up from the delayed blower motor control module in step 19.3, to the harness end that goes to the blower relay of the ORN 2.0 mm² (14 gage) wire, which was cut in step 19.4, by using a blue splice sleeve. This splice sleeve should be performed in the HVAC control head area. |
| 19.8. | The in-line fuse will be routed to the top cover area by attaching it to the I/P harness as follows: |
| 19.8.1. | Using electrical tape, spot tape the wires to the I/P harness approximately every 51-76 mm (2-3 in). |
| 19.8.2. | Starting at the HVAC fan switch area, the blower control switch, attach the in-line fuse wires to the HVAC branch with a piece of electrical tape. |
| 19.8.3. | Follow the HVAC branch to the main branch of the I/P harness. |
| 19.8.4. | Then following the main branch, continue to spot tape the in-line fuse wires to the I/P harness until the top cover area is reached. |
| 19.8.5. | In the top cover area, tape the in-line fuse to the harness to prevent rattles. |
| 19.8.6. | Tape the splice joints and the delayed blower motor control module wires to the harness to prevent rattles and interference with the temperature/mode lever movement. |
| 19.8.7. | Attach the harness clip, detached in step 19.2, to the HVAC module. |
| 19.8.8. | Connect the HVAC fan switch electrical connector, disconnected in step 19.1, to the HVAC control head. |
Tighten
Tighten the ring terminal-to-ground to 2.2 N·m (20 lb in).
| 23.1. | At terminal J1D01 of PCM Lt. Blue 32-way connector, splice one end of 0.50 mm² (20 gage) wire to GRA 0.35 mm² (22 gage), circuit 729-A/C relay control, using a salmon (pink) splice sleeve. |
| 23.2. | Route wire to the IPJB as follows, using electrical tape, spot tape wire to harnesses approximately every 51-76 mm (2-3 in). |
| 23.2.1. | Tape wire to PCM branch of I/P harness. |
| 23.2.2. | Follow harness up to I/P splice packs, forward of PCM. |
| 23.2.3. | From top of I/P, route wire along I/P harness, following the main branch across, forward of beam, and then down to IPJB. Route wire to the left of cruise control connector, if equipped. |
| 23.3. | Splice 0.50 mm² (20 gage) wire to WHT 0.50 mm² (20 gage) wire from delayed blower motor control module using a salmon (pink) splice sleeve. |
| 23.4. | Connect PCM Lt. Blue 32-way connector. |
Tighten
Tighten the battery cable to 17 N·m (13 lb ft).
Important: Do not install parts that have been removed, except for black I/P harness, until correct operation of the delayed blower motor control module has been verified.
| 29.1. | Connect electrical connector and antenna to radio. |
| Important: Make sure spring clips are seated in holes marked D located on both sides. |
| 29.2. | Install radio. |
Tighten
Tighten the radio mounting screws to 2.5 N·m (22 lb in).
With the wiring used in Saturn vehicles, it is recommended that approved Packard Electric Crimp and Seal Splice Sleeves, or equivalent, be used.
Before you begin, determine the proper sleeve for gage of wire.
| Salmon | Blue | Yellow |
|---|---|---|---|
Wire size | 0.35, 0.50, 0.80 | 1.0, 2.0 | 3.0, 5.0 |
Gage | 22, 20, 19 | 16, 14 | 12, 10 |
Packard P/N* | 12089189 | 12089190 | 12089191 |
Special Tool P/N** | 217670 | 217671 | 217672 |
Order through Packard at 1-800-PACKARD (1-800-722-5273
Order through Saturn Special Tool Catalog. Included with Terminal Repair Kit SA9138Z.
Important: When using the salmon splice sleeve with 0.35 mm² (22 gage) wire, remove 19 mm (3/4 in) of insulation. Bend the stripped portion in half to double the thickness of the wire going into the splice sleeve. Twist the stripped, doubled wire and insert into the splice sleeve.
Important: When splicing three wires ends into one splice sleeve, insert one cut wire end from vehicle harness and new splice wire end into one side of the splice sleeve until wires hit stop. Hand crimp using approved crimping tool. Insert remaining cut wire end from vehicle harness into other side of splice sleeve and crimp.
Caution: Do not use a match or open flame to apply heat to splice sleeve.
A full functional check of the delayed blower motor control module is required to assure that all electrical connections are connected properly and it is functioning as designed.
Important: Do not disconnect the jumper harness connector from the delayed blower motor control module pigtail connector or system test will not function.
After 30 seconds, turn the ignition Off with voltage still applied to the test adapter. Approximately 10 seconds after the ignition is turned Off, the blower motor will run for one second if the delayed blower motor control module is wired correctly.
Vehicle Running High Blower Setting Does Not Operate | |||||||||
|---|---|---|---|---|---|---|---|---|---|
Cause | Solution | ||||||||
The blower in and blower out wires are not properly connected. |
| ||||||||
Enter Column Heading | |
|---|---|
Cause | Solution |
Test Mode Only. GRN test wire from delayed blower motor control module is not properly connected to vehicle battery source. | Connect or jumper GRN test wire (pin H) to the vehicle's battery (not ignition). |
Proper signal not received from A/C compressor | Make sure A/C compressor is connected electrically. Secondly, use a voltmeter to verify that A/C compressor low signal is zero volts when A/C is turned On. |
A/C compressor was not in operation long enough to trigger delayed blower motor control module. | Start engine and turn On A/C. Make sure A/C compressor clutch is continuously engaged for at least four minutes to trigger delayed blower motor control module. For test mode, run A/C for 30 seconds before turning Off engine. |
21031158 | Module Kit -- Delayed Blower Motor Control |
12112245 | Terminal -- Ring |
12346390 | Coating -- A/V Evap Organic Growth Prev |
21030784 | Kit -- A/C Disinfectant P/N 10953503 for Canada |
21121827 | Plug |
21024696 | Fuse Asm -- A/C Cont |
12089189** (217670***) | Splice Sleeve -- Salmon (Pink) -- 5 required |
12089189** 217670***) | Splice Sleeve -- Salmon (Pink) -- 5 required |
-- | Electrical Wire -- 1.5 m (5 ft) length of 0.50 mm² (20 gage) |
**Order through Packard at 1-800-PACKARD (1-800-722-5273) ***Order through Saturn Special Tool Catalog. Included with Terminal Repair Kit SA9138Z. | |
To receive credit for this repair during the warranty coverage period, submit a claim through the Saturn Dealer System as follows:
Case Type | Description | Labor Operation Code | Time |
|---|---|---|---|
VW | Disinfect A/C System | T9555 | 1.3 hrs |
VW | Disinfect A/C system and Install Delayed Blower Motor Control Module | T9709 | 3.5 hrs |