GM Service Manual Online
For 1990-2009 cars only

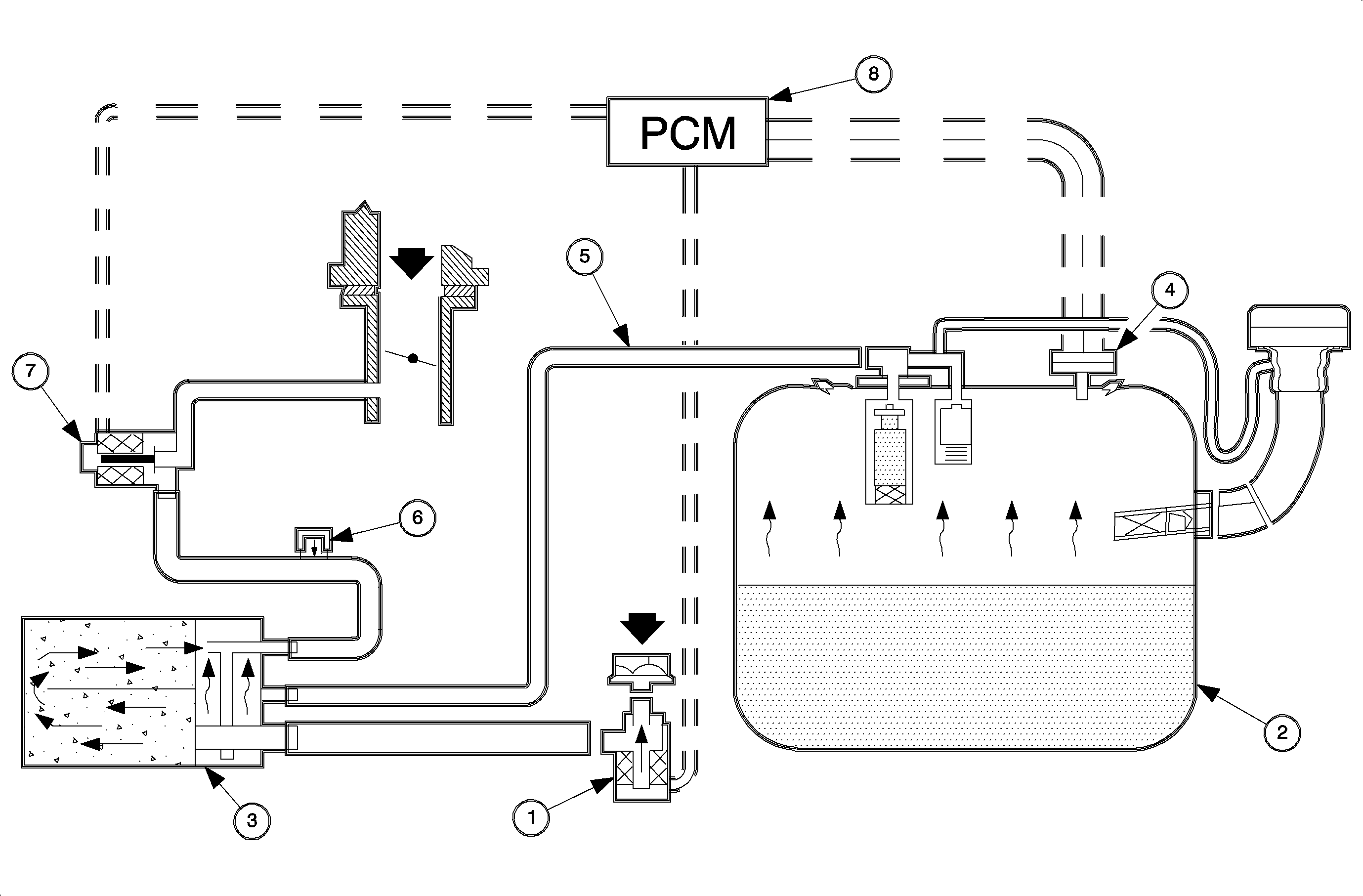
Object Number: 872063  Size: MF

EVAP System Operation

The enhanced EVAP system is used to limit unburned fuel vapors (hydrocarbons) from escaping into the atmosphere. Since fuel evaporation in the fuel tank is a normal process, it is necessary to accumulate the unburned fuel vapors so they can be purged into the intake manifold for combustion. The EVAP system consists of the following:

    • EVAP vent solenoid, located near fuel filler neck (1)
    • Fuel tank (2)
    • EVAP canister, located on top of the fuel tank (3)
    • Fuel tank pressure sensor, located on top of the fuel tank (4)
    • Fuel lines and hoses (5)
    • EVAP service port, located in the EVAP purge line under the left side floorpan behind the left front wheel (6)
    • EVAP purge solenoid, located on the back of the engine block above the starter (7)
    • Powertrain control module (PCM), located underhood between to the battery and power brake booster (8)

When fuel from the fuel tank evaporates, the vapors flow though the fuel level vent valve (FLVV), located on the top of the fuel tank, to the EVAP canister. The EVAP canister is an active carbon fiber storage container that collects fuel vapors and prevents them from entering the atmosphere. The EVAP canister is vented to the atmosphere through the EVAP vent solenoid. The EVAP vent solenoid is a normally open valve that only closes during parts of the EVAP diagnostic test.

When the PCM goes into purge mode, drawing fuel vapors into the intake manifold, it will pulse width modulate the EVAP purge solenoid by intermittently grounding the EVAP purge solenoid circuit. As the EVAP purge valve opens and closes, manifold vacuum draws fuel vapors from the EVAP canister.

EVAP Canister Check


Object Number: 871685  Size: SH
    • Canister Purge (1)
    • Vapor (2)
    • Vent (3)

An improperly functioning EVAP canister can cause problems with engine driveability and/or vehicle refueling. The canister can become plugged with some internal obstruction or liquid fuel, or develop an air leak.

Stalling or poor driveability can be caused by:

    • Fuel saturated canister
        Disconnect the EVAP canister purge line at the underbody, near the fuel filter/regulator, and look for liquid fuel in the line.
       - If liquid fuel is present, install a siphon hose on this line and attempt to draw out more fuel.

   Important: If liquid fuel is present, the canister must be replaced.

       - If fuel is in the canister, investigate the vapor venting of the system. Refer to Poor Fuel Fill Quality .
    • No canister purge function
        Check DTC P0446. Refer to DTC P0446 .
        Evidence of fuel loss or fuel vapor odor can be caused by:
       - Cracked or damaged EVAP canister
       - Fuel saturated EVAP canister -- evaluate as noted above.