GM Service Manual Online
For 1990-2009 cars only
Makes
🢒
Saturn
🢒
2001
🢒
SL2/SC2/SW2
🢒
HVAC
🢒
HVAC Systems - Manual
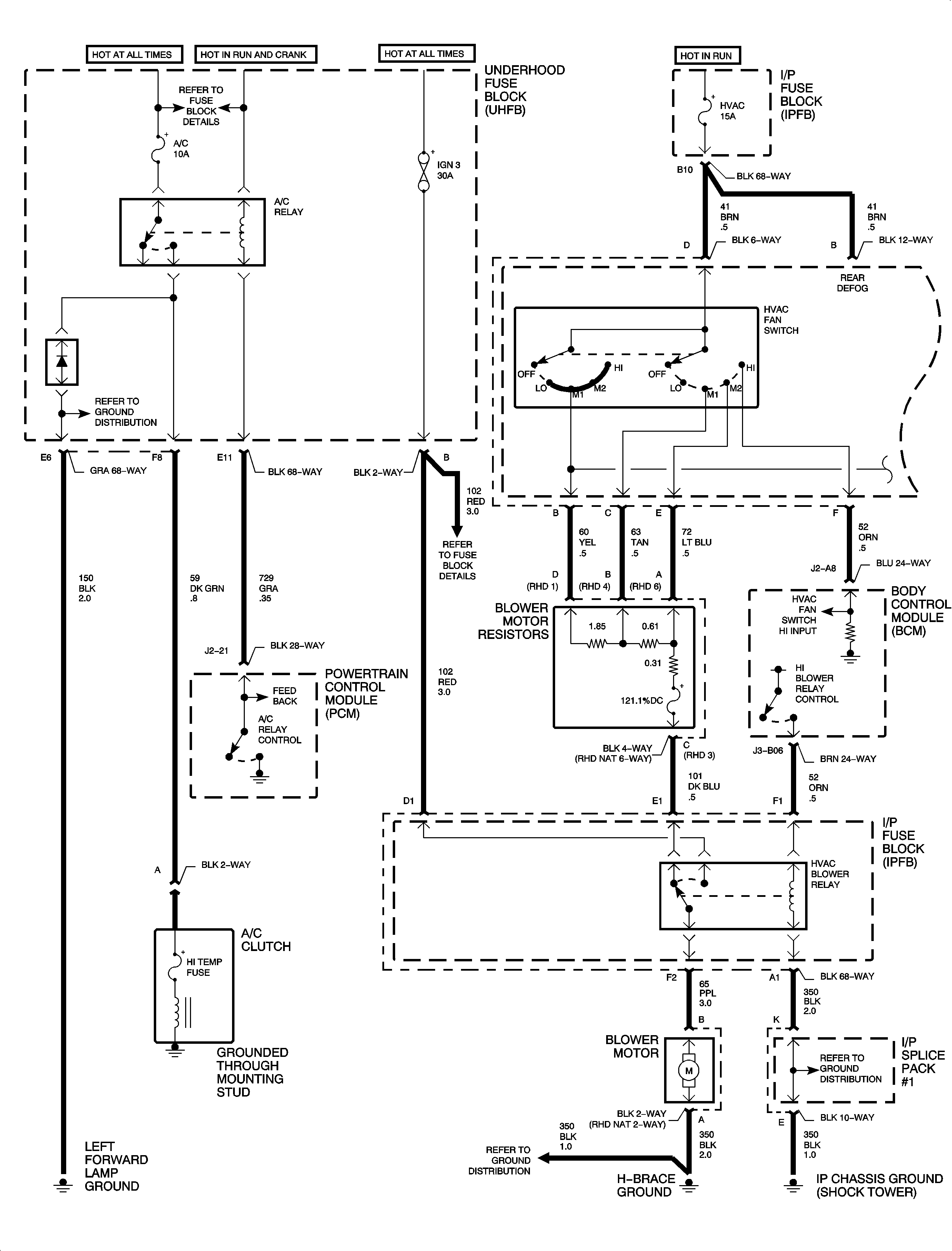
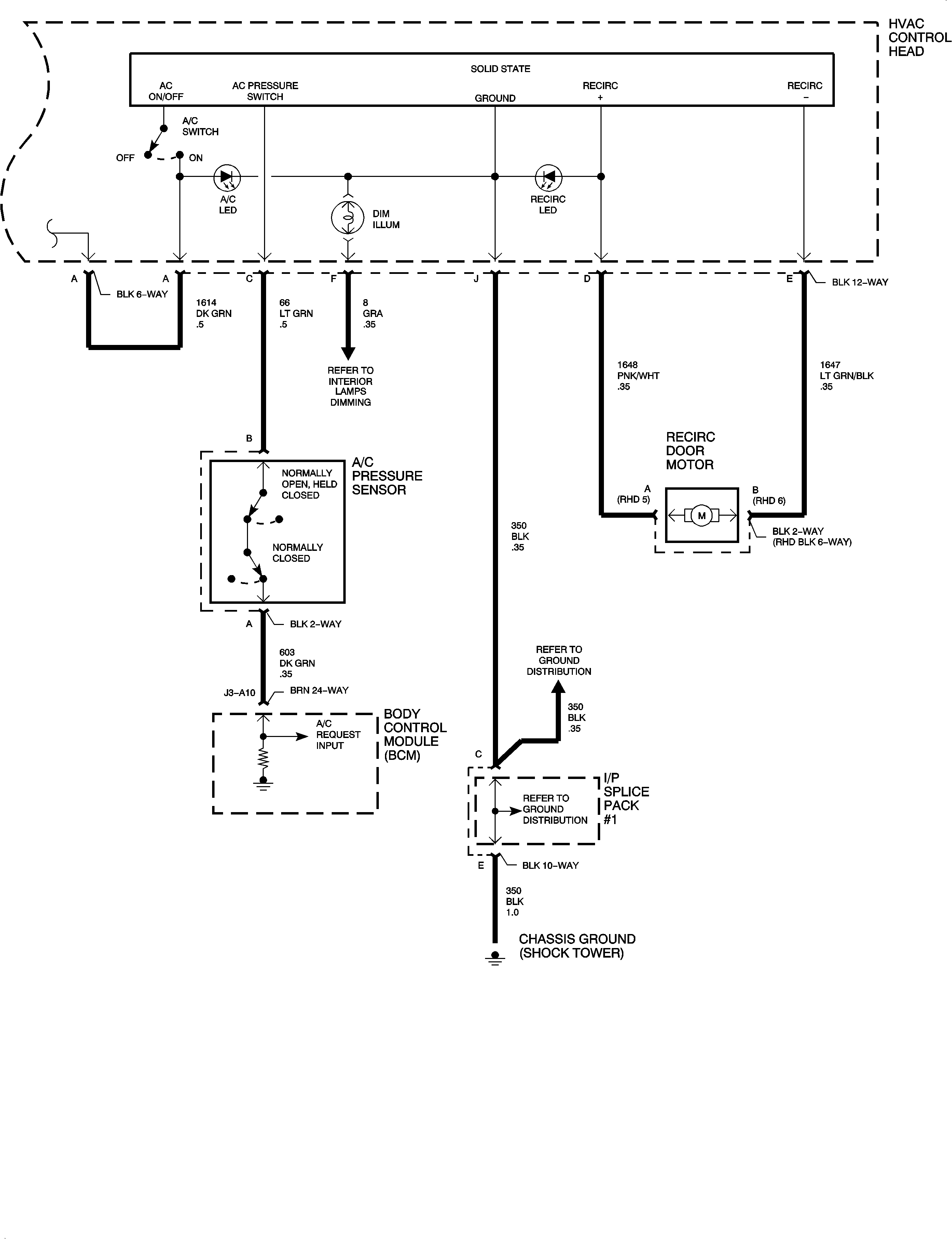
🢒 HVAC Schematics
Figure
1:
HVAC Schematic
Figure
2:
HVAC Schematic - Continued