The daytime running lamps (DRL) are controlled by the body control module (BCM). The BCM grounds the DRL relay control circuit in order to energize the DRL relay coil. This action provides a path to ground for the RH and LH headlamps through the DRL relay and the Daytime Running Lamp (DRL) Resistor. The DRL Resistor reduces the intensity of the low beam headlamps for DRL operation. The BCM monitors the low and high beam circuits to ensure that the DRLs are operating properly. If the BCM senses that the DRLs are not operating properly, DTC B2600 is set.
| • | The ignition switch is in the ON position. |
| • | The headlamp switch is OFF. |
| • | The park brake is unapplied. |
One or more of the following conditions are present:
| • | The DRL resistor supply voltage circuit is open. |
| • | The DRL resistor ground circuit is open. |
| • | The DRL resistor is open. |
| • | The DRL relay is stuck in the open position. |
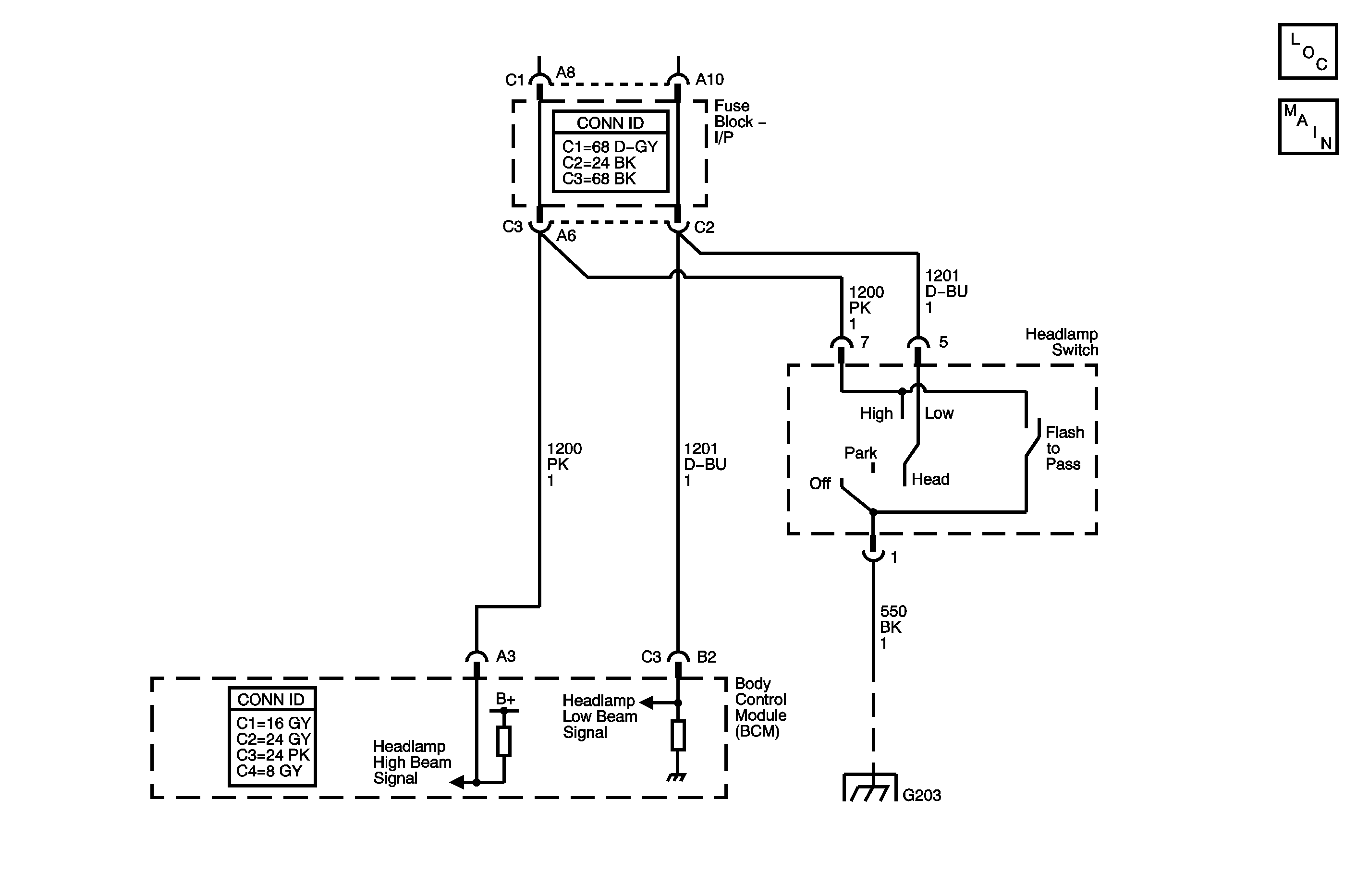
| • | The headlamp high beam signal circuit is open. |
| • | The headlamp low beam signal circuit is open. |
| • | The right headlamp battery positive voltage circuit is open. |
| • | The left headlamp battery positive voltage circuit is open. |
| • | The BCM turns off the DRL relay control for the remainder of the ignition cycle. |
| • | The SERVICE indicator lights. |
| • | The conditions for setting the DTC are no longer present. |
| • | A history DTC clears after 100 malfunction free ignition cycles. |
| • | The BCM receives the clear code command from the scan tool. |
| • | The low beam headlamps must operate correctly or DTC B2600 may result. |
| • | Check both the LH and RH headlamps for proper operation. |
| • | Check both the LT HEADLAMP and RT HEADLAMP fuses. |
| • | If the DTC is a history DTC, the problem may be intermittent. Refer to Testing for Intermittent Conditions and Poor Connections in Wiring Systems. |
Step | Action | Values | Yes | No |
|---|---|---|---|---|
Schematic Reference: Headlights/Daytime Running Lights (DRL) Schematics | ||||
1 | Did you perform the Lighting System Diagnostic System Check? | Go to Step 2 | ||
2 |
Do the headlamps operate properly? | Go to Step 4 | Go to Step 3 | |
3 | Are both the high beam and low beam headlamps on one side inoperative? | Go to Step 12 | Go to Step 13 | |
4 |
Is the resistance within the specified range? | 0.4 to 1 ohms | Go to Step 5 | Go to Step 6 |
5 | Test the DRL relay for continuity between the coil sides of the relay. Is continuity present? | Go to Step 8 | Go to Step 11 | |
6 |
Is the resistance within the specified range? | Less than 1 ohms | Go to Step 7 | Go to Step 14 |
7 | Test the DRL resistor supply voltage circuit for an open or high resistance. Did you find and correct the condition? | Go to Step 18 | Go to Step 10 | |
8 | Test the headlamp high beam signal circuit and the headlamp low beam signal circuit for an open or high resistance between the body control module (BCM) and the underhood junction block. Refer to Circuit Testing and Wiring Repairs in Wiring Systems. Did you find and correct the condition? | Go to Step 18 | Go to Step 9 | |
9 | Inspect for poor connections at the harness connector of the BCM. Refer to Testing for Intermittent Conditions and Poor Connections and Connector Repairs in Wiring Systems. Did you find and correct the condition? | Go to Step 18 | Go to Step 17 | |
10 | Inspect for poor connections at the harness connector of the DRL resistor. Refer to Testing for Intermittent Conditions and Poor Connections and Connector Repairs in Wiring Systems. Did you find and correct the condition? | Go to Step 18 | Go to Step 15 | |
11 | Inspect for poor connections at the DRL relay. Refer to Testing for Intermittent Conditions and Poor Connections and Connector Repairs in Wiring Systems. Did you find and correct the condition? | Go to Step 18 | Go to Step 16 | |
12 | Repair an open, high resistance, or short to ground in the supply voltage circuit of the inoperative headlamp. Refer to Circuit Testing and Wiring Repairs in Wiring Systems. Did you complete the repair? | Go to Step 18 | -- | |
13 | Repair an open or high resistance in the headlamp high beam signal circuit or the headlamp low beam signal circuit of the inoperative headlamp. Refer to Circuit Testing and Wiring Repairs in Wiring Systems. Did you complete the repair? | Go to Step 18 | -- | |
14 | Repair an open or high resistance in the ground circuit of the DRL resistor. Refer to Circuit Testing and Wiring Repairs in Wiring Systems. Did you complete the repair? | Go to Step 18 | -- | |
15 | Replace the DRL resistor. Did you complete the replacement? | Go to Step 18 | -- | |
16 | Replace the DRL relay. Refer to Relay Replacement in Wiring Systems. Did you complete the replacement? | Go to Step 18 | -- | |
17 |
Important: Perform the setup procedure for the BCM. Replace the BCM. Refer to Body Control Module Replacement in Body Control System. Did you complete the replacement? | Go to Step 18 | -- | |
18 |
Does the DTC reset? | Go to Step 2 | System OK | |