GM Service Manual Online
For 1990-2009 cars only

Object Number: 1351223  Size: MF

Circuit Description

The body control module (BCM) receives a variable voltage from the instrument panel lamp dimmer switch. The BCM uses this signal in order to vary the illumination level of the instrument panel lamps. The instrument panel dimming lamps output from the BCM is a pulse width modulated voltage supply used to light the instrument panel lamps. If a malfunction occurs in the instrument panel dimming lamps output circuit, this DTC is set.

Conditions for Running the DTC

The park lamp input is active (park or headlamps on).

Conditions for Setting the DTC

Any of the following conditions will set this DTC:

The instrument panel dimming lamps output is open or shorted to ground.

Action Taken When the DTC Sets

If the instrument panel dimming lamps output is shorted to voltage, the instrument panel lamps will illuminate full intensity.

Conditions for Clearing the DTC

    • The conditions for setting the DTC are no longer present.
    • A history DTC clears after 100 malfunction free ignition cycles.
    • The BCM receives the clear code command from the scan tool.

Diagnostic Aids

If the DTC is a history DTC, the malfunction may be intermittent. Refer to Testing for Intermittent Conditions and Poor Connections in Wiring Systems.

Step

Action

Yes

No

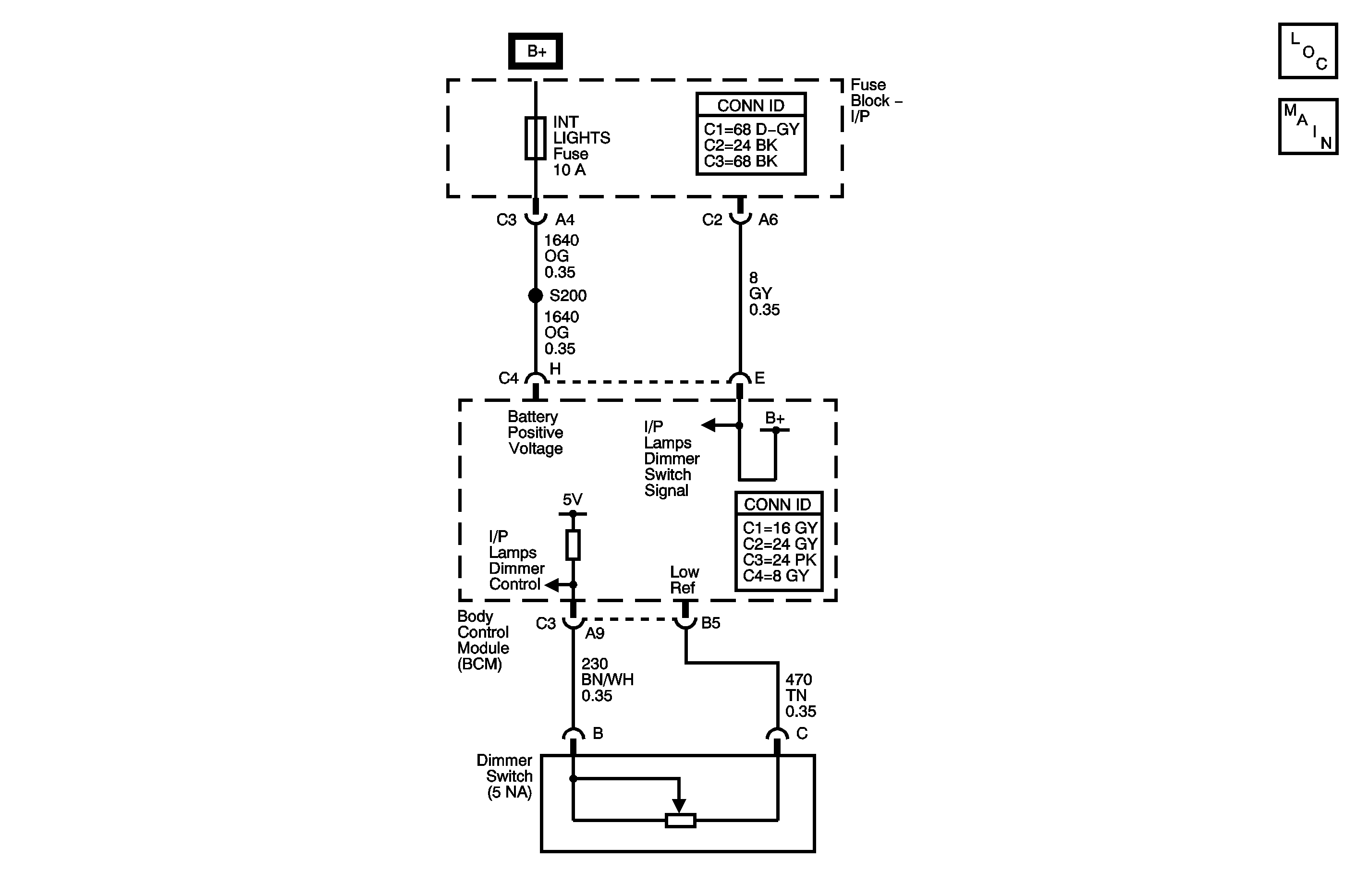
Schematic Reference: Interior Lights Dimming Schematics

1

Did you perform the Lighting System Diagnostic System Check?

Go to Step 2

Go to Diagnostic System Check - Lighting Systems

2

  1. Turn the ignition switch to the on position.
  2. Turn the headlamp switch to the on position.
  3. Attempt to adjust the lighting intensity of the instrument lamps with the dimmer switch.

Do the instrument panel lamps vary with dimmer control?

Go to Testing for Intermittent Conditions and Poor Connections in Wiring Systems

Go to Step 3

3

Is DTC B2622 or B2623 set?

Go to DTC B2622 or DTC B2623

Go to Step 4

4

Test for an open, high resistance, or short to ground on the instrument panel lamps supply voltage circuit. Refer to Circuit Testing and Wiring Repairs in Wiring Systems.

Did you find and correct the condition?

Go to Step 7

Go to Step 5

5

Inspect for poor connections at the harness connector of the body control module. Refer to Testing for Intermittent Conditions and Poor Connections and Connector Repairs in Wiring Systems.

Did you find and correct the condition?

Go to Step 7

Go to Step 6

6

Important: Perform the set up procedure for the body control module. Refer to Body Control Module (BCM) Programming/RPO Configuration in Body Control System.

Replace the body control module. Refer to Body Control Module Replacement in Body Control System.

Did you complete the replacement?

Go to Step 7

--

7

  1. Use the scan tool in order to clear the DTCs.
  2. Operate the vehicle within the Conditions for Running the DTC as specified in the supporting text.

Does the DTC reset?

Go to Step 2

System OK