GM Service Manual Online
For 1990-2009 cars only
Makes
🢒
Saturn
🢒
2005
🢒
VUE - FWD
🢒
Body
🢒
Seats
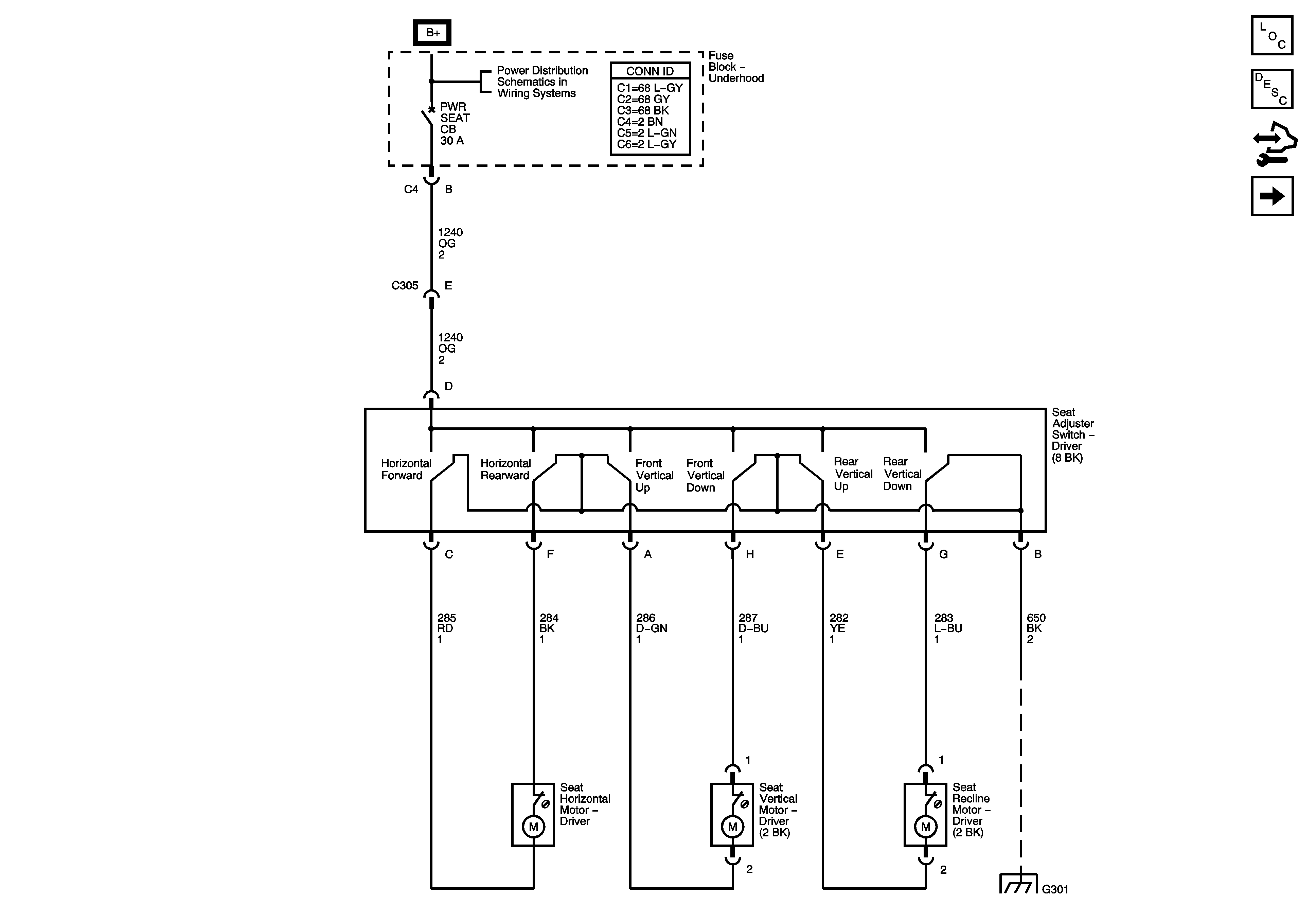
🢒 Driver Seat Schematics
Figure
1:
Power Seat
Figure
2:
Heated Seat