GM Service Manual Online
For 1990-2009 cars only
Figure 1:

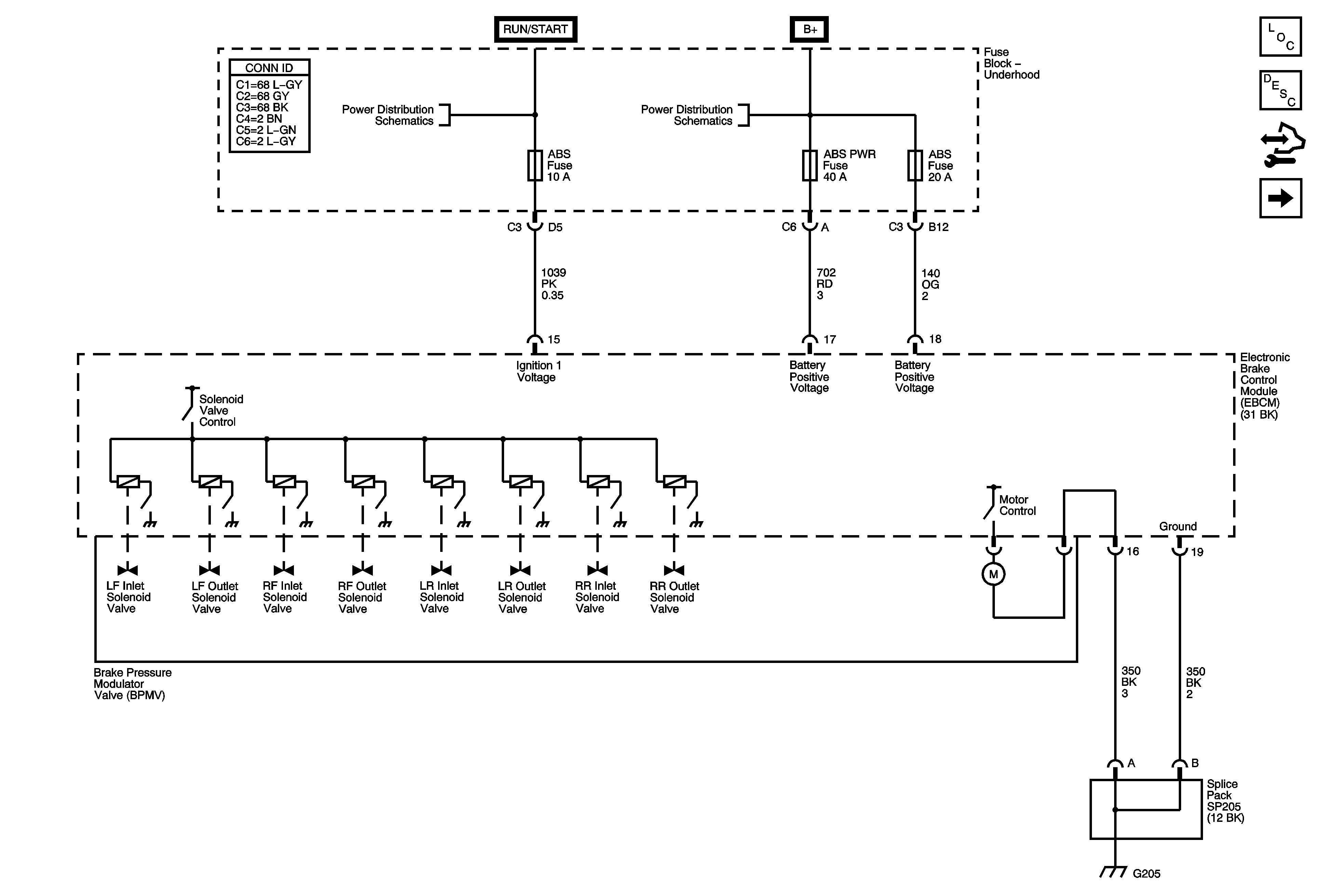
Power and Ground


Object Number: 1795675  Size: FS
Master Electrical Component List
ABS Description and Operation
Control Module References
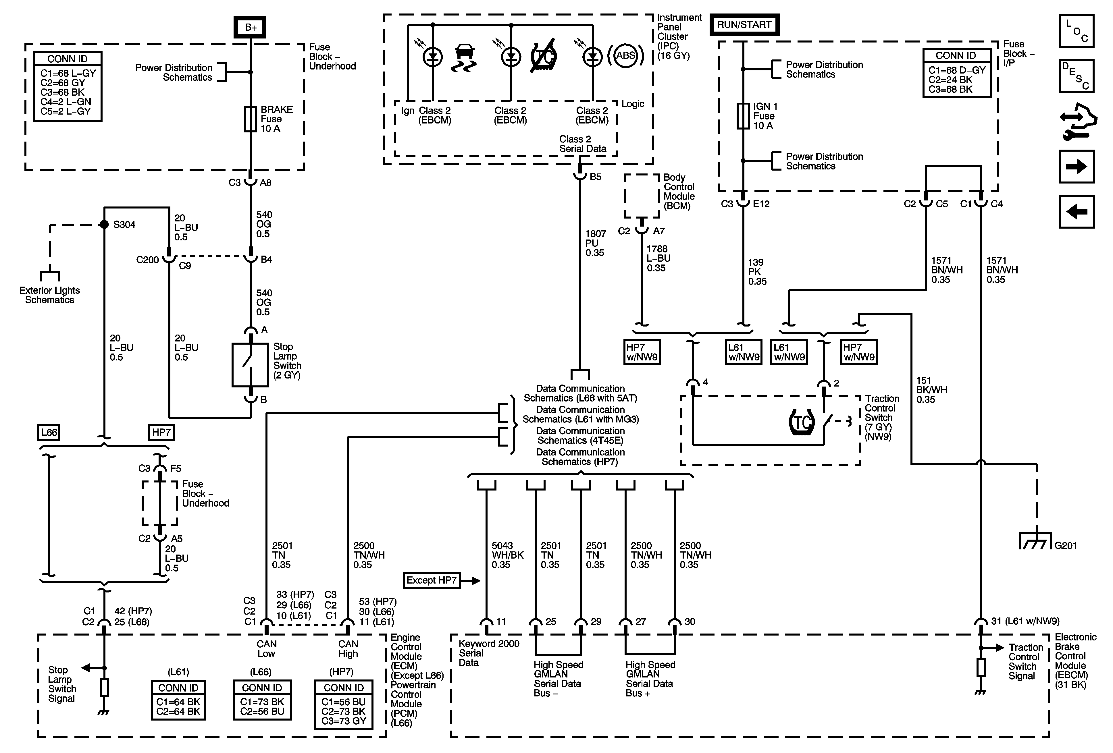
TC Switch, Indicators, and Stop Lamp Switch Signal
IGN Fuse and Ignition Switch Circuits
B+ Bus and EPS Fuse
Figure 2:

TC Switch, Indicators, and Stop Lamp Switch Signal


Object Number: 1795927  Size: FS
Master Electrical Component List
ABS Description and Operation
Control Module References
Wheel Speed Sensors
Power and Ground
B+ Bus and EPS Fuse
IGN Fuse and Ignition Switch Circuits
IGN 1, BCM (IGN), AIR BAG, EPS, and CRUISE Fuses
L66 with 5AT
L61 with MG3
L61 with 4T45-E
HP7
Stop Lamps
G201
Figure 3:

Wheel Speed Sensors


Object Number: 1795929  Size: FS
Master Electrical Component List
ABS Description and Operation
Control Module References
TC Switch, Indicators, and Stop Lamp Switch Signal
Antilock Brake System Schematic Icons
Antilock Brake System Schematic Icons
Antilock Brake System Schematic Icons
Antilock Brake System Schematic Icons