GM Service Manual Online
For 1990-2009 cars only

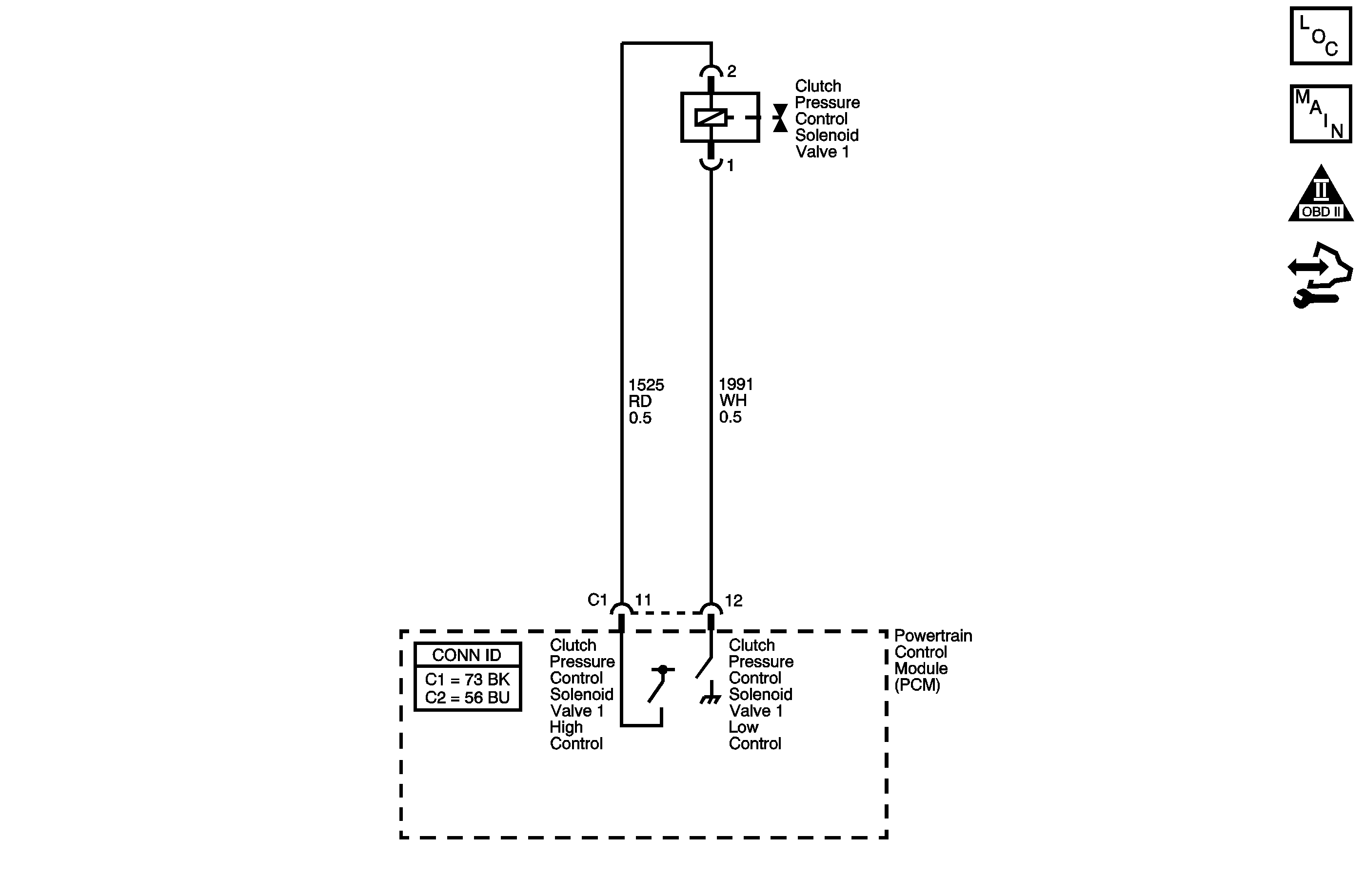
Object Number: 1466944  Size: MF
Master Electrical Component List
Automatic Transmission Controls Schematics
OBD II Symbol Description Notice
Control Module References

Circuit Description

The clutch pressure control (PC) solenoid valve 1 regulates modulator pressure based on the current flow from the powertrain control module (PCM). The PCM outputs varying amount of amperage as necessary for gear change, and the clutch PC solenoid valve 1 supplies oil pressure proportional to the current to the clutch PC solenoid valve 1. The PCM monitors the current flowing through the solenoid and performs feedback control.

If the current is not within the specified range for a given duty output, a fault is detected and DTC P0962 is set. DTC P0962 is a type A DTC.

DTC Descriptor

This diagnostic procedure supports the following DTC:

DTC P0962 Clutch Pressure Control (PC) Solenoid 1 Control Circuit Low Voltage

Conditions for Running the DTC

    • No Clutch PC Solenoid Valve 1 DTCs P0746 or P0747.
    • No Shift Solenoid Valve Performance DTC P0751.
    • No Clutch PC Solenoid Valve 2 DTC P0777.
    • No Clutch PC Solenoid Valve 2 DTCs P0966 or P0967.
    • No SS 1 DTCs P0973 or P0974.
    • No SS 2 DTCs P0976 or P0977.
    • No SS 3 DTCs P0979 or P0980.
    • No TCC PC Solenoid Valve DTCs P2763 or P2764.
    • No TCC Enable Solenoid Valve DTCs P2769 or P2770.
    • System voltage is greater than 11 volts.
    • The engine is running for 1 second or greater.

Conditions for Setting the DTC

    • The clutch PC solenoid valve 1 current flow is 0.2 amp or less at 57-89% duty cycle.
    • The clutch PC solenoid valve 1 current flow is 0.4 amp or less at 90% or greater duty cycle.

Action Taken When the DTC Sets

    • The PCM illuminates the malfunction indicator lamp (MIL).
    • The PCM limits the transmission shift to 4th gear.
    • The PCM records the operating conditions when the Conditions for Setting the DTC are met. The PCM stores this information as Freeze Frame and Failure Records.
    • The PCM stores DTC P0962 in PCM history.

Conditions for Clearing the MIL/DTC

    • The PCM turns OFF the MIL during the third consecutive trip in which the diagnostic test runs and passes.
    • A scan tool can clear the MIL/DTC.
    • The PCM clears the DTC from PCM history if the vehicle completes 40 warm-up cycles without an emission related diagnostic fault occurring.

Diagnostic Aids

    • Inspect the connectors at the PCM, the AT clutch PC solenoid valve 1, and all other circuit connecting points for an intermittent condition. Refer to Testing for Intermittent Conditions and Poor Connections.
    • Inspect the circuit wiring for an intermittent condition. Refer to Testing for Electrical Intermittents .
    • Inspect for a faulty AT clutch PC solenoid valve 1.
    • Inspect for a PCM internal fault.

Step

Action

Yes

No

1

Did you perform the Diagnostic System Check - Vehicle?

Go to Step 2

Go to Diagnostic System Check - Vehicle

2

  1. Install a scan tool.
  2. Turn ON the ignition with the engine OFF.
  3. Important: Before clearing the DTCs, use the scan tool in order to record the Freeze Frame and Failure Records for reference. The Clear Info function will erase the data.

  4. Record the DTC Freeze Frame and Failure Records.
  5. Clear the DTCs.
  6. Start the engine and idle for 1 minute.
  7. Select Specific DTC.
  8. Enter DTC P0962

Has the test run and passed?

Go to Diagnostic Aids

Go to Step 3

3

  1. Turn OFF the ignition.
  2. Disconnect the clutch pressure solenoid valve 1.
  3. Connect a test lamp between the clutch pressure solenoid valve 1 low control circuit and the clutch pressure solenoid valve 1 high control circuit.
  4. Turn ON the ignition, with the engine OFF.

Does the test lamp illuminate for 1 second?

Go to Step 8

Go to Step 4

4

Test the clutch pressure solenoid valve 1 low control circuit for an open. Refer to Testing for Continuity and Wiring Repairs .

Did you find and correct the condition?

Go to Step 11

Go to Step 5

5

Test the clutch pressure solenoid valve 1 low control circuit for a short to ground. Refer to Testing for Short to Ground and Wiring Repairs .

Did you find and correct the condition?

Go to Step 11

Go to Step 6

6

Test the clutch pressure solenoid valve 1 high control circuit for an open or a short to ground. Refer to Testing for Intermittent Conditions and Poor Connections and Connector Repairs .

Did you find and correct the condition?

Go to Step 11

Go to Step 7

7

Inspect for poor connections at the PCM harness connector. Refer to Testing for Intermittent Conditions and Poor Connections and Connector Repairs .

Did you find and correct the condition?

Go to Step 11

Go to Step 10

8

Inspect for poor connections at the clutch pressure solenoid valve 1. Refer to Testing for Intermittent Conditions and Poor Connections and Connector Repairs.

Did you find and correct the condition?

Go to Step 11

Go to Step 9

9

Replace the clutch pressure solenoid valve 1. Refer to A/B Clutch Pressure Control Solenoid Assembly Replacement .

Did you complete the replacement?

Go to Step 11

--

10

Important: Always perform the PCM set up procedure.

  1. Replace the PCM. Refer to Control Module References for replacement, setup, and programming.
  2. Perform the PCM set up procedure.

Did you complete the replacement?

Go to Step 11

--

11

Perform the following procedure in order to verify the repair:

  1. Select DTC.
  2. Select Clear Info.
  3. Start the engine and idle for 1 minute.
  4. Select Specific DTC.
  5. Enter DTC P0962.

Has the test run and passed?

Go to Step 12

Go to Step 2

12

With the scan tool, observe the stored information, capture info. and DTC info.

Does the scan tool display any DTCs that you have not diagnosed?

Go to Diagnostic Trouble Code (DTC) List - Vehicle

System OK