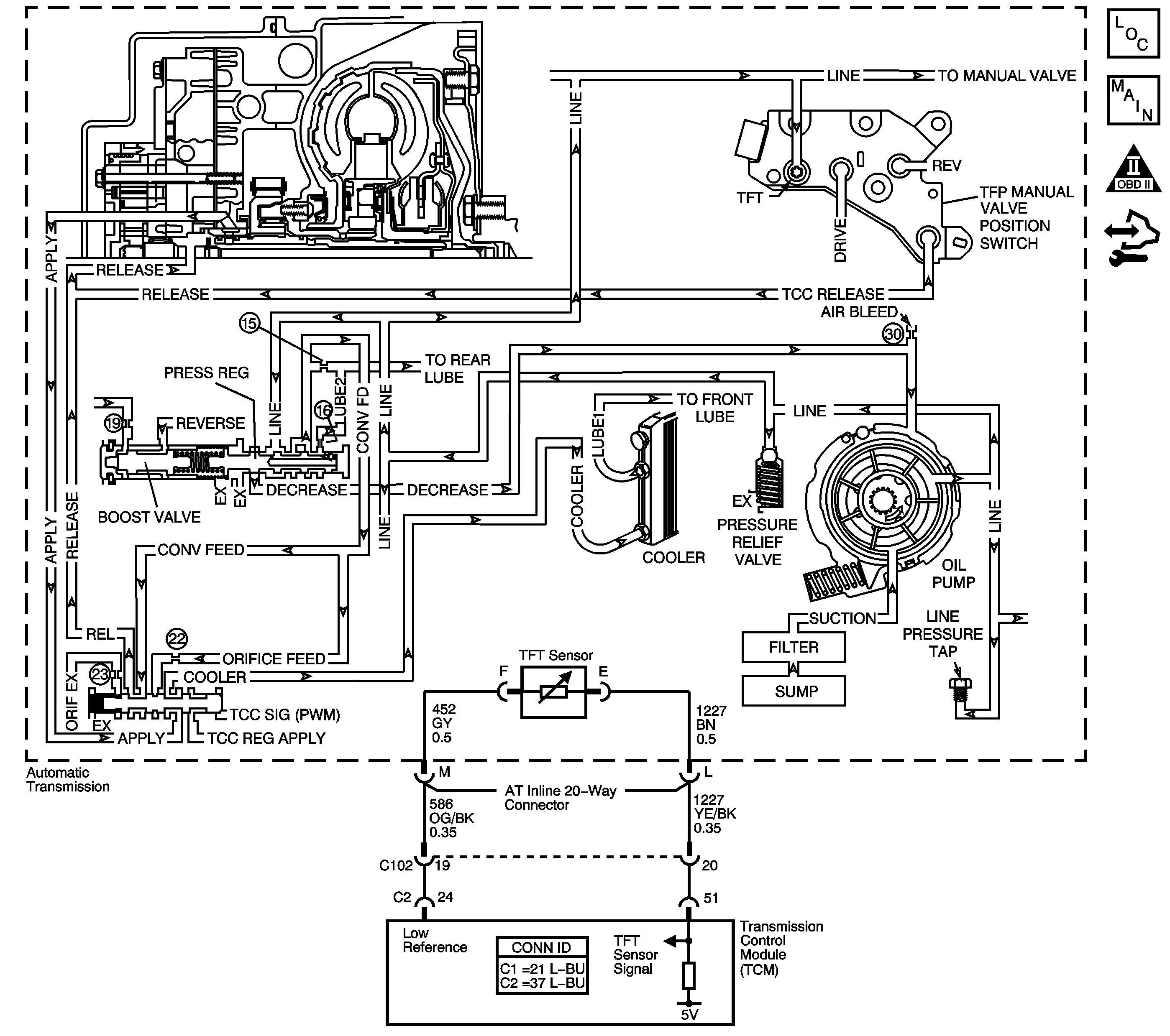
The transmission fluid pump is constantly circulating fluid through the torque converter. Hot fluid leaving the converter flows through the transmission cooler lines to the oil cooler, located in the vehicle radiator. From the cooler, the fluid returns to the transmission.
Lube 1 fluid flows through the input shaft to lubricate the transmission components in the front of the transmission. The Lube 2 fluid circuit is fed by line pressure at the pressure regulator valve. Lube 2 fluid flows through the oil feed pipes, and into the forward clutch support. Lube 2 fluid provides lubrication to the rear components of the transmission.
When the transmission control module (TCM) detects a high transmission fluid temperature (TFT) for a long period of time, DTC P0218 sets. DTC P0218 is a type C DTC.
This diagnostic procedure supports the following DTC:
DTC P0218 Transmission Condition Overtemperature
The TFT is between -39°C (-38°F) and 149°C (300°F) for greater than 5 seconds.
The TFT is greater than 130°C (266°F) for 10 minutes.
| • | The TCM does not request the ECM to illuminate the malfunction indicator lamp (MIL). |
| • | The TCM freezes transmission adaptive functions. |
| • | The TCM records the operating conditions when the Conditions for Setting the DTC are met. The TCM stores this information as Failure Records. |
| • | The TCM stores DTC P0218 in TCM history. |
| • | A scan tool can clear the DTC. |
| • | The TCM clears the DTC from TCM history if the vehicle completes 40 warm-up cycles without a non-emission-related diagnostic fault occurring. |
| • | The TCM cancels the DTC default actions when the fault no longer exists and the DTC passes. |
Ask the customer about overloading the vehicle, exceeding the trailer-towing limit, or towing in Overdrive.
The numbers below refer to the step numbers on the diagnostic table.
This step tests for low fluid level, which can cause high transmission fluid temperatures.
This step inspects for transmission cooling restrictions.
Step | Action | Yes | No | ||||||||
|---|---|---|---|---|---|---|---|---|---|---|---|
1 | Did you perform the Diagnostic System Check - Vehicle? | Go to Step 2 | |||||||||
Important: Before clearing the DTC, use the scan tool in order to record the Failure Records. Using the Clear Info function erases the Failure Records from the TCM. Did you perform the Transmission Fluid Checking Procedure? | Go to Step 3 | Go to Transmission Fluid Check | |||||||||
Did you find and correct a condition? | Go to Step 7 | Go to Step 4 | |||||||||
4 |
Did you find and correct a condition? | Go to Step 7 | Go to Step 5 | ||||||||
5 |
Did you find and correct a condition? | Go to Step 7 | Go to Step 6 | ||||||||
6 | Inspect the torque converter for stator damage. Refer to Torque Converter Diagnosis. Did you find and correct the condition? | Go to Step 7 | -- | ||||||||
7 | Perform the following procedure in order to verify the repair:
Has the test run and passed? | Go to Step 8 | Go to Step 2 | ||||||||
8 | With the scan tool, observe the stored information, capture info and DTC info. Does the scan tool display any DTCs that you have not diagnosed? | System OK |
The transmission fluid pump is constantly circulating fluid through the torque converter. Hot fluid leaving the converter flows through the transmission cooler lines to the oil cooler, located in the vehicle radiator. From the cooler, the fluid returns to the transmission.
Lube 1 fluid flows through the input shaft to lubricate the transmission components in the front of the transmission. The Lube 2 fluid circuit is fed by line pressure at the pressure regulator valve. Lube 2 fluid flows through the oil feed pipes, and into the forward clutch support. Lube 2 fluid provides lubrication to the rear components of the transmission.
When the transmission control module (TCM) detects a high transmission fluid temperature (TFT) for a long period of time, then DTC P0218 sets. DTC P0218 is a type C DTC.
This diagnostic procedure supports the following DTC:
DTC P0218 Transmission Condition Overtemperature
The transmission fluid temperature (TFT) is between -39°C and +149°C (-38°F and +300°F) for 5 seconds.
The TFT is greater than 140°C (284°F) for 2 minutes.
| • | The TCM does not illuminate the malfunction indicator lamp (MIL). |
| • | The TCM freezes transmission adaptive functions. |
| • | The TCM records the operating conditions when the Conditions for Setting the DTC are met. The TCM stores this information as Failure Records. |
| • | The TCM stores DTC P0218 in TCM history. |
| • | A scan tool can clear the DTC. |
| • | The TCM clears the DTC from TCM history if the vehicle completes 40 warm-up cycles without a non-emission related diagnostic fault occurring. |
| • | The TCM cancels the DTC default actions when the fault no longer exists and the DTC passes. |
Ask the customer about overloading the vehicle, exceeding the trailer-towing limit, or towing in Overdrive.
The numbers below refer to the step numbers on the diagnostic table.
This step tests for low fluid level, which can cause high transmission fluid temperatures.
This step inspects for transmission cooling restrictions.
Step | Action | Yes | No | ||||||||
|---|---|---|---|---|---|---|---|---|---|---|---|
1 | Did you perform the Diagnostic System Check - Vehicle? | Go to Step 2 | |||||||||
Important: Before clearing the DTC, use the scan tool in order to record the Failure Records. Using the Clear Info function erases the Failure Records from the TCM. Did you perform the Transmission Fluid Checking Procedure? | Go to Step 3 | Go to Transmission Fluid Check | |||||||||
Did you find and correct a condition? | Go to Step 7 | Go to Step 4 | |||||||||
4 |
Did you find and correct a condition? | Go to Step 7 | Go to Step 5 | ||||||||
5 |
Did you find and correct a condition? | Go to Step 7 | Go to Step 6 | ||||||||
6 | Inspect the torque converter for stator damage. Refer to Torque Converter Diagnosis. Did you find and correct the condition? | Go to Step 7 | -- | ||||||||
7 | Perform the following procedure in order to verify the repair:
Has the test run and passed? | Go to Step 8 | Go to Step 2 | ||||||||
8 | With the scan tool, observe the stored information, capture info and DTC info. Does the scan tool display any DTCs that you have not diagnosed? | System OK |