GM Service Manual Online
For 1990-2009 cars only
Makes
🢒
Suzuki
🢒
2009
🢒
XL-7 FWD
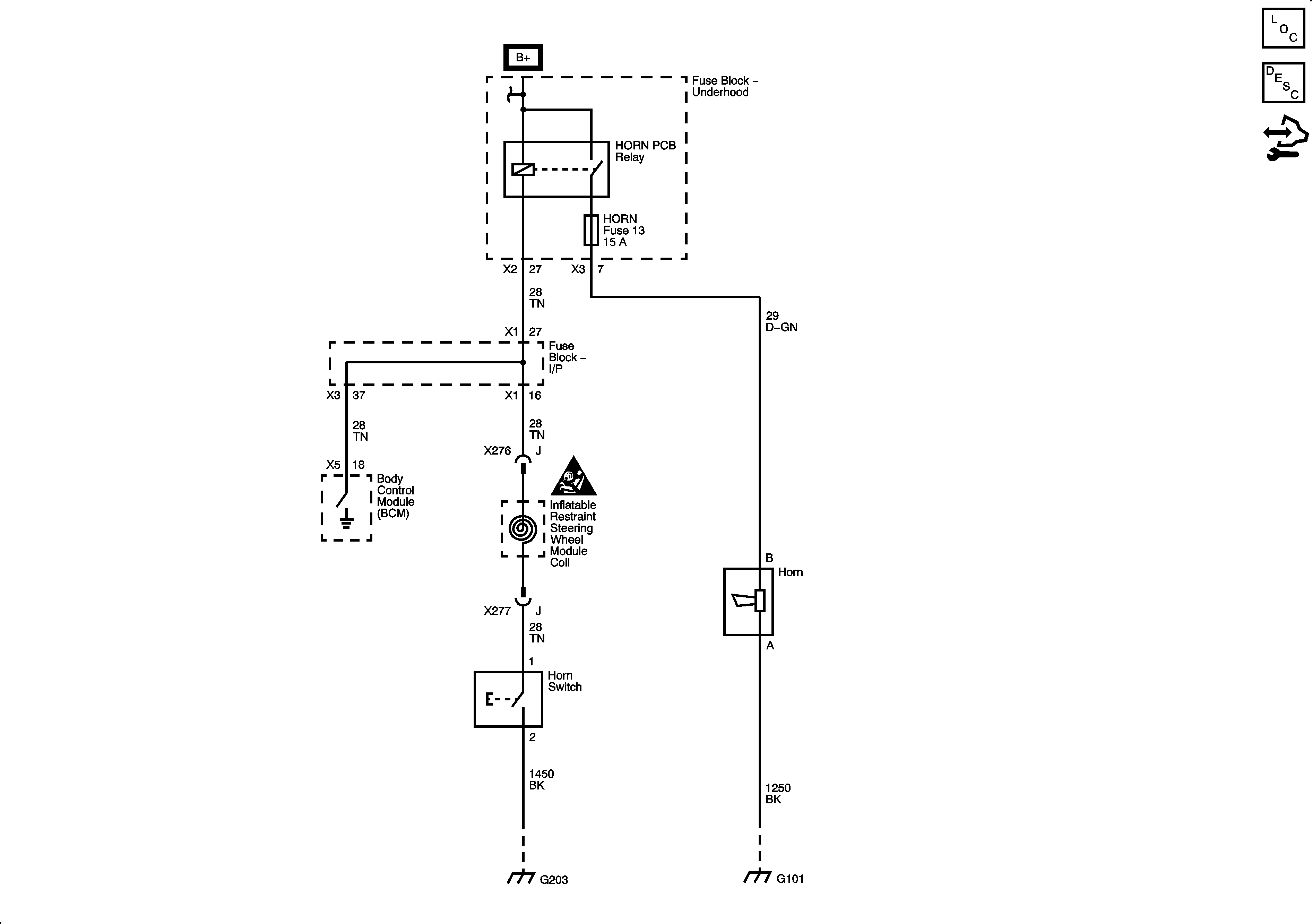
🢒 Horn Schematics
Horn Schematics
Master Electrical Component List
Horns System Description and Operation
Control Module References
HORN, LH TRLR STOP/TURN, RH TRLR STOP/TURN, and STOP LP Fuses
G203 and G205
G101