GM Service Manual Online
For 1990-2009 cars only

Backup Lamp Schematics Buick

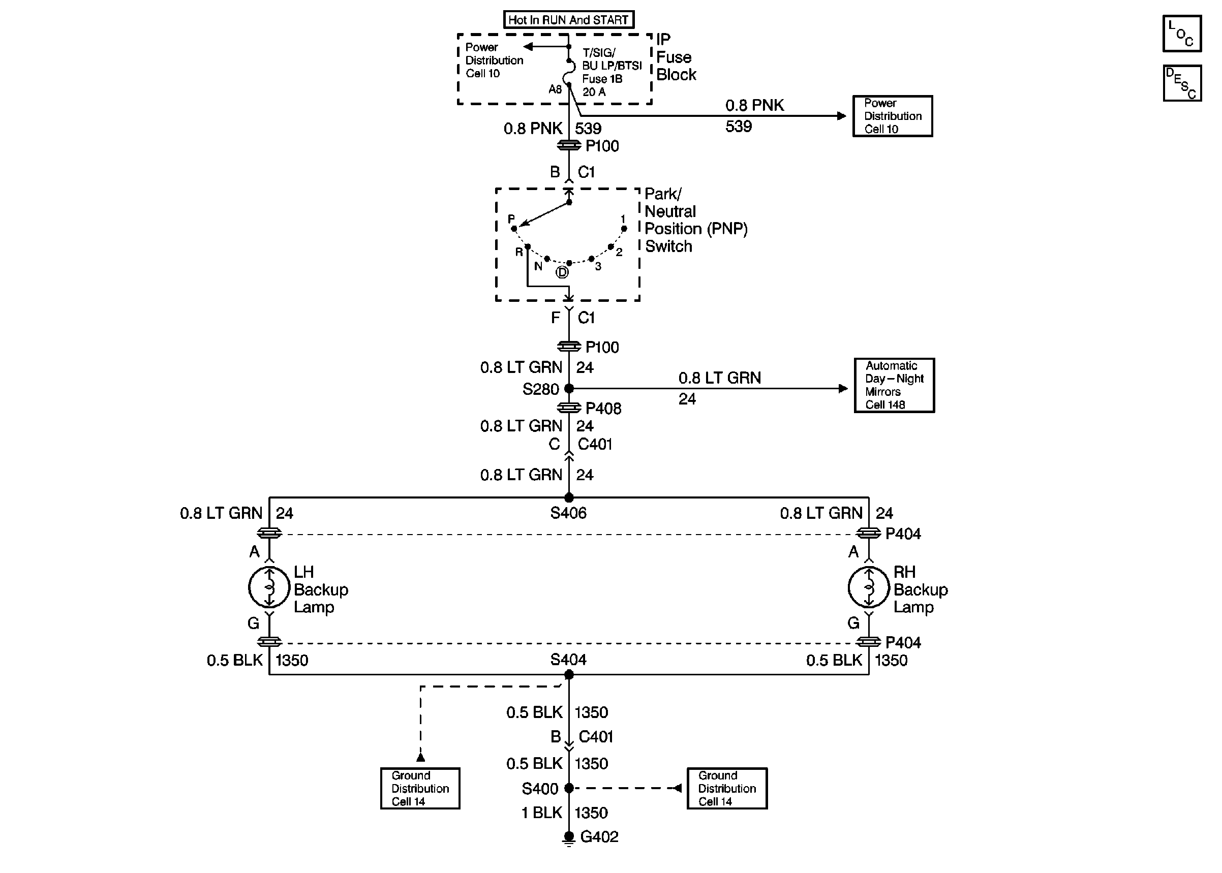
Figure 1:

Cell 112: PNP Switch, Backup Lamps, Perimeter Lighting Relay


Object Number: 343772  Size: FS
Lighting Systems Components
Backup Lamp Circuit Description
Cell 112: Perimeter Lighting Relay, RFA Module
Cell 112: Perimeter Lighting Relay, RFA Module
Ground Distribution Schematics
Power Distribution Schematics
Power Distribution Schematics
Automatic Day-Night Mirrors Schematics
Ground Distribution Schematics
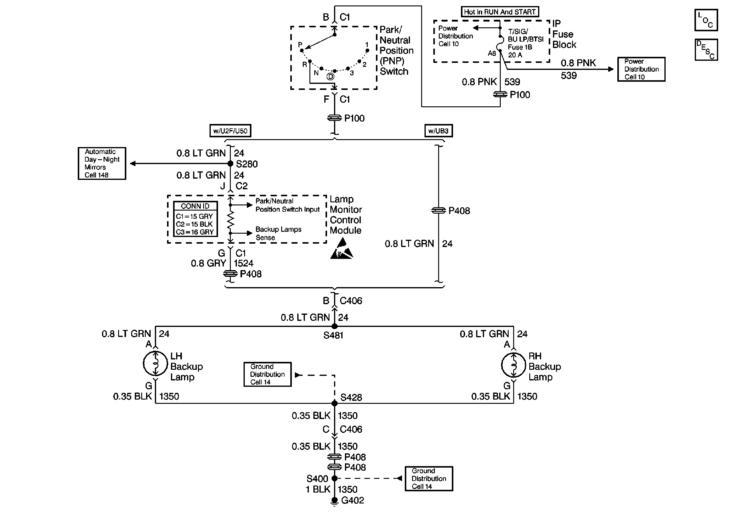
Figure 2:

Cell 112: Perimeter Lighting Relay, RFA Module


Object Number: 343776  Size: FS
Lighting Systems Components
Backup Lamp Circuit Description
Cell 112: PNP Switch, Backup Lamps, Perimeter Lighting Relay
Cell 112: PNP Switch, Backup Lamps, Perimeter Lighting Relay
Cell 112: PNP Switch, Backup Lamps, Perimeter Lighting Relay
Power Distribution Schematics
Cell 110: Cornering Lamps w/ T87
Handling ESD Sensitive Parts Notice

Backup Lamp Schematics Oldsmobile

Cell 112: PNP Switch, Backup Lamps


Object Number: 343742  Size: FS
Lighting Systems Components
Backup Lamp Circuit Description
Automatic Day-Night Mirrors Schematics
Ground Distribution Schematics
Ground Distribution Schematics
Power Distribution Schematics
Power Distribution Schematics

Backup Lamp Schematics Pontiac

Cell 112: PNP Switch, Adaptive Lamp Monitor Control Module, Backup Lamps


Object Number: 343770  Size: FS
Lighting Systems Components
Backup Lamp Circuit Description
Ground Distribution Schematics
Ground Distribution Schematics
Power Distribution Schematics
Power Distribution Schematics
Lighting Systems Connector End Views
Automatic Day-Night Mirrors Schematics
Handling ESD Sensitive Parts Notice