GM Service Manual Online
For 1990-2009 cars only

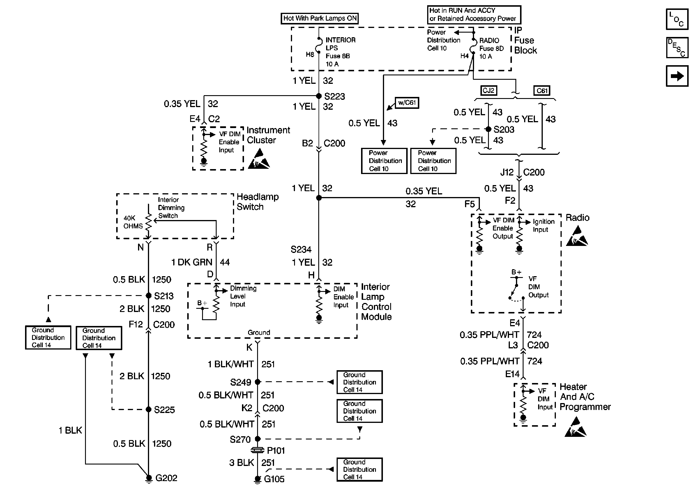
Interior Lights Dimming Schematics Buick

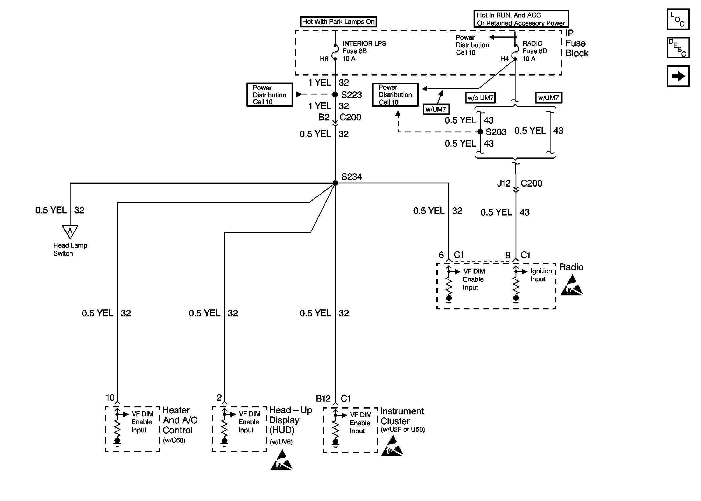
Figure 1:

Cell 117: Dimming Control and Incandescent Dimming


Object Number: 343792  Size: FS
Lighting Systems Components
Interior Lights Dimming Circuit Description Buick
Cell 117: VF Control, Incandescent Dimming (continued)
Ground Distribution Schematics
Lighting Systems Connector End Views
Power Distribution Schematics
Power Distribution Schematics
Power Distribution Schematics
Power Distribution Schematics
Handling ESD Sensitive Parts Notice
Handling ESD Sensitive Parts Notice
Handling ESD Sensitive Parts Notice
Handling ESD Sensitive Parts Notice
Ground Distribution Schematics
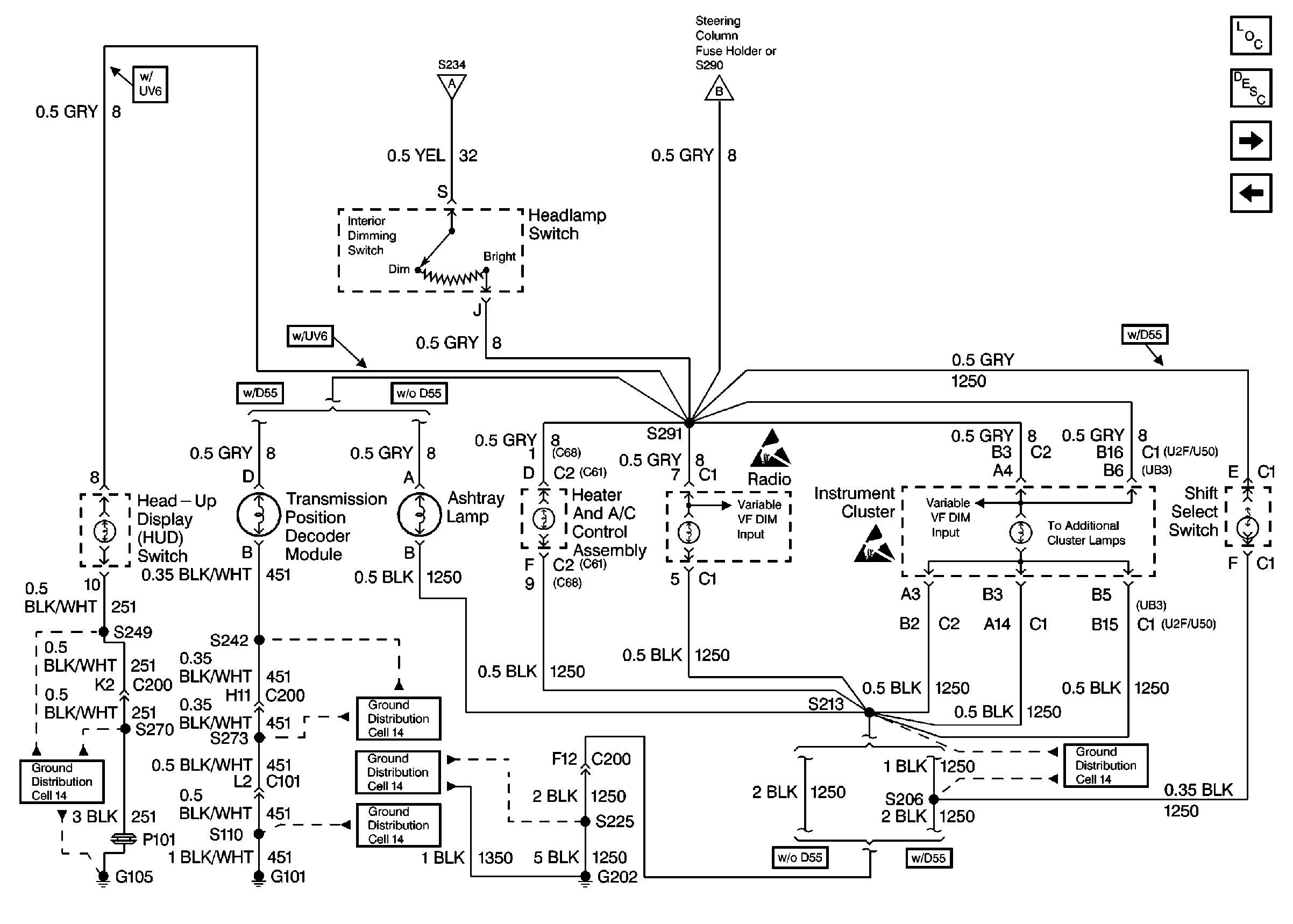
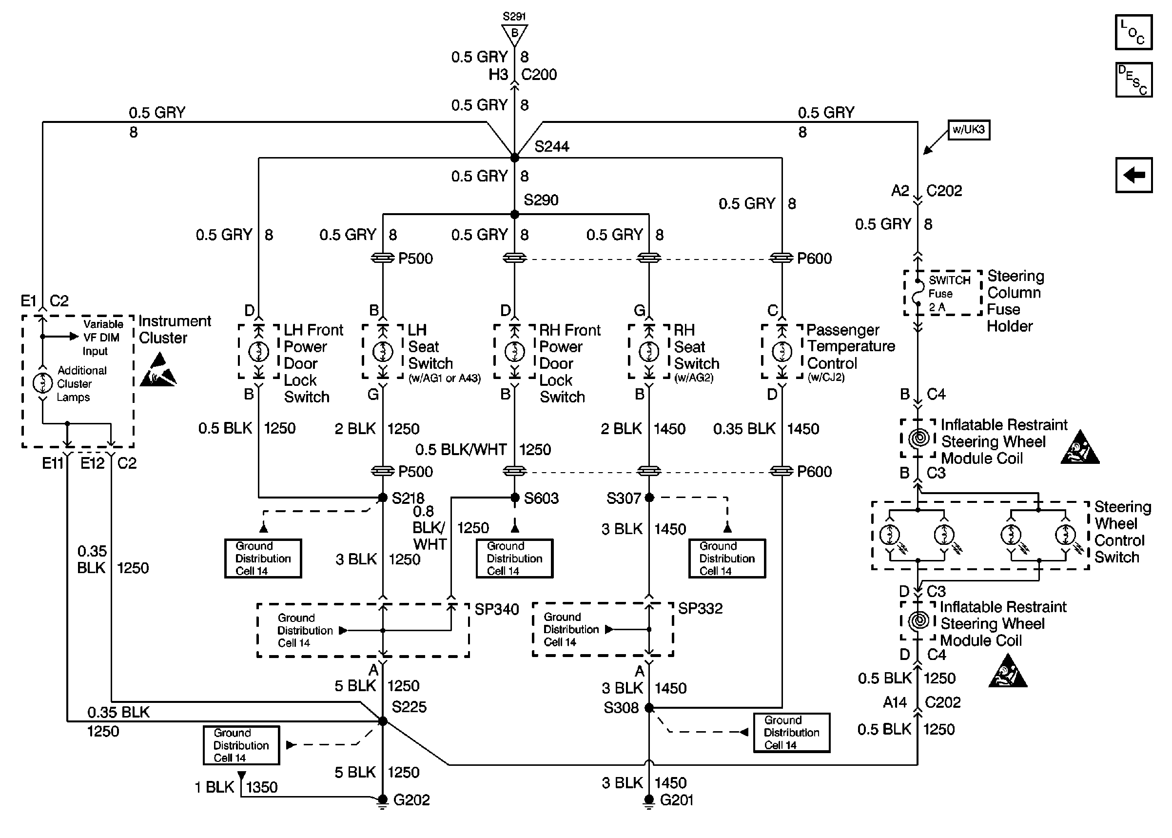
Cell 117: VF Control, Incandescent Dimming (continued)
Figure 2:

Cell 117: VF Control, Incandescent Dimming (continued)


Object Number: 343795  Size: FS
Lighting Systems Components
Interior Lights Dimming Circuit Description Buick
Cell 117: Dimming Control and Incandescent Dimming
Ground Distribution Schematics
Ground Distribution Schematics
Ground Distribution Schematics
Ground Distribution Schematics
Ground Distribution Schematics
Ground Distribution Schematics
Ground Distribution Schematics
Ground Distribution Schematics
Ground Distribution Schematics
Power Distribution Schematics
Power Distribution Schematics
Handling ESD Sensitive Parts Notice
Handling ESD Sensitive Parts Notice
SIR Handling Caution
SIR Handling Caution
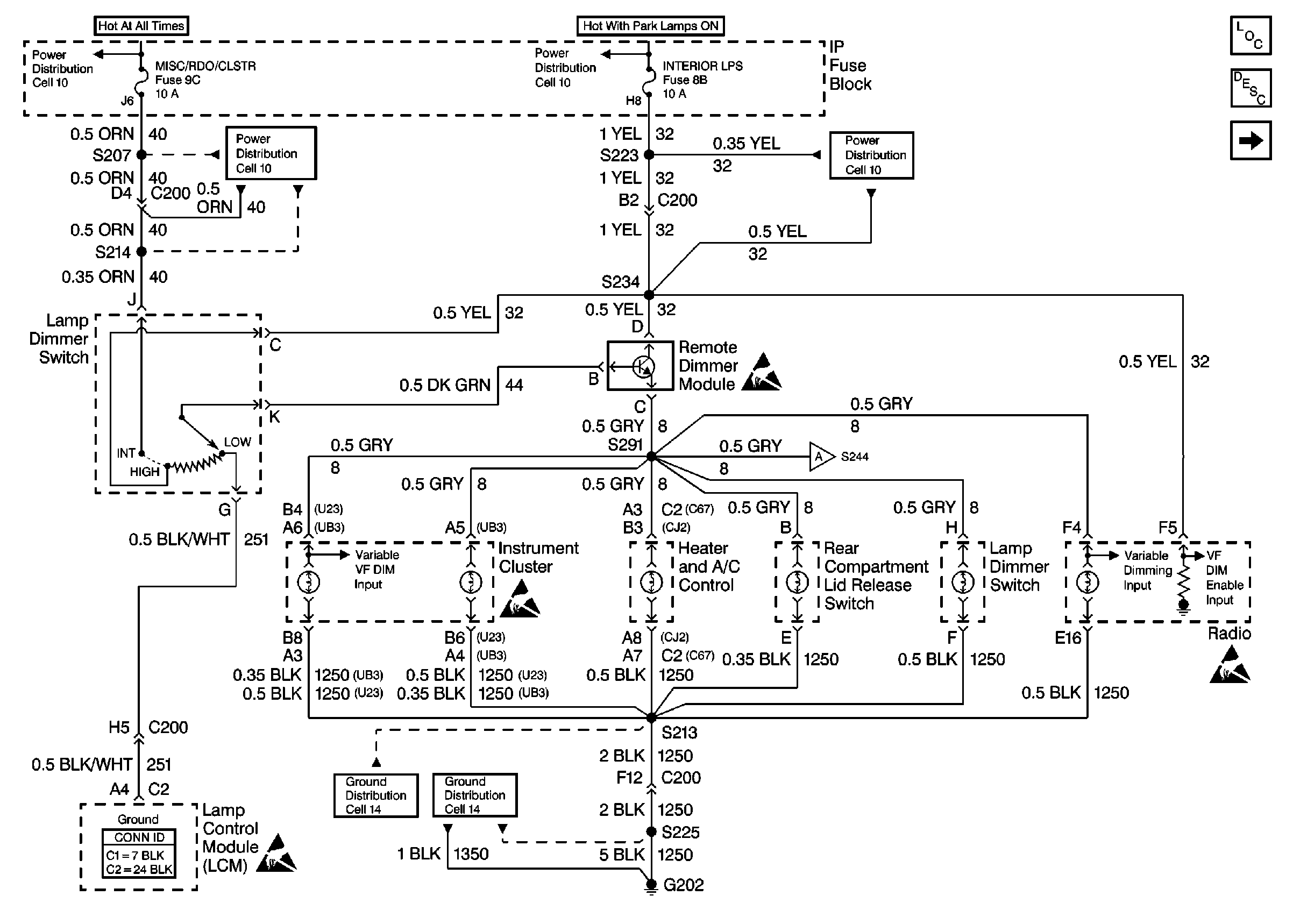
Cell 117: Dimming Control and Incandescent Dimming

Interior Lights Dimming Schematics Oldsmobile

Figure 1:

Cell 117: Dimming Inputs


Object Number: 343797  Size: FS
Lighting Systems Components
Interior Lights Dimming Circuit Description Oldsmobile
Cell 117: IP Incandescent Dimming
Ground Distribution Schematics
Ground Distribution Schematics
Ground Distribution Schematics
Ground Distribution Schematics
Ground Distribution Schematics
Power Distribution Schematics
Power Distribution Schematics
Power Distribution Schematics
Handling ESD Sensitive Parts Notice
Handling ESD Sensitive Parts Notice
Handling ESD Sensitive Parts Notice
Figure 2:

Cell 117: IP Incandescent Dimming


Object Number: 343800  Size: FS
Lighting Systems Components
Interior Lights Dimming Circuit Description Oldsmobile
Cell 117: Instrument Cluster and Front Door Incandescent Dimming
Cell 117: Dimming Inputs
Cell 117: Instrument Cluster and Front Door Incandescent Dimming
Ground Distribution Schematics
Ground Distribution Schematics
Ground Distribution Schematics
Ground Distribution Schematics
Ground Distribution Schematics
Handling ESD Sensitive Parts Notice
Handling ESD Sensitive Parts Notice
Figure 3:

Cell 117: Instrument Cluster and Front Door Incandescent Dimming


Object Number: 343803  Size: FS
Lighting Systems Components
Interior Lights Dimming Circuit Description Oldsmobile
Cell 117: IP Incandescent Dimming
Cell 117: IP Incandescent Dimming
Ground Distribution Schematics
Ground Distribution Schematics
Ground Distribution Schematics
Ground Distribution Schematics
Ground Distribution Schematics
Ground Distribution Schematics
Ground Distribution Schematics
Handling ESD Sensitive Parts Notice
SIR Handling Caution
SIR Handling Caution

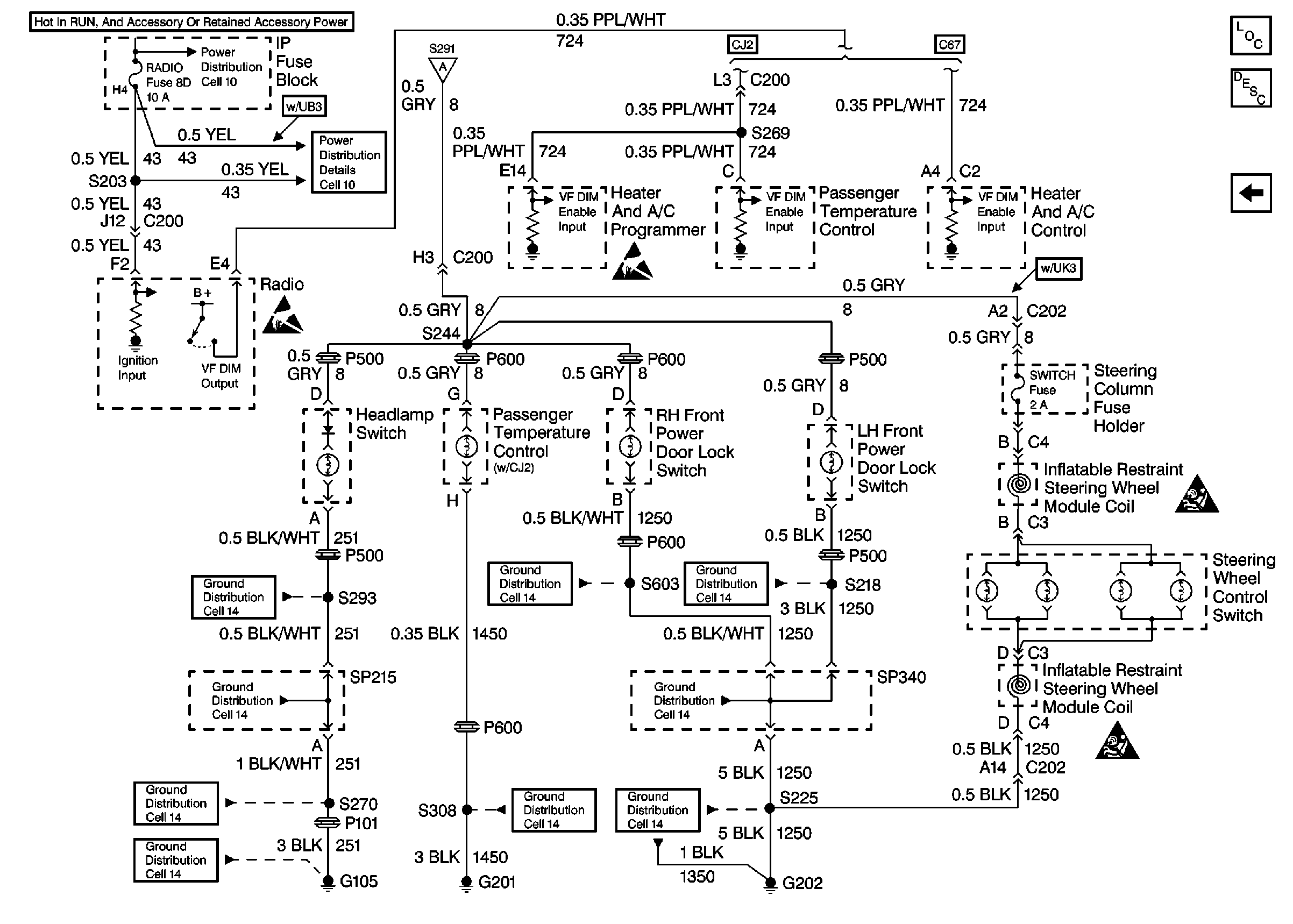
Interior Lights Dimming Schematics Pontiac

Figure 1:

Cell 117: VF Dimming Inputs


Object Number: 343805  Size: FS
Lighting Systems Components
Interior Lights Dimming Circuit Description Pontiac
Cell 117: Console Seat Switch and Steering Wheel Control Switch Incandescent Dimming
Cell 117: Console Seat Switch and Steering Wheel Control Switch Incandescent Dimming
Power Distribution Schematics
Power Distribution Schematics
Power Distribution Schematics
Handling ESD Sensitive Parts Notice
Handling ESD Sensitive Parts Notice
Handling ESD Sensitive Parts Notice
Figure 2:

Cell 117: Console Seat Switch and Steering Wheel Control Switch Incandescent Dimming


Object Number: 375194  Size: FS
Lighting Systems Components
Interior Lights Dimming Circuit Description Pontiac
Cell 117: Incandescent Dimming Control
Cell 117: VF Dimming Inputs
Ground Distribution Schematics
Cell 117: Incandescent Dimming Control
Handling ESD Sensitive Parts Notice
Handling ESD Sensitive Parts Notice
Cell 117: VF Dimming Inputs
Ground Distribution Schematics
Ground Distribution Schematics
Ground Distribution Schematics
Ground Distribution Schematics
Figure 3:

Cell 117: Incandescent Dimming Control


Object Number: 343806  Size: FS
Lighting Systems Components
Interior Lights Dimming Circuit Description Pontiac
Cell 117: Console Seat Switch and Steering Wheel Control Switch Incandescent Dimming
SIR Handling Caution
SIR Handling Caution
Ground Distribution Schematics
Ground Distribution Schematics
Ground Distribution Schematics
Cell 117: Console Seat Switch and Steering Wheel Control Switch Incandescent Dimming