GM Service Manual Online
For 1990-2009 cars only
Makes
🢒
Buick
🢒
1999
🢒
LeSabre
🢒
Body and Accessories
🢒
Entertainment
🢒 Power Antenna Schematics
Figure
1:
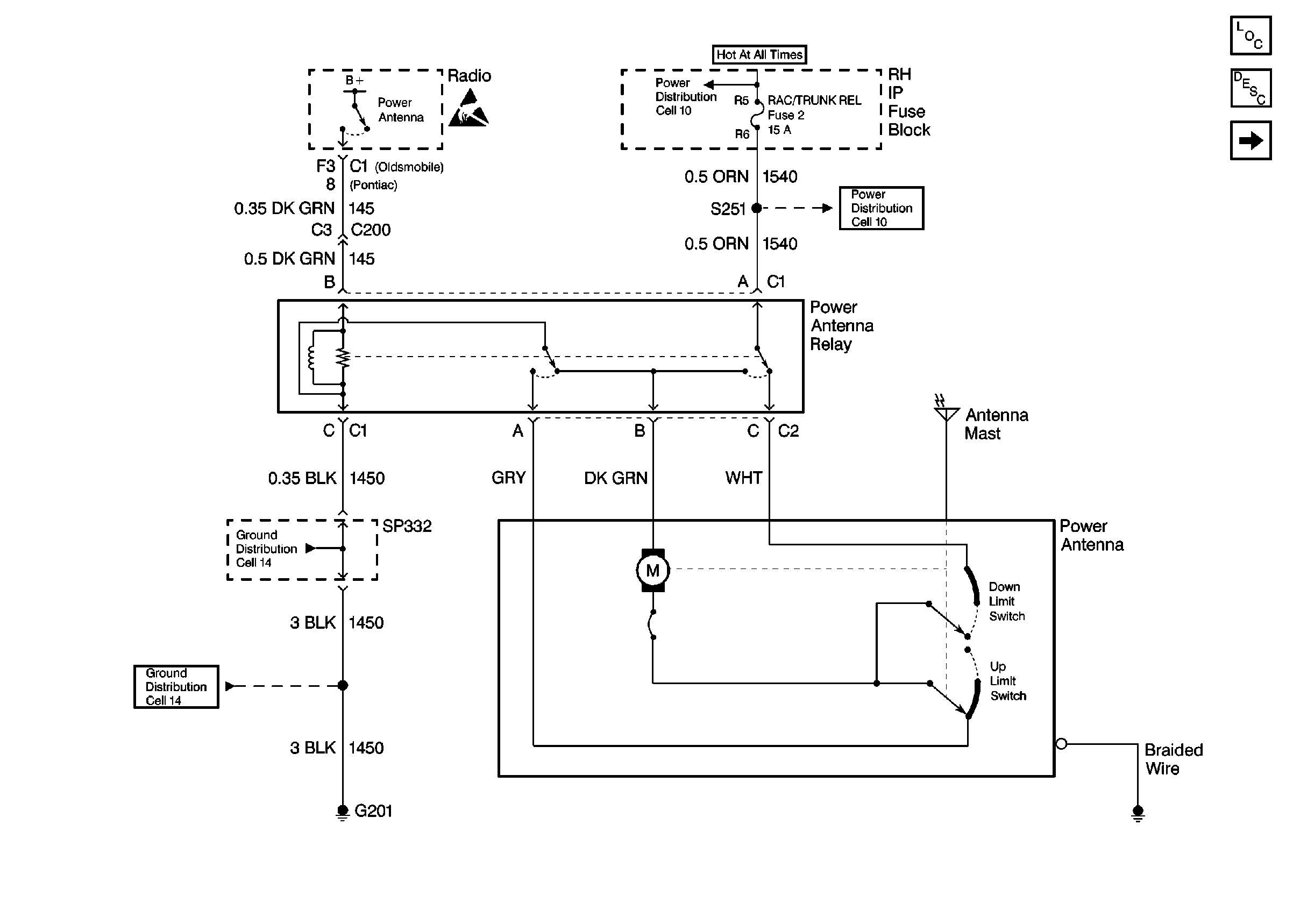
Cell 151: Power Antenna
Entertainment Components
Power Antenna System Circuit Description
Cell 151: Rear Window Antenna
Power Distribution Schematics
Power Distribution Schematics
Handling ESD Sensitive Parts Notice
Ground Distribution Schematics
Ground Distribution Schematics
Figure
2:
Cell 151: Rear Window Antenna
Entertainment Components
Radio/Audio System Description
Cell 151: Power Antenna
Automatic Day-Night Mirrors Schematics