GM Service Manual Online
For 1990-2009 cars only
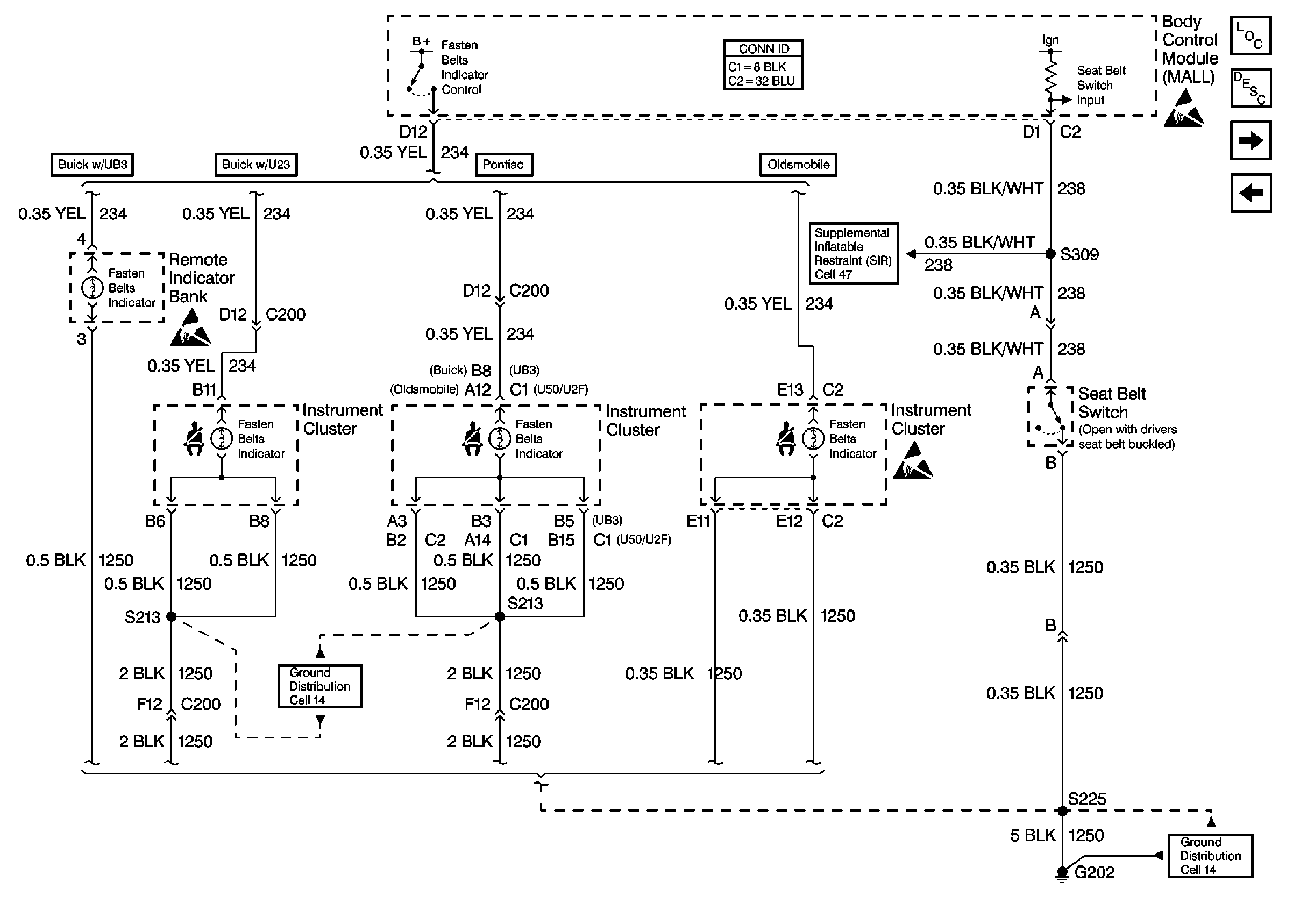
Figure 1:

Cell 76: IP Fuse Block


Object Number: 342525  Size: FS
Instrument Cluster and HUD Components
Instrument Cluster Circuit Description
Cell 76: Turn Signal Flasher
Handling ESD Sensitive Parts Notice
Handling ESD Sensitive Parts Notice
Power Distribution Schematics
Power Distribution Schematics
Power Distribution Schematics
Power Distribution Schematics
Ground Distribution Schematics
Power Distribution Schematics
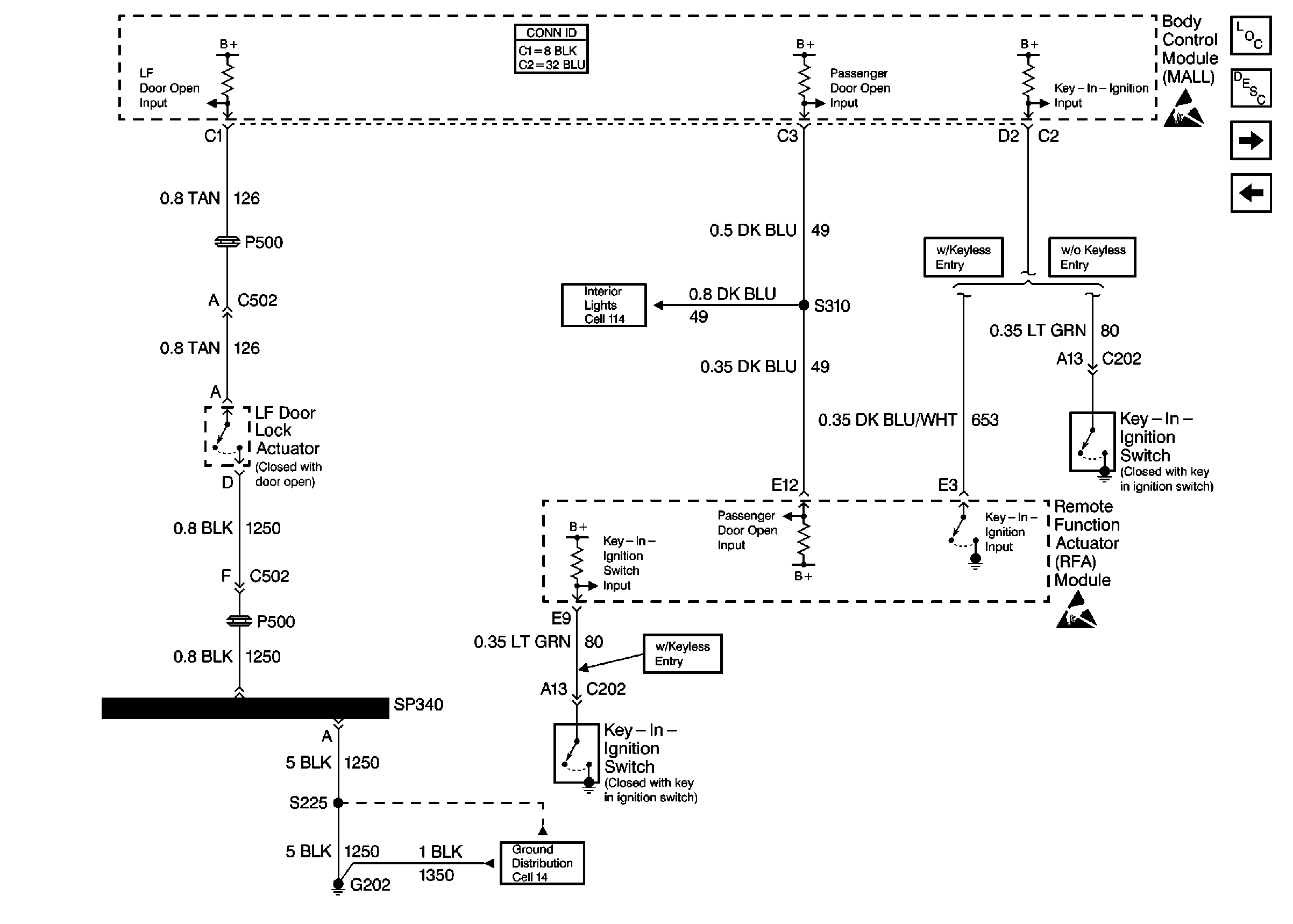
Figure 2:

Cell 76: Turn Signal Flasher


Object Number: 342530  Size: FS
Instrument Cluster and HUD Components
Instrument Cluster Circuit Description
Cell 76: Instrument Cluster
Cell 76: IP Fuse Block
Handling ESD Sensitive Parts Notice
Handling ESD Sensitive Parts Notice
Handling ESD Sensitive Parts Notice
Power Distribution Schematics
Exterior Lights Schematics Buick
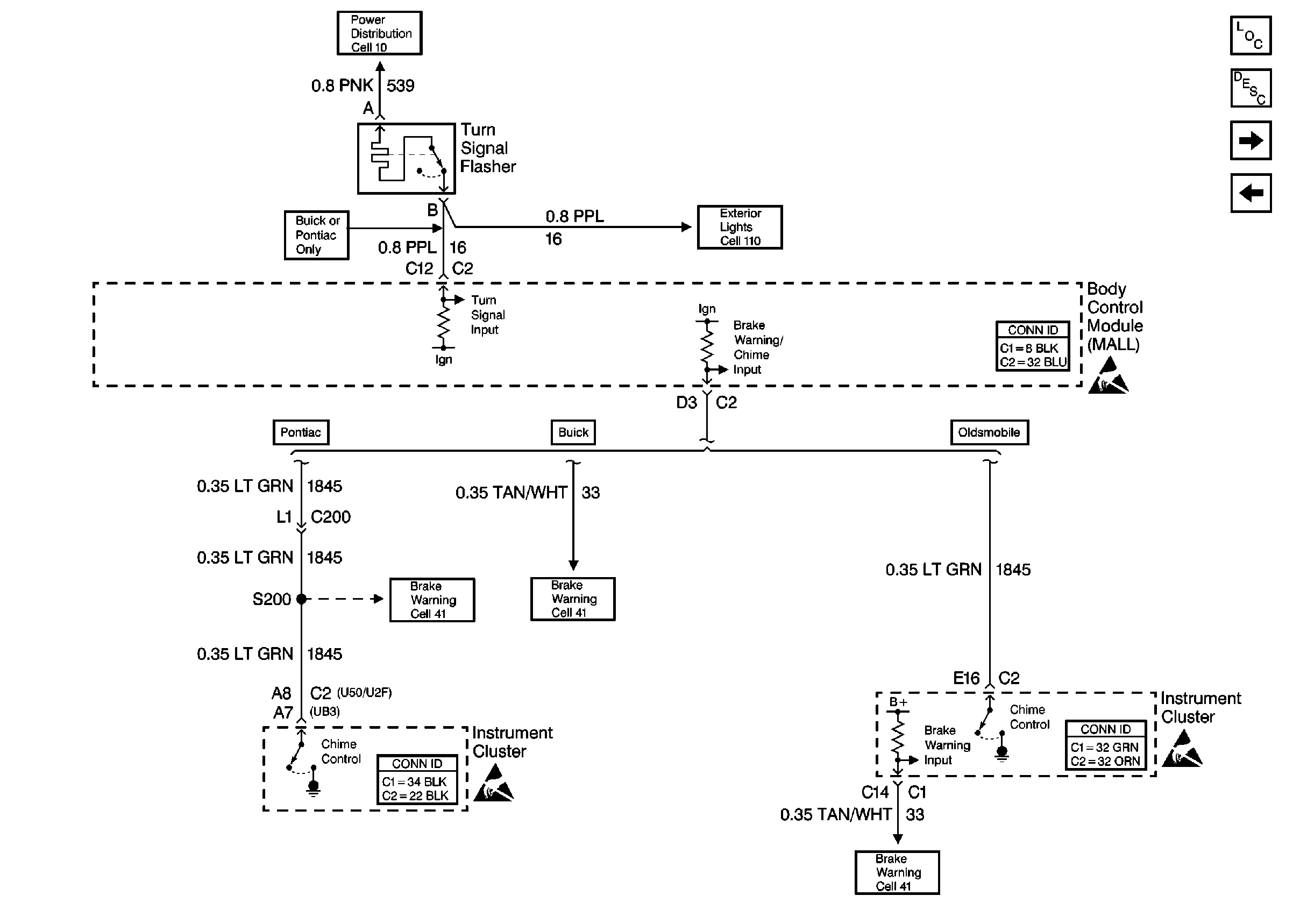
Figure 3:

Cell 76: Instrument Cluster


Object Number: 342533  Size: FS
Instrument Cluster and HUD Components
Instrument Cluster Circuit Description
Cell 76: LH Front Door Jamb Switch
Cell 76: Turn Signal Flasher
Handling ESD Sensitive Parts Notice
Handling ESD Sensitive Parts Notice
Handling ESD Sensitive Parts Notice
Cell 76: LH Front Door Jamb Switch
Cell 76: LH Front Door Jamb Switch
Ground Distribution Schematics
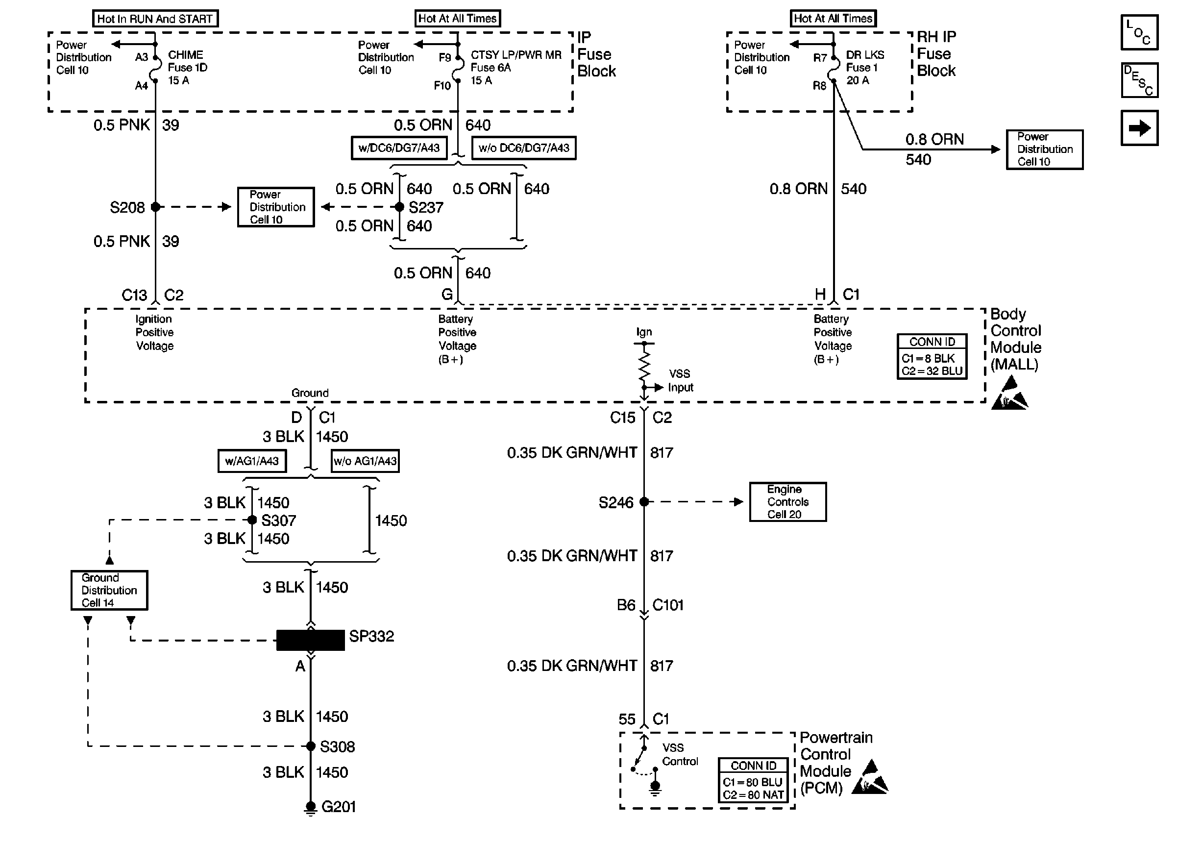
Figure 4:

Cell 76: LH Front Door Jamb Switch


Object Number: 342538  Size: FS
Instrument Cluster and HUD Components
Instrument Cluster Circuit Description
Cell 76: Headlamp Switch
Cell 76: Instrument Cluster
Handling ESD Sensitive Parts Notice
Handling ESD Sensitive Parts Notice
Ground Distribution Schematics
Cell 76: Instrument Cluster
Cell 76: Instrument Cluster
Interior Lights Schematics Buick
Figure 5:

Cell 76: Headlamp Switch


Object Number: 342541  Size: FS
Instrument Cluster and HUD Components
Instrument Cluster Circuit Description
Cell 76: LH Front Door Jamb Switch
Handling ESD Sensitive Parts Notice
Handling ESD Sensitive Parts Notice
Power Distribution Schematics