GM Service Manual Online
For 1990-2009 cars only
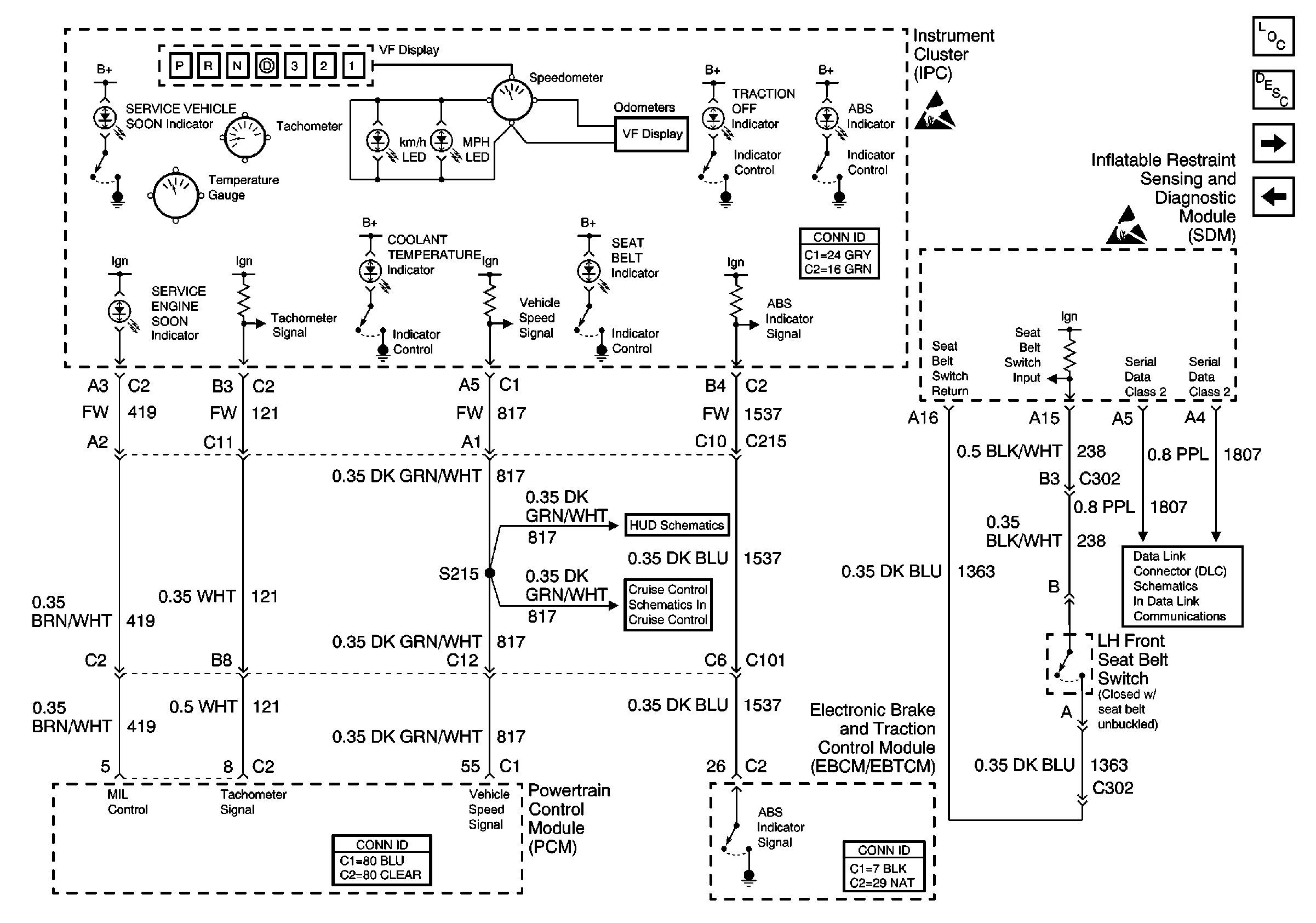
Figure 1:

Power, Ground, Class 2


Object Number: 429080  Size: FS
Instrument Cluster and HUD Components
Instrument Cluster Circuit Description
PCM, IPC, Inputs
ABS and PCM BATT Fuses (Underhood Fuse Block)
Handling ESD Sensitive Parts Notice
ABS and PCM BATT Fuses (Underhood Fuse Block)
G200 (1 of 3)
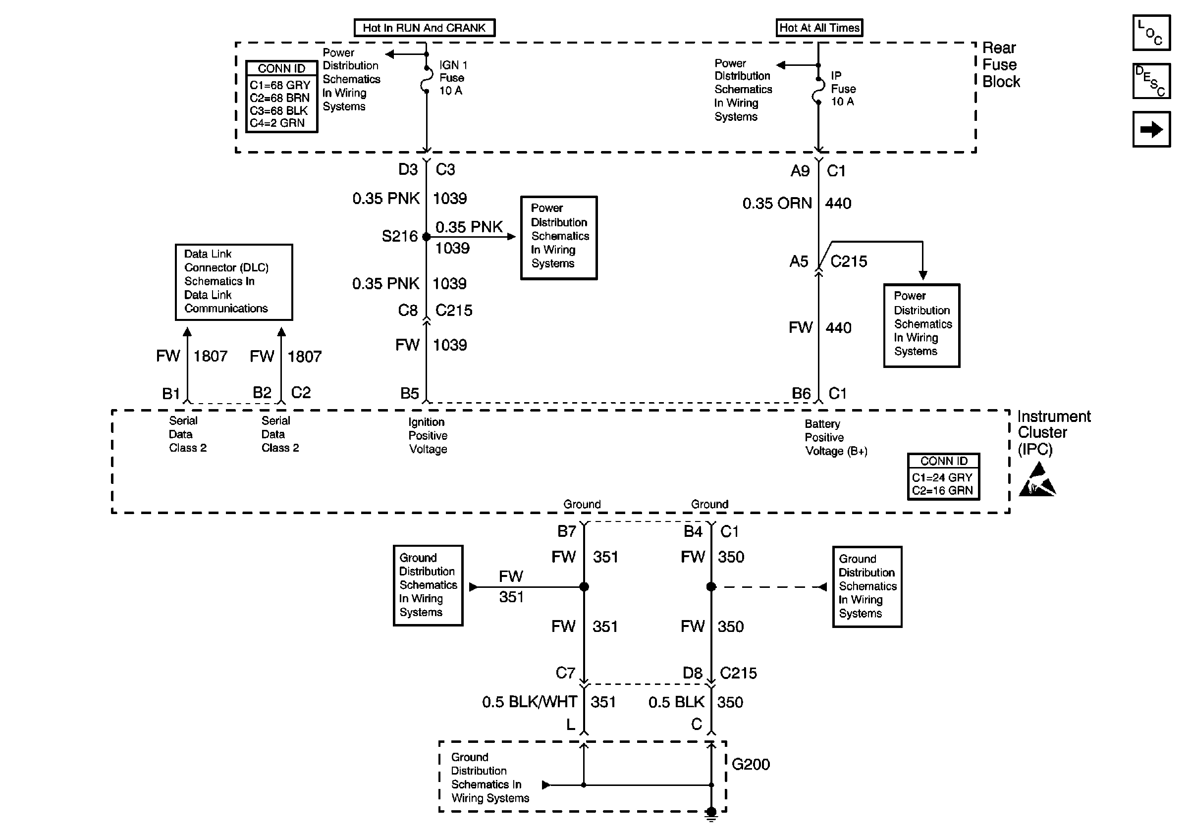
Serial Data Class 2
G200 (1 of 2)
G200 (1 of 2)
IGN-1, VENT SOL and SIR Fuse (Rear Fuse Block)
IGN-1, VENT SOL and SIR Fuse (Rear Fuse Block)
Figure 2:

PCM,IPC, Inputs


Object Number: 429045  Size: FS
Instrument Cluster and HUD Components
Instrument Cluster Gauge Operation
Turn Signal and High Beam Inputs
Power, Ground, Class 2
Handling ESD Sensitive Parts Notice
Handling ESD Sensitive Parts Notice
Serial Data Class 2
220 Cell 83: Head Up Display
CCM, PCM Controls and Vehicle Speed Input
Figure 3:

Turn Signal and High Beam Inputs


Object Number: 500242  Size: FS
Instrument Cluster and HUD Components
Instrument Cluster Indicator Operation
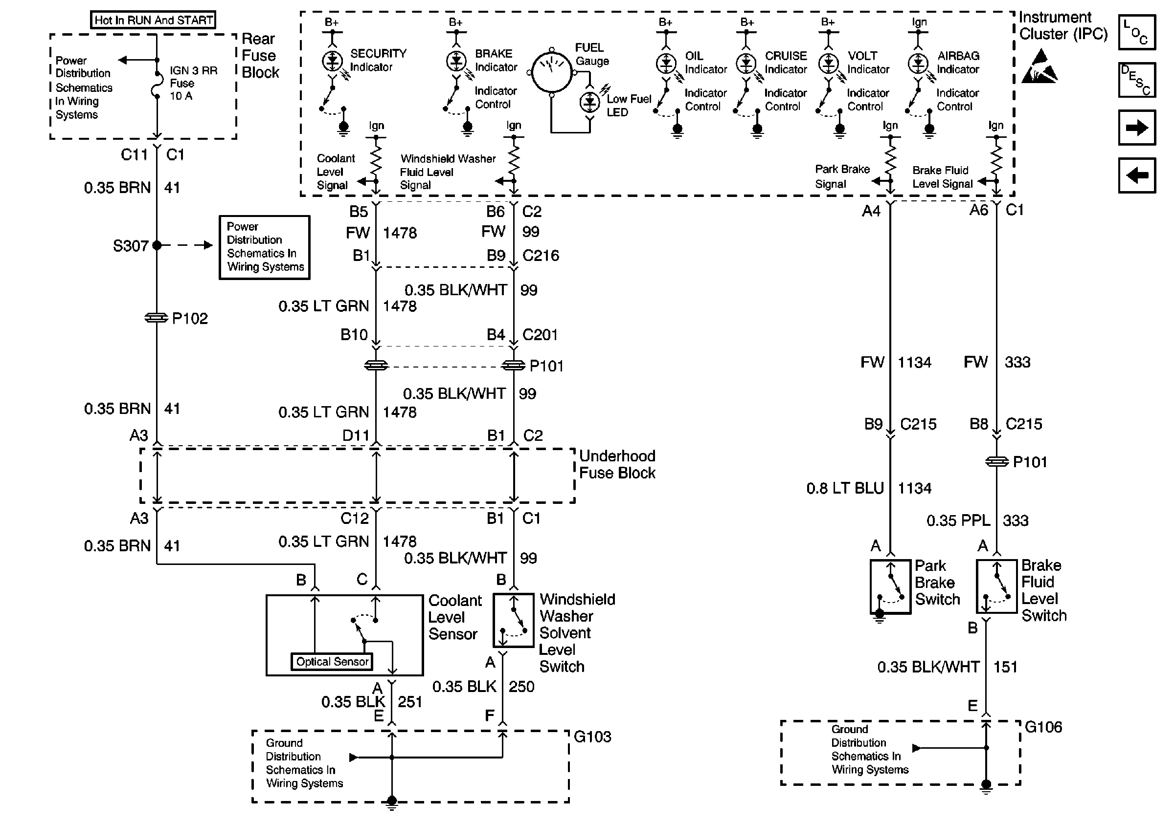
Coolant, Brake, Washer Inputs
PCM, IPC, Inputs
Handling ESD Sensitive Parts Notice
DRL, High Beam Headlamps, Dimmer Switch
RH Exterior Lamps
RH Exterior Lamps
LH Exterior Lamps
Serial Data Class 2
Figure 4:

Coolant, Brake, Washer Inputs


Object Number: 429051  Size: FS
Instrument Cluster and HUD Components
Instrument Cluster Indicator Operation
DIC Switch ( w/U2E )
Turn Signal and High Beam Inputs
Handling ESD Sensitive Parts Notice
G101, G106, and G107
G103
220 Cell 83: Head Up Display
CCM, PCM Controls and Vehicle Speed Input
Figure 5:

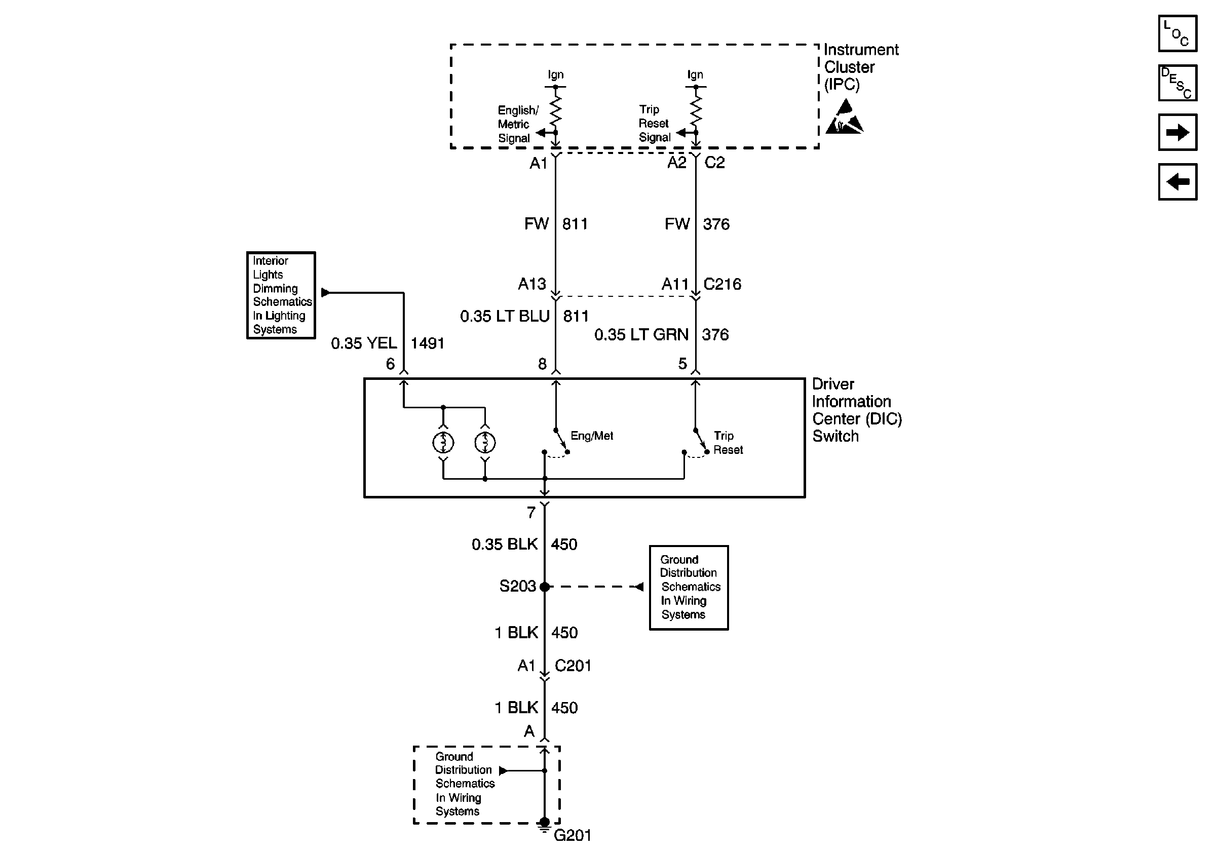
DIC Switch ( w/U2E )


Object Number: 429061  Size: FS
Instrument Cluster and HUD Components
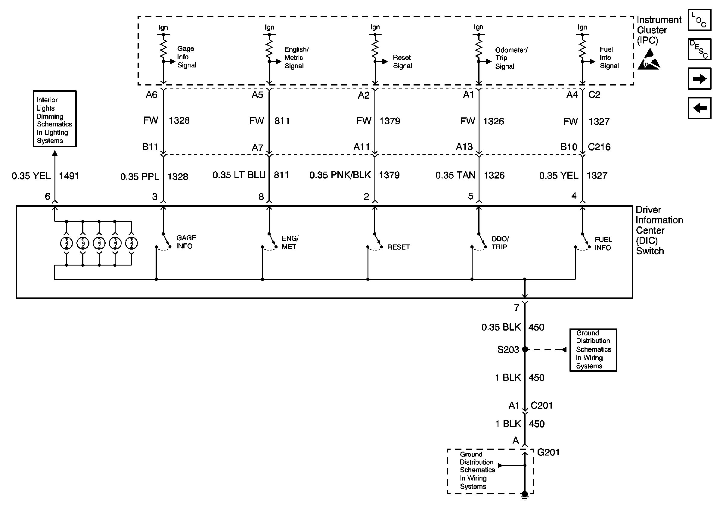
Driver Information Center (DIC) or Message Center Description
DIC Switch ( w/UB7 )
Coolant, Brake, Washer Inputs
Handling ESD Sensitive Parts Notice
G201
G103
220 Cell 83: Head Up Display
Figure 6:

DIC Switch ( w/UB7 )


Object Number: 429066  Size: FS
Instrument Cluster and HUD Components
Driver Information Center (DIC) or Message Center Description
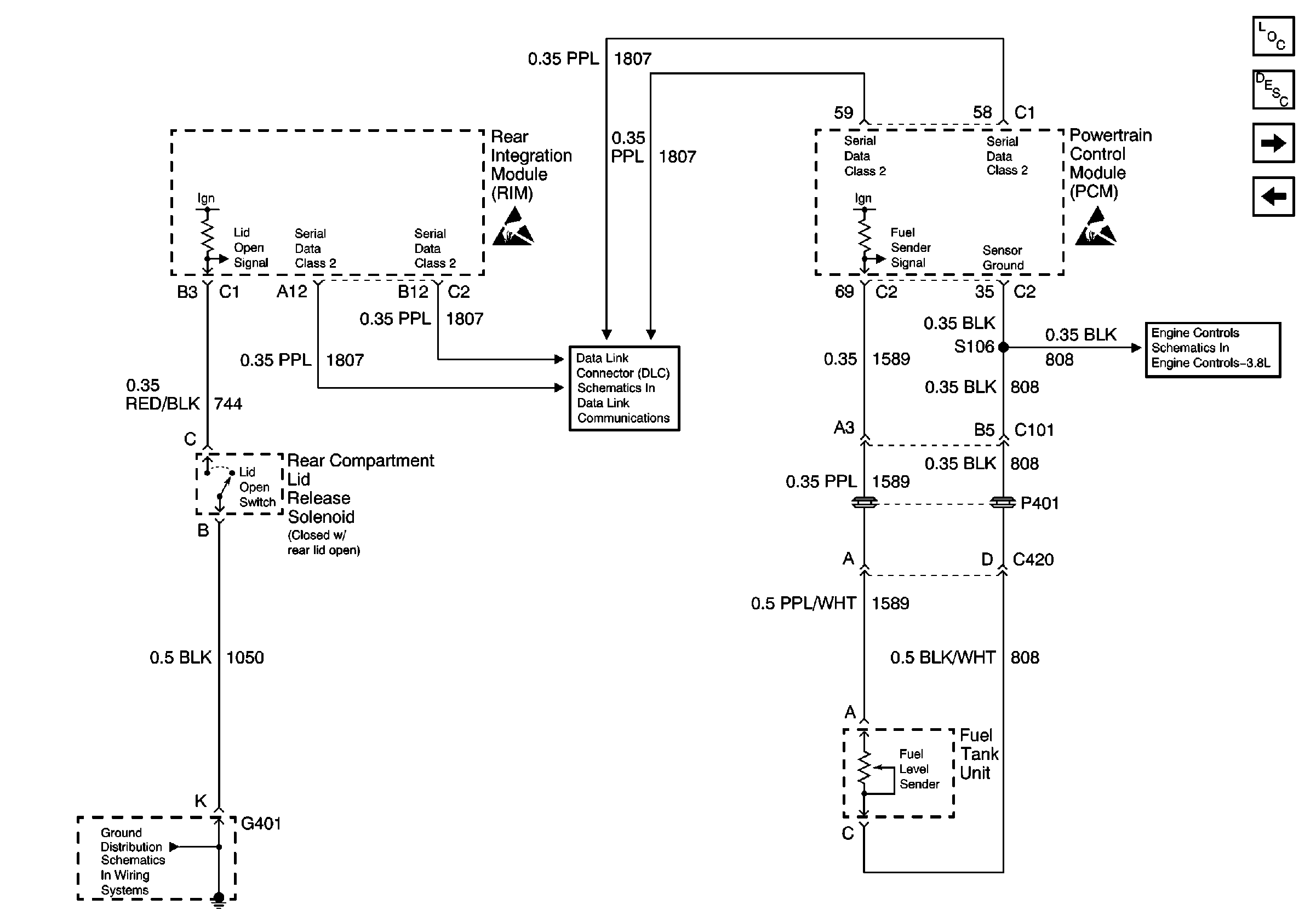
Fuel Sender Rear Compartment Lid Switch
DIC Switch ( w/U2E )
Handling ESD Sensitive Parts Notice
G201
G201
Instrument Panel and Console Dimming
Figure 7:

Fuel Sender Rear Compartment Lid Switch


Object Number: 429072  Size: FS
Instrument Cluster and HUD Components
Instrument Cluster Operation
Door Jamb Switches
DIC Switch ( w/UB7 )
Handling ESD Sensitive Parts Notice
Sensors
G401 (2 of 2)
Serial Data Class 2
Handling ESD Sensitive Parts Notice
Figure 8:

Door Jamb Switches


Object Number: 429012  Size: FS
Instrument Cluster and HUD Components
Driver Information Center (DIC) or Message Center Warning Messages Description
Fuel Sender Rear Compartment Lid Switch
Handling ESD Sensitive Parts Notice
Serial Data Class 2