GM Service Manual Online
For 1990-2009 cars only
Makes
🢒
Buick
🢒
2000
🢒
LeSabre
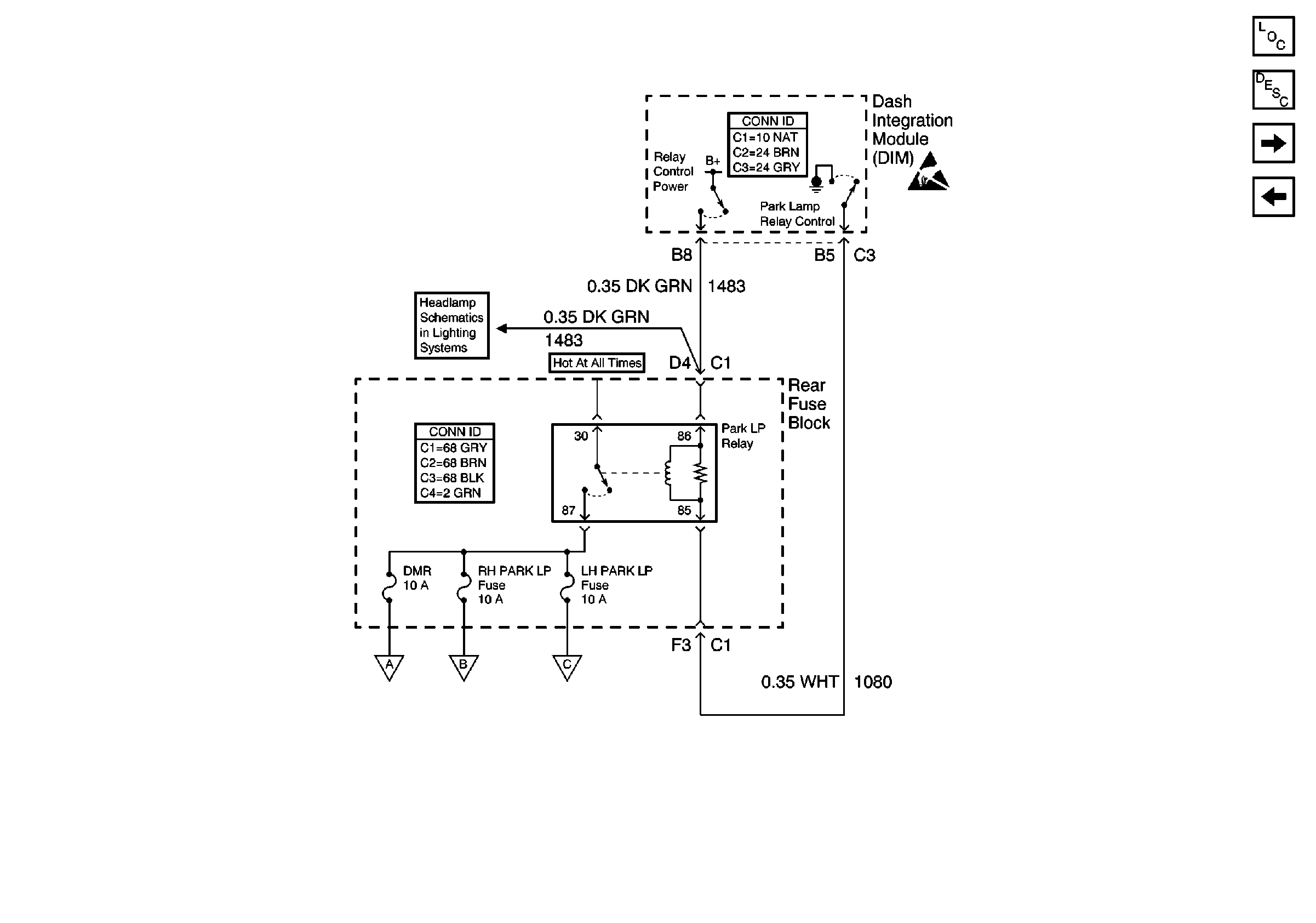
🢒 Park Lamp Relay
Park Lamp Relay
Park Lamp Relay
Lighting Systems Components
Exterior Lights Circuit Description
RH Exterior Lamps
Turn Signal Switch and Hazard Flasher Module Inputs
Handling ESD Sensitive Parts Notice
Low Beam Headlamps
License, Under Hood, and Cornering Lamps
RH Exterior Lamps
LH Exterior Lamps