GM Service Manual Online
For 1990-2009 cars only
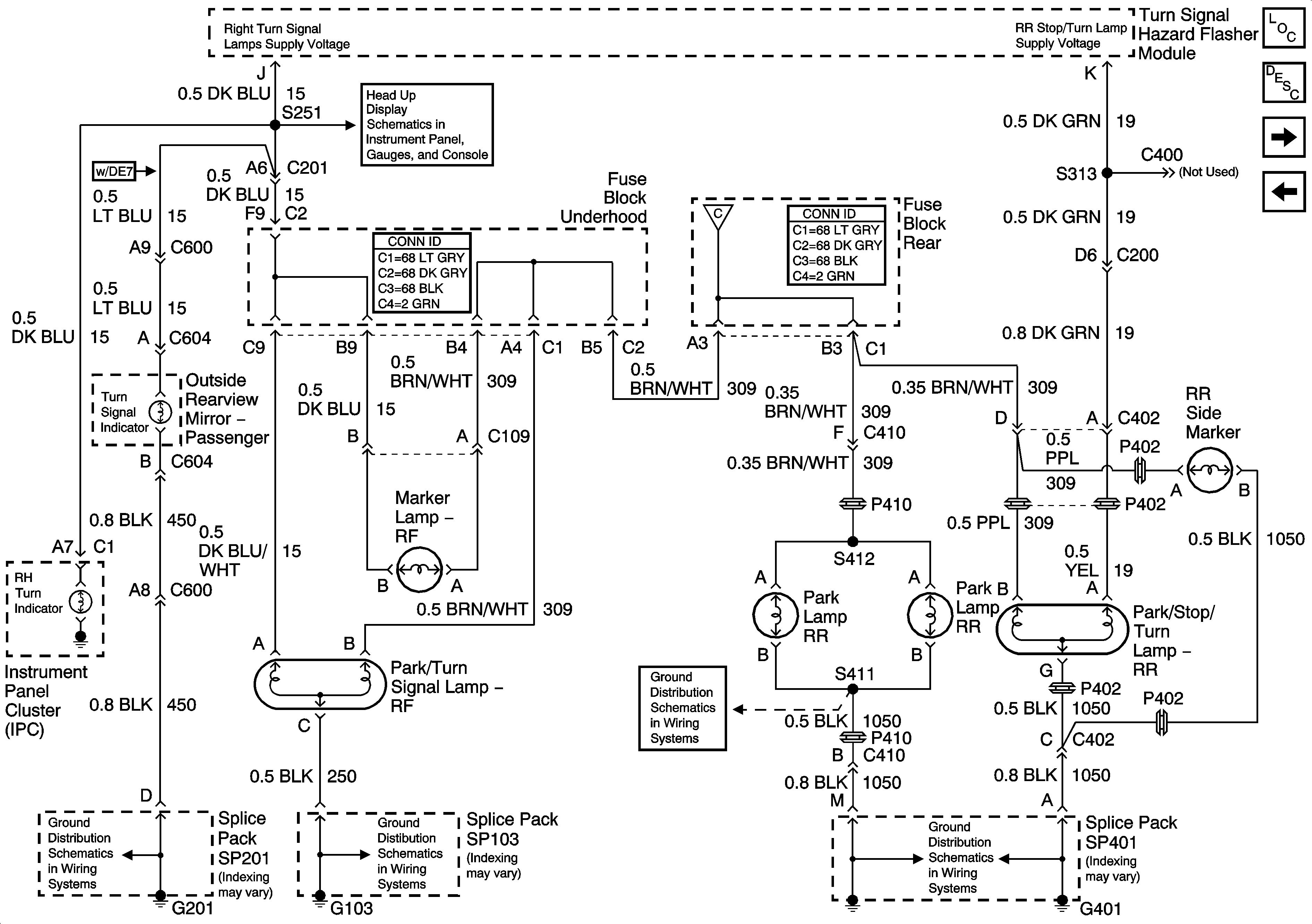
Figure 1:

Turn Signal Switch and Hazard Flasher Module Inputs


Object Number: 887819  Size: FS
Master Electrical Component List
Park Lamp Relay
G401 (1 of 2)
G201
G201
G200 (1 of 2)
G200 (1 of 2)
IGN-1, VENT SOL, and SIR Fuses (Fuse Block Rear)
IGN-1, VENT SOL, and SIR Fuses (Fuse Block Rear)
IGN-1, VENT SOL, and SIR Fuses (Fuse Block Rear)
Figure 2:

Park Lamp Relay


Object Number: 887826  Size: FS
Master Electrical Component List
License, Underhood and Cornering Lamps
Turn Signal Switch and Hazard Flasher Module Inputs
Passengers Side Exterior Lamps
Drivers Side Exterior Lamps
License, Underhood and Cornering Lamps
034H Low Beam Headlamps
Figure 3:

License, Underhood and Cornering Lamps


Object Number: 686192  Size: FS
Master Electrical Component List
Drivers Side Exterior Lamps
Park Lamp Relay
G103
G103
G401 (2 of 2)
G106, G107, and G101
G401 (1 of 2)
G401 (1 of 2)
G401 (2 of 2)
Park Lamp Relay
Turn Signal Switch and Hazard Flasher Module Inputs
Figure 4:

Drivers Side Exterior Lamps


Object Number: 966428  Size: FS
Master Electrical Component List
Passengers Side Exterior Lamps
License, Underhood and Cornering Lamps
G402
G401 (1 of 2)
G401 (1 of 2)
G103
G200 (2 of 2)
Head up Display Schematic
Park Lamp Relay
Figure 5:

Passengers Side Exterior Lamps


Object Number: 966455  Size: FS
Master Electrical Component List
Backup Lights
Drivers Side Exterior Lamps
G401 (1 of 2)
G401 (1 of 2)
G103
G201
Head up Display Schematic
Park Lamp Relay
Figure 6:

Backup Lights


Object Number: 887829  Size: FS
Master Electrical Component List
Passengers Side Exterior Lamps
Serial Data Class 2
G401 (1 of 2)
G401 (1 of 2)
Inside Rear View Mirror (w/DD7 or w/DD8)
IGN SW and NSBU Fuses (Fuse Block Rear)