GM Service Manual Online
For 1990-2009 cars only
Makes
🢒
Buick
🢒
2005
🢒
LeSabre
🢒
Body
🢒
Wiring Systems
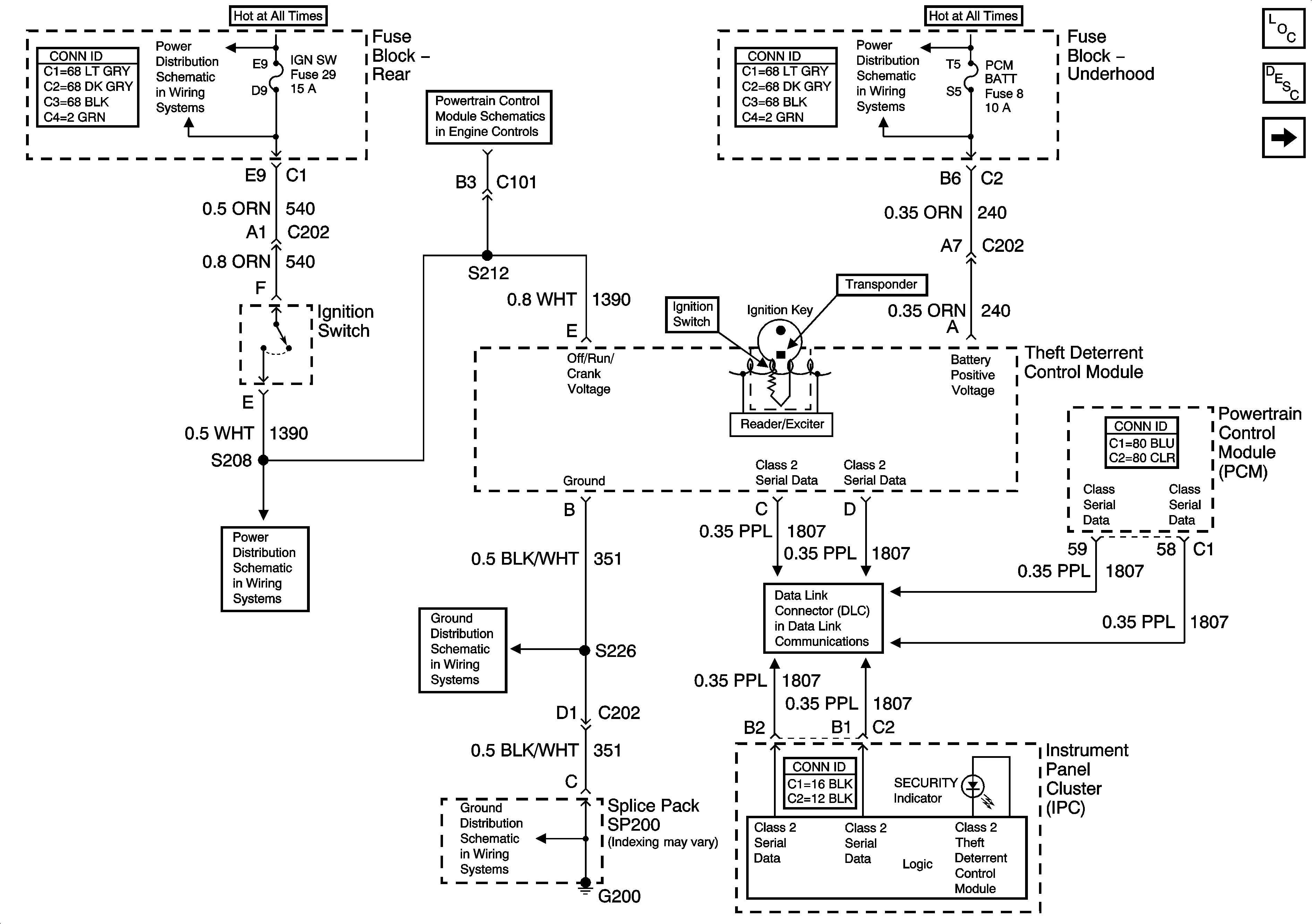
🢒 Theft Deterrent System Schematics
Figure
1:
Vehicle Theft Deterrent (VTD) System
Master Electrical Component List
Vehicle Theft Deterrent (VTD) Description and Operation
Content Theft Deterrent (CTD) System
Fuse Block Rear - IGN SW and NSBU Fuses
Module Power, Ground, Serial Data and MIL
Fuse Block Underhood - HDLP HIBM and HDLP LOBM Relays, ABS, PCM BATT, HDHIBM, HDLOBM Fuses
Ignition Switch - 2 of 2
G200 - 1 of 2
Serial Data Class 2
G200 - 1 of 2
Figure
2:
Content Theft Deterrent (CTD) System
Master Electrical Component List
Content Theft Deterrent (CTD) Description and Operation
Vehicle Theft Deterrent (VTD) System
Serial Data Class 2