GM Service Manual Online
For 1990-2009 cars only
Makes
🢒
Buick
🢒
2005
🢒
LeSabre
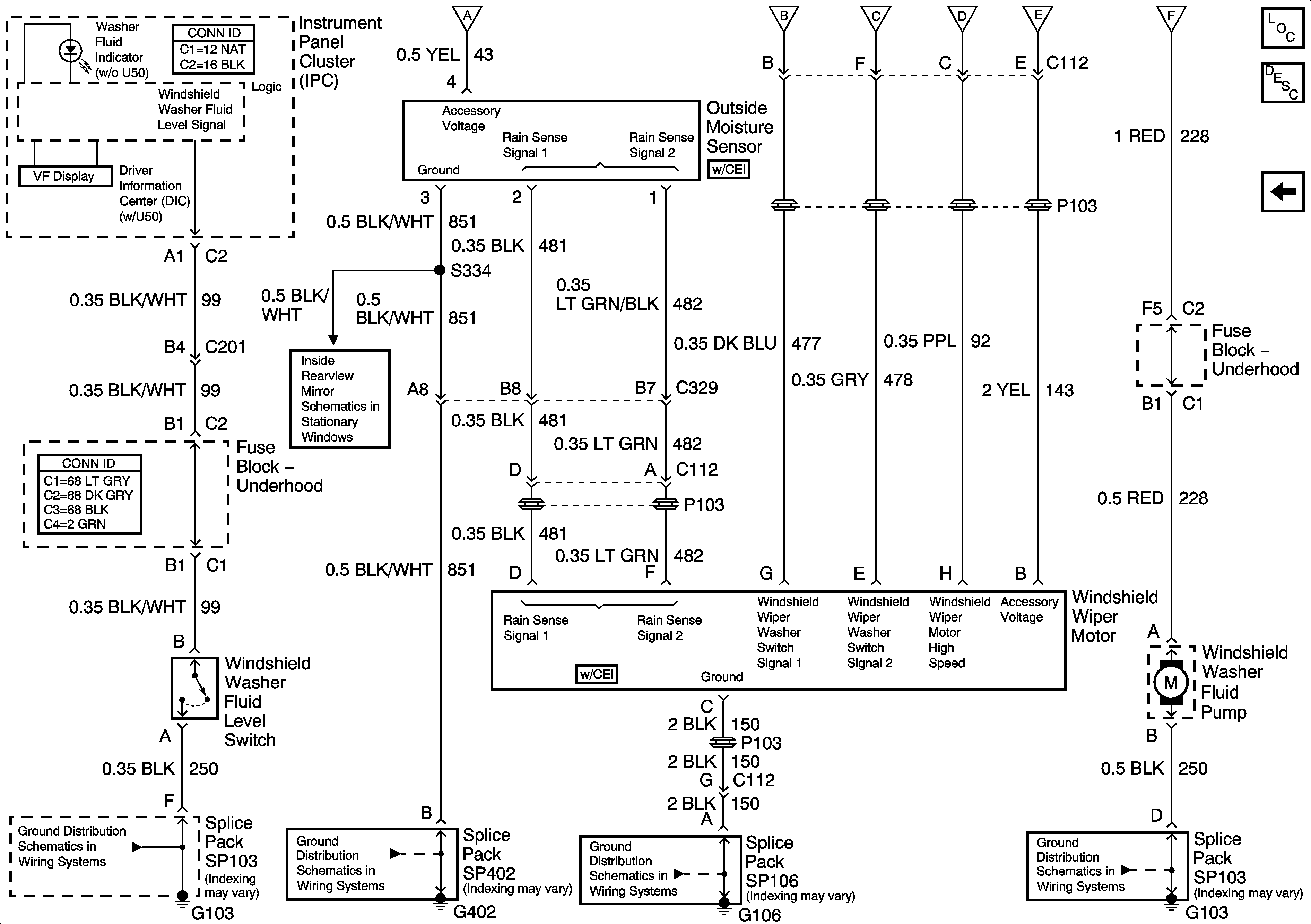
🢒 Wiper and Washer Motor, Outside Moiture Sensor
Wiper and Washer Motor, Outside Moiture Sensor
Wiper and Washer Motor, Outside Moisture Sensor
Master Electrical Component List
Wiper/Washer System Description and Operation
Wiper Washer Switch and Fuse
Wiper Washer Switch and Fuse
Wiper Washer Switch and Fuse
Wiper Washer Switch and Fuse
Wiper Washer Switch and Fuse
Wiper Washer Switch and Fuse
Wiper Washer Switch and Fuse
Inside Rear View Mirror (DD7/DD8)
G103
G402
G106, G102, G107, and G101
G103