GM Service Manual Online
For 1990-2009 cars only
Makes
🢒
Buick
🢒
2007
🢒
Lucerne
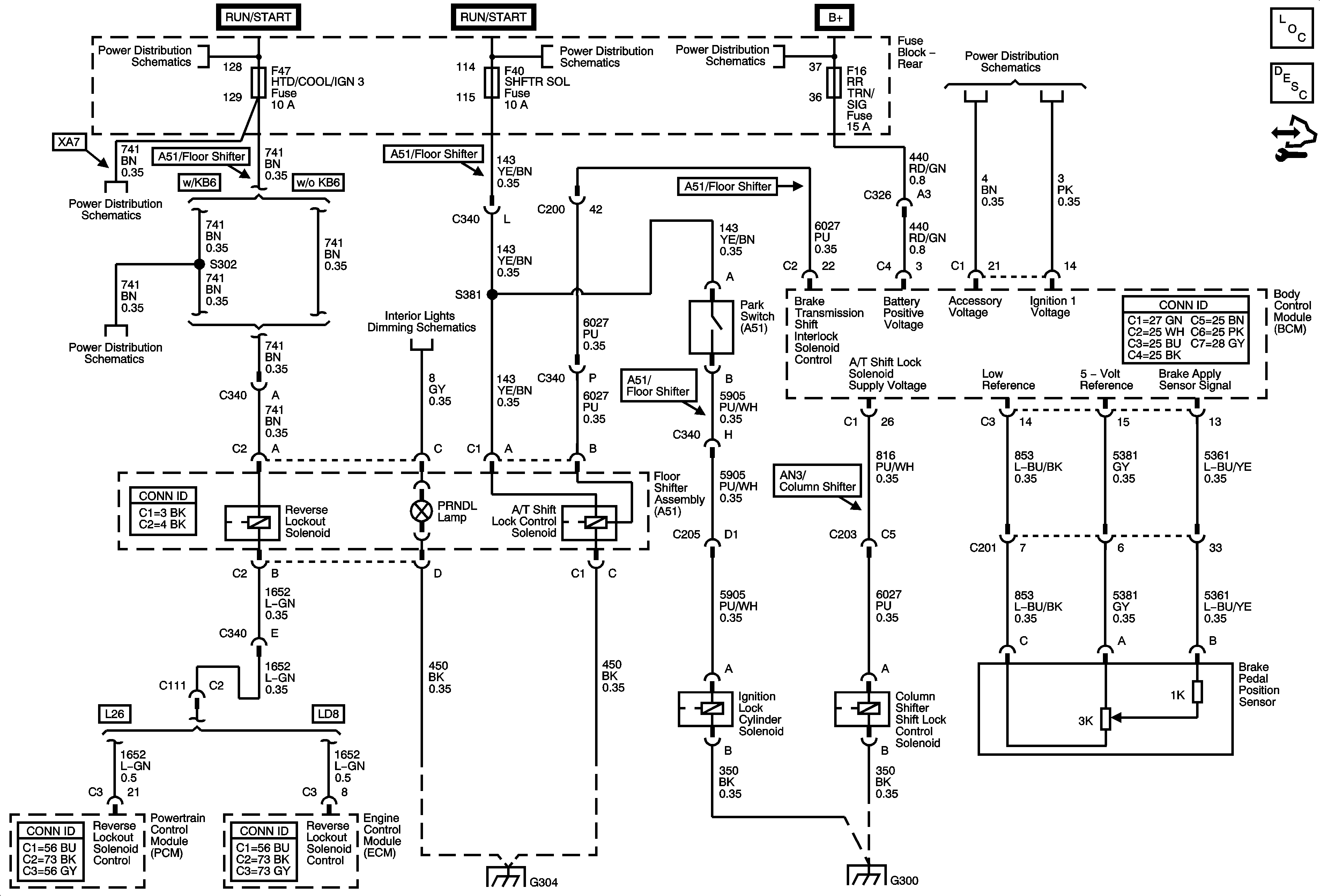
🢒 Shift Lock Control Schematics
Shift Lock Control Schematics
Master Electrical Component List
Reverse Lockout System Description and Operation
Control Module References
Rear Fuse Block B+
RUN Relay, HTD STR, HTD/COOL/IGN3, BCM LOGIC Fuses
RUN Relay, HTD STR, HTD/COOL/IGN3, BCM LOGIC Fuses
Traction Control, Sunroof Switches, Reverse Lockout Solenoid, Garage Door Opener
Rear Fuse Block B+
IGN SWTCH, STR/WHL/ILLUM Fuses
G304
G300