GM Service Manual Online
For 1990-2009 cars only

Fuel Pump Electrical Circuit Diagnosis VIN 1


Object Number: 62176  Size: LF
Engine Controls Components
PCM Fuel Pump and Boost Solenoid VIN 1
OBD II Symbol Description Notice
Handling ESD Sensitive Parts Notice

Circuit Description

When the Ignition switch is first turned ON, the PCM energizes the fuel pump relay which applies power to the fuel pump through the high speed circuit (controlled by the fuel pump speed control relay). The fuel pump relay will remain ON as long as the engine is running or cranking and the PCM is receiving reference pulses. If no reference pulses are present, the PCM de-energizes the fuel pump relay within 2 seconds after the ignition is turned ON or the engine is stopped. The fuel pump delivers fuel to the fuel rail and injectors, then to the fuel pressure regulator. The fuel pressure regulator controls fuel pressure by allowing excess fuel to be returned to the fuel tank. With the engine stopped, the fuel pump can be turn ON by using the scan tool output controls function.

The PCM alters fuel pump speed by energizing the fuel pump speed control relay Under normal conditions, the fuel pump control speed control relay is energized (normal fuel pump speed). The applied voltage to the fuel pump is controlled by a resistor assembly. When higher fuel volume is required due to increased engine load (MAP sensor value over 90 kPa). the PCM de-energizes the fuel pump speed control relay circuit. The increased voltage to the in-tank fuel pump allows a higher volume of fuel to be delivered to the fuel rail. The PCM also compensates for low system voltage by energizing the fuel pump speed control relay.

Diagnostic Aids

An intermittent may be caused by a poor connection, rubbed through the wire insulation or a wire broken insideof the insulation.

Check for a poor connection or a damaged harness. Inspect the PCM harness and connectors for the following items:

    • Improper mating
    • Broken locks
    • Improperly formed or damaged terminals
    • Poor terminal to wire connections
    • Damaged harnesses

Test Description

Number(s) below refer to the Step number(s) on the Diagnostic Table:

  1. Fuel pressure between the specified values is sufficient for the vehicle to start. If directed to this table from the Engine Cranks But Will Not Run table, continue diagnosis with Engine Cranks But Will Not Run.

  2. Ensures that the fuel pump speed control circuit is OK and the PCM are capable of controlling fuel pump speed.

  3. Verifies that the fuel pump high and low circuits are OK between the fuel pump control module and the fuel pump, and that the fuel pump can deliver adequate pressure to the fuel rail.

  4. Checks the feed circuit to the fuel pump control module. Using the scan tool to command the FP Speed allows only a 2 second time in the commanded state.

  5. Ensures that the fuel pump speed control circuit is not shorted to ground.

  6. Checks the battery positive voltage circuit to the fuel pump relay contacts.

  7. Checks the ground circuit for the fuel pump relay coil.

  8. Ensures that the fuel pump relay control circuit is OK and that the PCM is capable of controlling the fuel pump relay. Using the scan tool to command the fuel pump relay allows only a 2 second ON time.

  9. Checks the fuel pump relay control circuit for a short to ground.

  10. If the fuel pump is operating but incorrect pressure is observed, the fuel pump wiring is OK and the Fuel System Pressure Test should be used for diagnosis.

  11. Determines whether the problem is being caused by an open in the fuel pump high circuit or the fuel pump low circuit.

  12. Ensures that the fuel pump speed control circuit is OK and that the PCM can control the fuel pump speed control circuit. Using the scan tool to command the FP Speed allows only a 2 second time in the commanded state.

  13. This vehicle is equipped with a PCM which utilizes an Electrically Erasable Programmable Read Only Memory (EEPROM). When the PCM is being replaced, the new PCM must be programmed.

Fuel System Electrical Test (VIN 1)

Step

Action

Value(s)

Yes

No

1

Was the Powertrain On-Board Diagnostic (OBD) System Check performed?

--

Go to Step 2

Go to the Powertrain On Board Diagnostic (OBD) System Check

2

Is DTC P1643 set?

--

Go to DTC P1643 Fuel Pump Speed Output Circuit

Go to Step 3

3

  1. Connect a fuel pressure gauge.
  2. Turn ON the ignition switch.
  3. Select Fuel Pump output control with the scan tool.
  4. Observe the pressure gauge while commanding the fuel pump ON with the scan tool.

Is fuel pressure indicated at the specified value?

333-376 kPa (48-55 psi)

Go to Step 4

Go to Step 5

4

Important:: If the engine cranks but will not run, continue with Engine Cranks but Does Not Run .

  1. Start the engine.
  2. Select FP Speed output control with the scan tool.
  3. Observe the pressure gauge while using the scan tool to switch FP Speed between normal and high.

Does the fuel pressure increase slightly when high fuel pump speed is selected?

--

System OK

Go to Step 31

5

  1. Turn OFF the ignition switch.
  2. Disconnect the fuel pump control module.
  3. Connect a fused jumper between the fuel pump high circuit (fuel pump control module harness connector terminal 6) and B+.
  4. Connect a second jumper between the fuel pump low circuit (fuel pump control module harness connector terminal 5) and chassis ground.
  5. Observe the fuel pressure gage.

Is fuel pressure indicated at the specified value?

333-376 kPa (48-55 psi)

Go to Step 6

Go to Step 26

6

  1. Disconnect the jumpers from the fuel pump control module connector
  2. Connect a test light between the fuel pump control module feed circuit (fuel pump control module harness connector terminal 8) and chassis ground.
  3. Turn ON the ignition switch.
  4. Command the fuel pump ON using the scan tool output controls function.
  5. Observe the test light.

Is the test light ON with the fuel pump commanded ON?

--

Go to Step 7

Go to Step 13

7

Probe the fuel pump control module ground circuit (fuel pump control module connector terminal 4) with a test light to B+.

Is the test light ON?

--

Go to Step 8

Go to Step 25

8

  1. Turn OFF the ignition switch.
  2. Disconnect the PCM.
  3. Probe the fuel pump speed control circuit at the PCM connector with a test light to B+.

Is the test light ON?

--

Go to Step 9

Go to Step 10

9

Locate and repair short to ground in the fuel pump speed control circuit. Refer to Repair Procedures in Electrical Diagnosis.

Is action complete?

--

Go to Step 39

--

10

  1. Turn OFF the ignition switch.
  2. Reconnect the PCM.
  3. Turn ON the ignition switch.
  4. Install a J 39200 Digital Multimeter to measure voltage between the fuel pump speed control circuit (fuel pump control module connector terminal 7) and the fuel pump control module ground circuit (fuel pump control module connector terminal 4).
  5. Command the Fuel Pump ON using the scan tool output controls function.

Does the voltage measure greater than the specified value while the fuel pump relay is commanded ON?

8V

Go to Step 11

Go to Step 38

11

  1. Turn OFF the ignition switch.
  2. Reconnect the fuel pump control module electrical connector.
  3. Turn ON the ignition switch.
  4. Using a test light, backprobe between the fuel pump high circuit (fuel pump control module connector terminal 6) and the fuel pump low circuit (fuel pump control module connector terminal 5).
  5. Command the Fuel Pump ON using the scan tool output controls function.

Is the test light ON while the fuel pump is commanded ON?

--

Go to Step 12

Go to Step 34

12

  1. Check for poor connections at the fuel pump control module.
  2. If a problem is found, repair as necessary. Refer to Repair Procedures in Electrical Diagnosis.

Was a problem found?

--

Go to Step 39

Refer to Diagnostic Aids

13

  1. Turn OFF the ignition switch.
  2. Disconnect the fuel pump relay.
  3. Turn ON the ignition switch.
  4. Probe the fuel pump relay battery positive voltage circuit with a test light to chassis ground.

Is the test light ON?

--

Go to Step 14

Go to Step 19

14

Connect the test light between the fuel pump relay battery positive voltage circuit p relay ground circuit.

Is the test light ON?

--

Go to Step 15

Go to Step 20

15

  1. Connect the test light between the fuel pump relay control circuit and the fuel pump relay ground circuit.
  2. Command the Fuel Pump ON using the scan tool output controls function.

Is the test light ON with the fuel pump relay commanded ON?

--

Go to Step 16

Go to Step 21

16

  1. Connect a jumper between the fuel pump relay battery positive voltage circuit pump control module feed circuit.
  2. Probe the fuel pump control module feed circuit at the fuel pump control module (fuel pump control module harness connector terminal 8) with a test light to ground

Is the test light ON?

--

Go to Step 17

Go to Step 24

17

  1. Check for poor terminal connections at the fuel pump relay.
  2. If a problem is found, repair as necessary. Refer to Repair Procedures in Electrical Diagnosis.

Is action complete?

--

Go to Step 39

Go to Step 18

18

Replace the fuel pump relay. Refer to Fuel Pump Relay Replacement .

Is action complete?

--

Go to Step 39

--

19

Locate and repair open in fuel pump relay battery positive voltage circuit. Refer to Repair Procedures in Electrical Diagnosis.

Is action complete?

--

Go to Step 39

--

20

Locate and repair open in fuel pump relay ground circuit. Refer to Repair Procedures in Electrical Diagnosis.

Is action complete?

--

Go to Step 39

--

21

  1. Turn OFF the ignition switch.
  2. Disconnect the PCM.
  3. Probe the fuel pump relay control circuit at the PCM connector with a test light to B+.

Is the test light ON?

--

Go to Step 22

Go to Step 23

22

Locate and repair short to ground in the fuel pump relay control circuit. Refer to Repair Procedures in Electrical Diagnosis.

--

Go to Step 39

--

23

  1. Check for the following conditions:
  2. • The fuel pump relay control circuit open between the fuel pump relay and the PCM.
    • Poor fuel pump relay control circuit terminal connection at the PCM.
  3. If a problem is found, repair as necessary. Refer to Repair Procedures in Electrical Diagnosis.

Was a problem found?

--

Go to Step 39

Go to Step 38

24

Locate and repair open in the fuel pump control module feed circuit. Refer to Repair Procedures in Electrical Diagnosis.

Is action complete?

--

Go to Step 39

--

25

Locate and repair open in the fuel pump control module ground circuit. Refer to Repair Procedures in Electrical Diagnosis.

Is action complete?

--

Go to Step 39

--

26

Remove the fuel filler cap and listen for the fuel pump running.

Is the fuel pump running?

--

Go to Fuel System Pressure Test

Go to Step 27

27

  1. Leave the fuel pump high circuit jumpered to B+ and the fuel pump low circuit jumpered to ground at the fuel pump control module connector.
  2. Remove the modular fuel sender access cover. Refer to Fuel Sender Access Panel .
  3. Disconnect the modular fuel sender electrical connector at the fuel tank.
  4. Connect a test light between the fuel pump high circuit and the fuel pump low circuit at the modular fuel sender harness connector.

Is the test light ON?

--

Go to Step 36

Go to Step 28

28

Probe the fuel pump high circuit at the modular fuel sender harness connector with a test light to chassis ground.

Is the test light ON?

--

Go to Step 30

Go to Step 29

29

Locate and repair open or short to ground in the fuel pump high circuit. Refer to Repair Procedures in Electrical Diagnosis.

--

Go to Step 39

--

30

Locate and repair open or short to voltage in the fuel pump low circuit. Refer to Repair Procedures in Electrical Diagnosis.

Is action complete?

--

Go to Step 39

--

31

  1. Using a test light, backprobe between the fuel pump speed control circuit (fuel pump control module terminal 7) and the fuel pump control module feed circuit (fuel pump control module terminal 8).
  2. Engine idling, select FP Speed output control with the scan tool.
  3. Observe the test light while switching FP Speed between normal and high.

Is the test light ON with Normal selected and OFF with High selected?

--

Go to Step 32

Go to Step 33

32

  1. Using a J 39200 Digital Multimeter, backprobe between the fuel pump low circuit (fuel pump control module terminal 5) and the fuel pump high circuit (fuel pump control module terminal 6).
  2. Engine idling, select FP Speed output control with the scan tool.
  3. Observe the voltage on the digital multimeter while switching FP Speed between normal and high:
  4. • Normal speed voltage is the first value shown.
    • High speed voltage is the second value shown.

Does the voltage measure near the specified values?

8V

B+

Go to Step 36

Go to Step 34

33

  1. Check for the following conditions:
  2. • The fuel pump speed control circuit shorted to voltage or open between the fuel pump control module and the PCM.
    • Poor fuel pump speed control circuit terminal connection at the PCM.
  3. If a problem is found, repair as necessary. Refer to Repair Procedures in Electrical Diagnosis.

Was a problem found?

--

Go to Step 39

Go to Step 38

34

  1. Check for poor terminal connections at the fuel pump control module.
  2. If a problem is found, repair as necessary. Refer to Repair Procedures in Electrical Diagnosis.

Was a problem found?

--

Go to Step 39

Go to Step 35

35

Replace the fuel pump control module. Refer to Fuel Pump Control Module .

Is action complete?

--

Go to Step 39

--

36

  1. Check for poor terminal connections at the fuel pump.
  2. If a problem is found, repair as necessary. Refer to Repair Procedures in Electrical Diagnosis.

Was a problem found?

--

Go to Step 39

Go to Step 37

37

Replace the fuel pump. Refer to Fuel Sender Assembly Replacement

Is action complete?

--

Go to Step 39

--

38

Replace the PCM.

Important: : The replacement PCM must be programmed. Refer to Powertrain Control Module Replacement/Programming .

Is action complete?

--

Go to Step 39

--

39

  1. Turn ON the ignition switch.
  2. Select Fuel Pump output control with the scan tool.
  3. Observe the fuel pressure gauge while commanding the fuel pump ON with the scan tool.

Is fuel pressure indicated at the specified value?

333-376 kPa (48-55 psi)

Go to Step 40

Go to Step 5

40

  1. Engine idling, select FP Speed output control with the scan tool.
  2. Observe the pressure gauge while using the scan tool to switch FP Speed between normal and high.

Does the fuel pressure increase slightly when high fuel pump speed is selected?

--

System OK

Go to Step 31

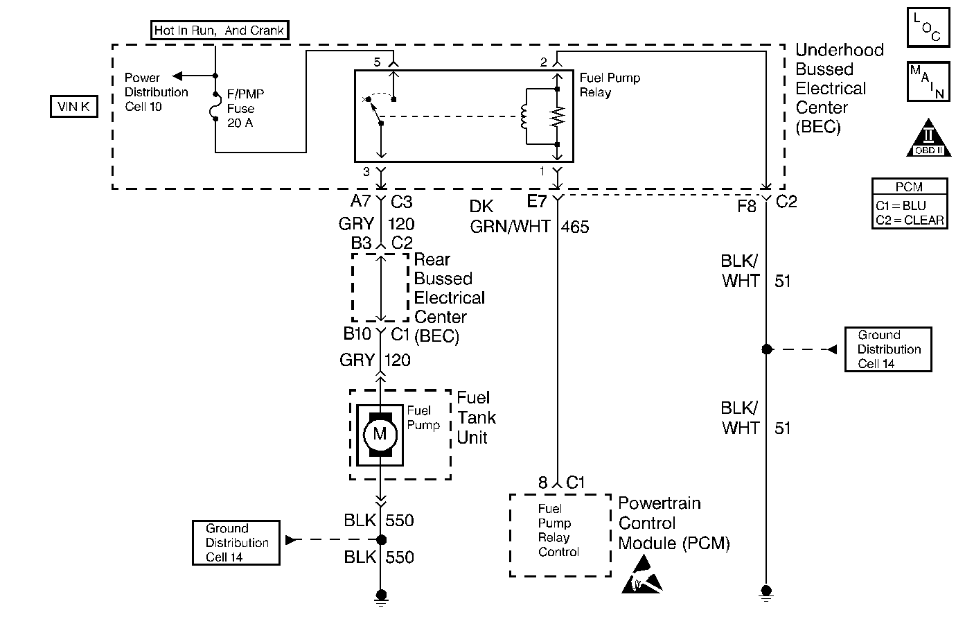
Fuel Pump Electrical Circuit Diagnosis VIN K


Object Number: 62181  Size: MF
Engine Controls Components
PCM Fuel Pump Control VIN K
OBD II Symbol Description Notice
Handling ESD Sensitive Parts Notice

Circuit Description

When the Ignition switch is first turned ON, the PCM energizes the fuel pump relay which applies power to the fuel pump through the high speed circuit (controlled by the fuel pump speed control relay). The fuel pump relay will remain ON as long as the engine is running or cranking and the PCM is receiving reference pulses. If no reference pulses are present, the PCM de-energizes the fuel pump relay within 2 seconds after the ignition is turned ON or the engine is stopped. The fuel pump delivers fuel to the fuel rail and injectors, then to the fuel pressure regulator. The fuel pressure regulator controls fuel pressure by allowing excess fuel to be returned to the fuel tank. With the engine stopped, the fuel pump can be turn ON by using the scan tool output controls function.

The PCM alters fuel pump speed by energizing the fuel pump speed control relay Under normal conditions, the fuel pump control speed control relay is energized (normal fuel pump speed). The applied voltage to the fuel pump is controlled by a resistor assembly. When higher fuel volume is required due to increased engine load (MAP sensor value over 90 kPa). the PCM de-energizes the fuel pump speed control relay circuit. The increased voltage to the in-tank fuel pump allows a higher volume of fuel to be delivered to the fuel rail. The PCM also compensates for low system voltage by energizing the fuel pump speed control relay.

Diagnostic Aids

An intermittent may be caused by a poor connection, rubbed through the wire insulation or a wire broken insideof the insulation.

Check for a poor connection or a damaged harness. Inspect the PCM harness and connectors for the following items:

    • Improper mating
    • Broken locks
    • Improperly formed or damaged terminals
    • Poor terminal to wire connections
    • Damaged harnesses

Test Description

Number(s) below refer to the Step number(s) on the Diagnostic Table:

  1. Verifies that the fuel pump high circuit is OK between the fuel pump relay and the fuel pump, and that the fuel pump can deliver adequate pressure to the fuel rail.

  2. Checks the battery positive voltage circuit to the fuel pump relay.

  3. Ensures that the fuel pump relay control circuit and the PCM are capable of controlling the fuel pump relay. Using the scan tool to command the fuel pump allows only a 2 second time in the commanded state.

  4. Checks the fuel pump control circuit for a short to ground.

  5. Checks the fuel pump control circuit for an open.

  6. If the fuel pump is operating but incorrect pressure is observed, the fuel pump wiring is OK and the Fuel System Pressure Test should be used for diagnosis.

  7. Checks the fuel pump high circuit between the fuel pump relay and the fuel pump. Also checks the fuel pump low circuit.

  8. Determines whether the problem is being caused by an open in the fuel pump high circuit or the fuel pump low circuit.

  9. This vehicle is equipped with a PCM which utilizes an Electrically Erasable Programmable Read Only Memory (EEPROM). When the PCM is being replaced, the new PCM must be programmed.

Fuel System Electrical Test (VIN K )

Step

Action

Value(s)

Yes

No

1

Was the Powertrain On-Board Diagnostic (OBD) System Check performed?

--

Go to Step 2

Go to the Powertrain On Board Diagnostic (OBD) System Check

2

  1. Turn OFF the ignition switch.
  2. Connect a fuel pressure gauge.
  3. Disconnect the fuel pump relay.
  4. Connect a fused jumper between the fuel pump high circuit at the fuel pump relay connector and B+.
  5. Observe the fuel pressure.

Is fuel pressure indicated at the specified value?

333-376 kPa

(48-55 psi)

Go to Step 3

Go to Step 10

3

  1. Disconnect the jumper from the fuel pump relay connector.
  2. Connect a test light between fuel pump relay connector cavities for the battery positive voltage circuit and the ground circuit.
  3. Turn ON the ignition switch.
  4. Observe the test light.

Is the test light ON?

--

Go to Step 4

Go to Step 9

4

  1. Connect a test light between fuel pump relay connector cavities for the fuel pump relay control circuit and the ground circuit.
  2. Select Fuel Pump output control with the scan tool.
  3. Observe the test light while commanding the fuel pump ON with the scan tool.

Does the test light turn ON when the fuel pump is commanded ON?

--

Go to Step 8

Go to Step 5

5

  1. Turn OFF the ignition switch.
  2. Disconnect the PCM.
  3. Probe the fuel pump relay control circuit at the PCM connector with a test light to B+.

Is the test light ON?

--

Go to Step 15

Go to Step 6

6

  1. Check for continuity in the fuel pump relay control circuit between the PCM and the fuel pump relay.
  2. If a problem is found, repair as necessary. Refer to Repair Procedures in Electrical Diagnosis.

Was a problem found?

--

Go to Step 21

Go to Step 7

7

  1. Check the fuel pump relay control circuit for a poor terminal connection at the PCM.
  2. If a problem is found, repair as necessary. Refer to Repair Procedures in Electrical Diagnosis.

Was a problem found?

--

Go to Step 21

Go to Step 20

8

  1. Check for a poor terminal connection at the fuel pump relay
  2. If a problem is found, repair as necessary. Refer to Repair Procedures in Electrical Diagnosis.

Was a problem found?

--

Go to Step 21

Go to Step 18

9

Probe the battery positive voltage circuit at the fuel pump relay connector with a test light to ground.

Is the test light ON?

--

Go to Step 17

Go to Step 16

10

Remove the fuel filler cap and listen for the fuel pump running.

Is the fuel pump running?

--

Go to Fuel System Pressure Test

Go to Step 11

11

  1. Leave the fuel pump high circuit jumpered to B+ and the fuel pump low circuit jumpered to ground at the fuel pump control module connector.
  2. Remove the modular fuel sender access cover. Refer to Fuel Sender Access Panel .
  3. Disconnect the modular fuel sender electrical connector at the fuel tank.
  4. Connect a test light between the fuel pump high circuit and the fuel pump low circuit at the modular fuel sender harness connector.

Is the test light ON?

--

Go to Step 19

Go to Step 12

12

Probe the fuel pump high circuit at the modular fuel sender harness connector with a test light to chassis ground.

Is the test light ON?

--

Go to Step 14

Go to Step 13

13

Locate and repair open in the fuel pump high circuit. Refer to Repair Procedures in Electrical Diagnosis.

Is action complete?

--

Go to Step 21

--

14

Locate and repair open in the fuel pump low circuit. Refer to Repair Procedures in Electrical Diagnosis.

Is action complete?

--

Go to Step 21

--

15

Locate and repair short to ground in the fuel pump relay control circuit. Refer to Repair Procedures in Electrical Diagnosis.

Is action complete?

--

Go to Step 21

--

16

Locate and repair open in the battery positive voltage circuit to the fuel pump relay. Refer to Repair Procedures in Electrical Diagnosis.

Is action complete?

--

Go to Step 21

--

17

Locate and repair open in ground circuit to the fuel pump relay. Refer to Repair Procedures in Electrical Diagnosis.

Is action complete?

--

Go to Step 21

--

18

Replace the fuel pump relay. Refer to Fuel Pump Relay Replacement .

Is action complete?

--

Go to Step 21

--

19

Replace the fuel pump. Refer to Fuel Sender Assembly Replacement .

Is action complete?

--

Go to Step 21

--

20

Replace the PCM

Important: : The replacement PCM must be programmed. Refer to Powertrain Control Module Replacement/Programming .

Is action complete?

--

Go to Step 21

--

21

  1. Turn ON the ignition switch.
  2. Select Fuel Pump output control with the scan tool.
  3. Observe the fuel pressure gauge while commanding the fuel pump ON with the scan tool.

Is fuel pressure indicated at the specified value?

333-376 kPa

(48-55 psi)

System OK

Go to Step 2