GM Service Manual Online
For 1990-2009 cars only
Makes
🢒
Buick
🢒
1998
🢒
Park Avenue
🢒 Cell 55: DDM, PDM and RDM
Cell 55: DDM, PDM and RDM
Cell 55: DDM, PDM and RDM
Handling ESD Sensitive Parts Notice
Handling ESD Sensitive Parts Notice
Handling ESD Sensitive Parts Notice
Cell 10: SUNROOF Fuse and PWR WDO Circuit Breaker
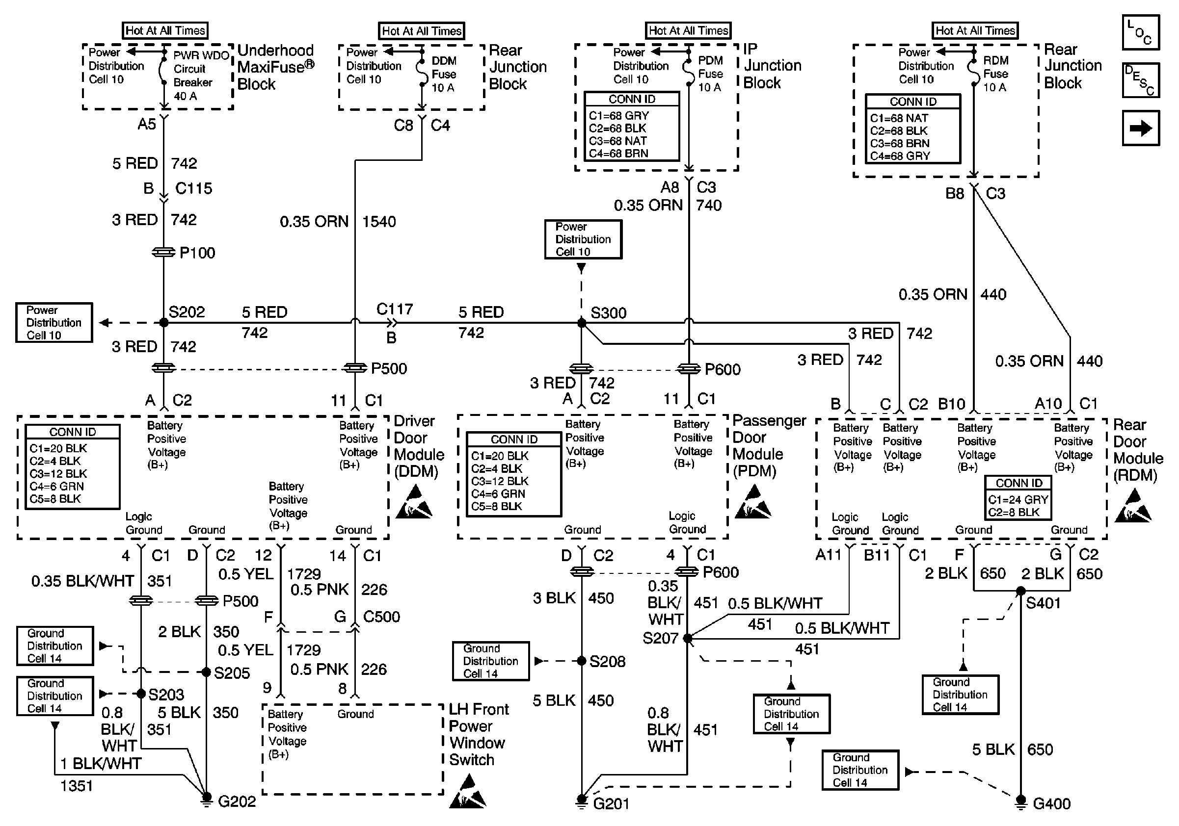
Cell 10: BATT 1, RDM, C/LTR, DDM, HTDST L, TRK REL, PDM, SBM, and CSTR/SBM FuseS
Cell 10: BATT 1, RDM, C/LTR, DDM, HTDST L, TRK REL, PDM, SBM, and CSTR/SBM FuseS
Power and Grounding Connector End Views
Cell 10: BATT 1, RDM, C/LTR, DDM, HTDST L, TRK REL, PDM, SBM, and CSTR/SBM FuseS
Cell 10: SUNROOF Fuse and PWR WDO Circuit Breaker
Power Door Systems Connector End Views
Power Door Systems Connector End Views
Power Door Systems Connector End Views
Power Door Systems Components
Power Door Locks Circuit Description
Cell 55: Door Control Modules
Handling ESD Sensitive Parts Notice
Cell 10: SUNROOF Fuse and PWR WDO Circuit Breaker
Power and Grounding Connector End Views
Cell 14: G400 (1 of 2)
Cell 14: G201 (1 of 2)
Cell 14: G201 (1 of 2)
Cell 14: G202 (1 of 4)
Ground Distribution Schematics
Cell 14: G400 (1 of 2)