GM Service Manual Online
For 1990-2009 cars only
Makes
🢒
Buick
🢒
2002
🢒
Park Avenue
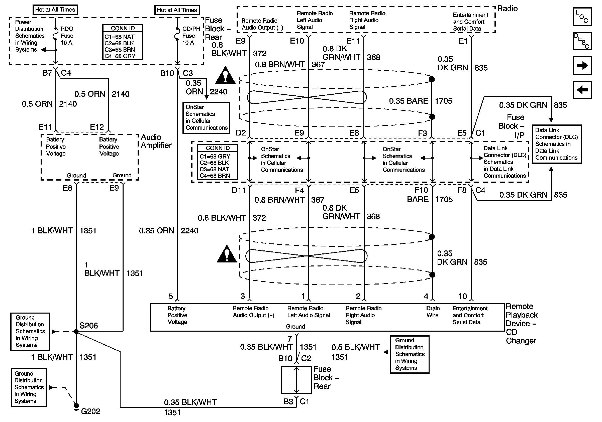
🢒 Amplifier and Remote CD Changer Power and Grounds
Amplifier and Remote CD Changer Power and Grounds
Amplifier and Remote CD Changer Power and Grounds
Master Electrical Component List
Radio/Audio System Description and Operation
Radio Speaker Outputs (UW6)
Radio Power and Grounds
Rear Fuse Block- RDO and CD/PH Fuses
Power and Ground
Power, Ground and Serial Data Lines
Entertainment Schematic Icons
VIU Output Signals
VIU Output Signals
Power, Ground and Serial Data Lines
Entertainment Schematic Icons
G202 (3 of 4)
G202 (3 of 4)
G202 (1 of 4)