GM Service Manual Online
For 1990-2009 cars only
Makes
🢒
Buick
🢒
2002
🢒
Park Avenue
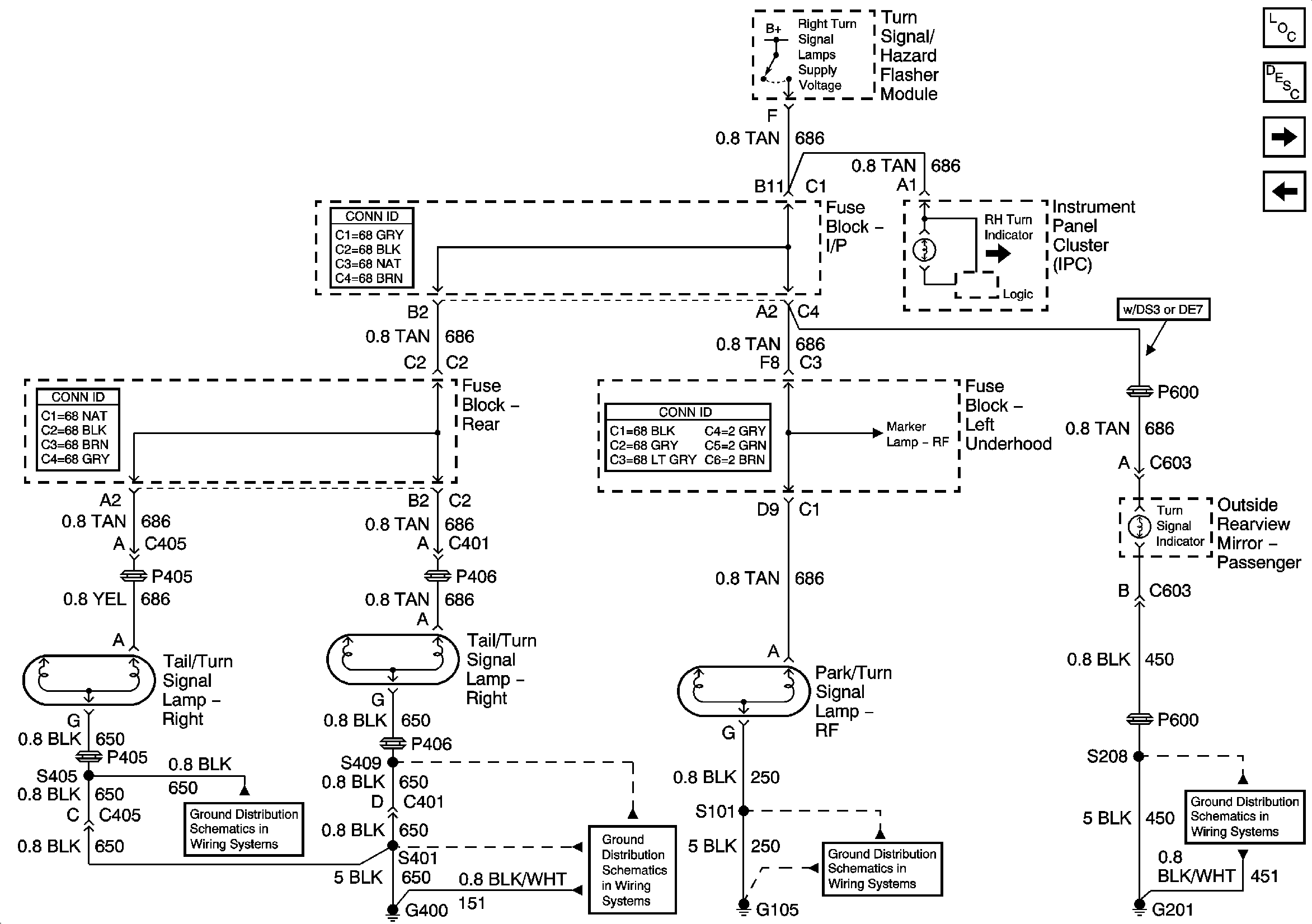
🢒 Right Turn Lamps
Right Turn Lamps
Right Turn Lamps
Master Electrical Component List
Exterior Lighting Systems Description and Operation
Stop Lamps
Left Turn Lamps
Right Park Lamps
G400 (1 of 2)
G400 (2 of 2)
G105