GM Service Manual Online
For 1990-2009 cars only
Makes
🢒
Buick
🢒
2005
🢒
Park Avenue
🢒
Accessories
🢒
Entertainment
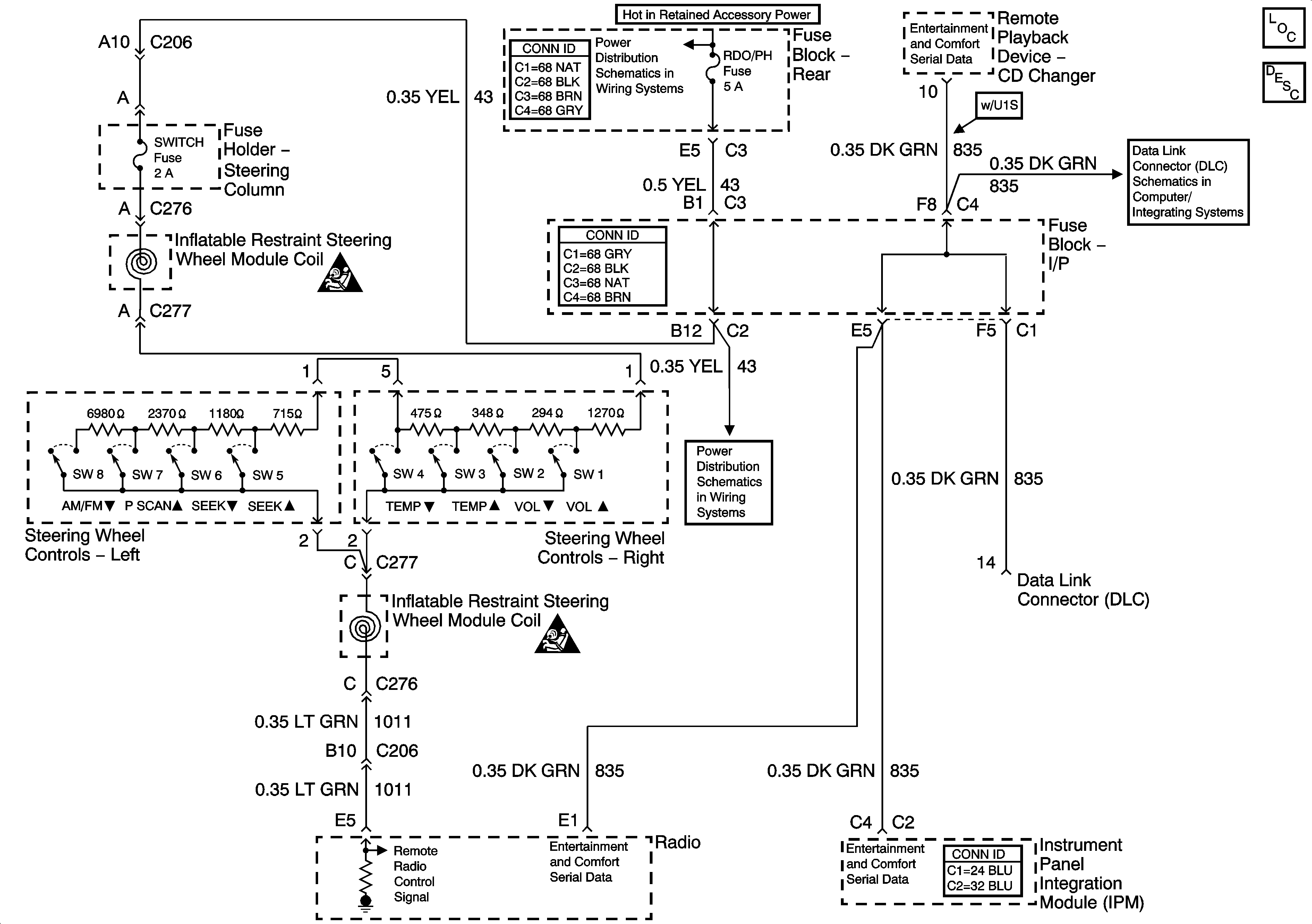
🢒 Steering Wheel Controls Schematics
Master Electrical Component List
Radio/Audio System Description and Operation
PWR WDO Circuit Breaker, RDO/PH and SUNRF Fuses
VIU and VCU Signals
Power, Ground, and Serial Data Lines
PWR WDO Circuit Breaker, RDO/PH and SUNRF Fuses
SIR Caution for Zoning
SIR Caution for Zoning