GM Service Manual Online
For 1990-2009 cars only
Figure 1:

Power and Ground


Object Number: 799472  Size: FS
Master Electrical Component List
ABS Description and Operation
Indicators
ABS, BTSI
Fuse Block Underhood Power Bussing (Page 1 of 2)
Data Link Connector (DLC)
G100, G111, and G113
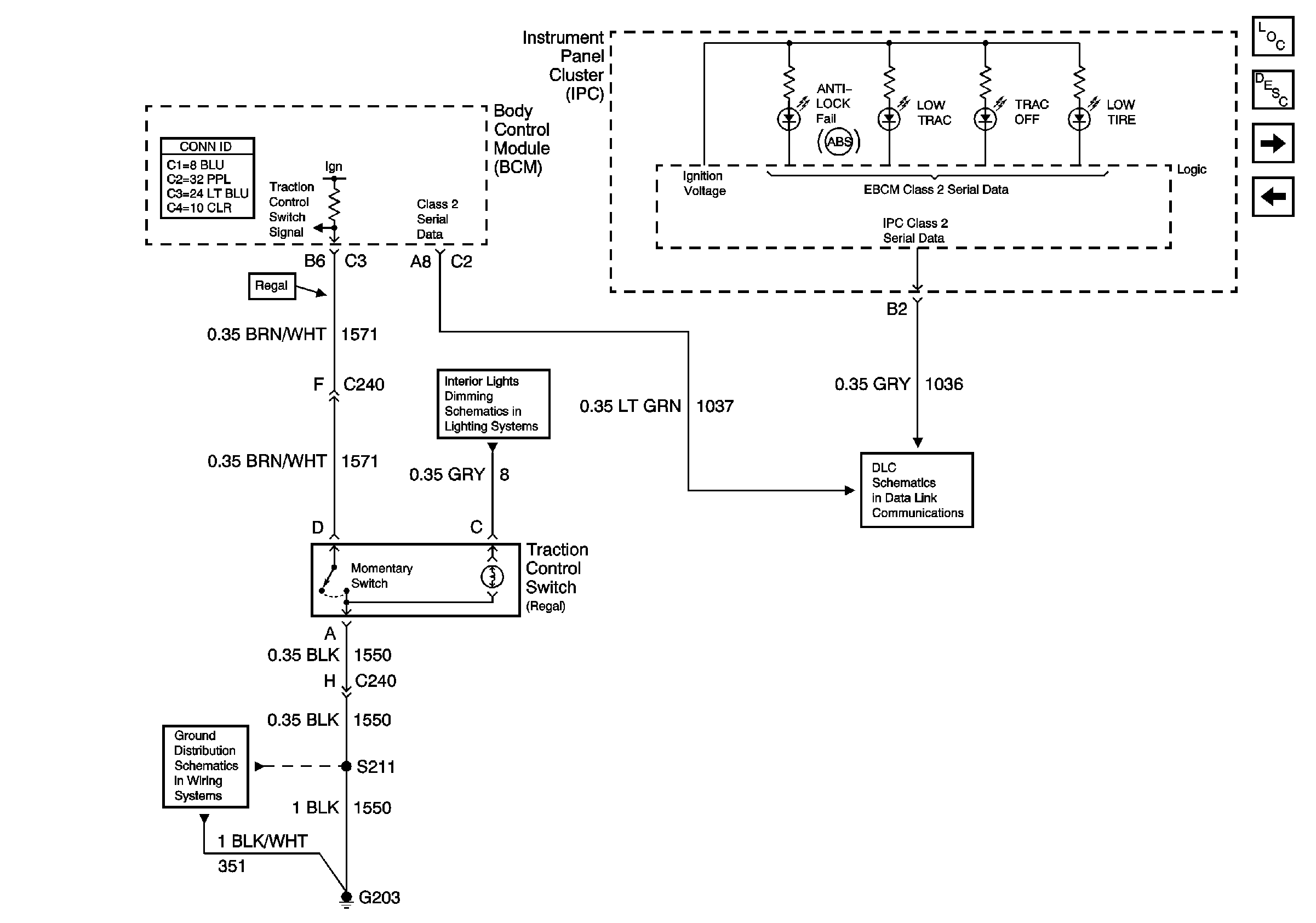
Figure 2:

Indicators


Object Number: 799476  Size: FS
Master Electrical Component List
ABS Description and Operation
Stop Lamp and Torque Signals
Power and Ground
Passenger Compartment Lamps
Data Link Connector (DLC)
G203 (Page 1 of 2)
Figure 3:

Stop Lamp and Torque Signals


Object Number: 799479  Size: FS
Master Electrical Component List
ABS Description and Operation
Wheel Speed Sensors
Indicators
Batt 2
Cruise Control
Stop Lamp and Rear Turn Lamps
Figure 4:

Wheel Speed Sensers


Object Number: 799484  Size: FS
Master Electrical Component List
ABS Description and Operation
Stop Lamp and Torque Signals
Antilock Brake System Schematic Icons
Antilock Brake System Schematic Icons
Antilock Brake System Schematic Icons
Antilock Brake System Schematic Icons
Antilock Brake System Schematic Icons
Antilock Brake System Schematic Icons
Antilock Brake System Schematic Icons
Antilock Brake System Schematic Icons
Antilock Brake System Schematic Icons
Antilock Brake System Schematic Icons