GM Service Manual Online
For 1990-2009 cars only
Makes
🢒
Buick
🢒
2003
🢒
Regal
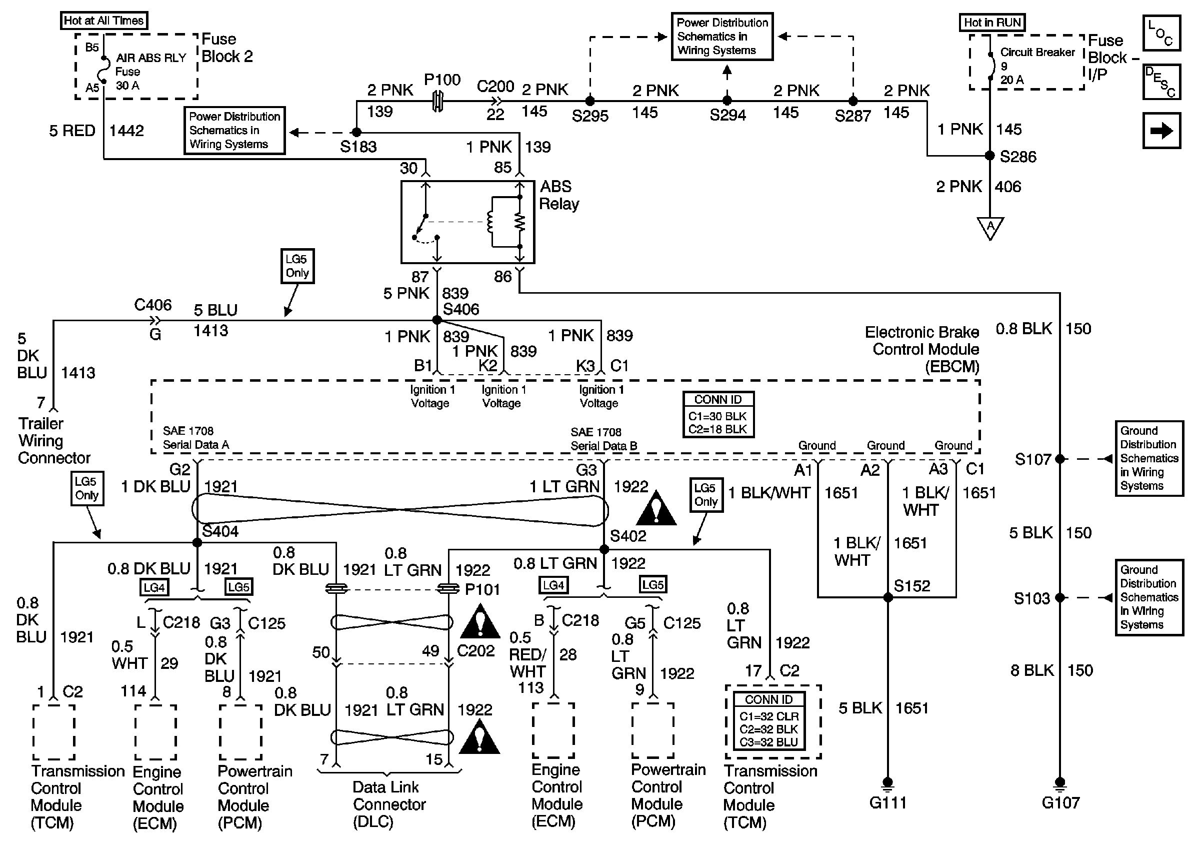
🢒 Air ABS Schematics - ABS Relay, PCM, TCM, ECM and DLC
Air ABS Schematics - ABS Relay, PCM, TCM, ECM and DLC
ABS Relay, PCM, TCM, ECM and DLC
Master Electrical Component List
ABS Description and Operation
02 MD-540 Air ABS Schematics - ABS Ind Rly, Stop Lamp SW Interface Module, IPC, PCM
02 MD-540 Air ABS Schematics - ABS Ind Rly, Stop Lamp SW Interface Module, IPC, PCM
Power Distribution System Schematics - Feed from Circuit Breaker 9
Power Distribution System Schematics - FB I/P, Circuit Breaker 9
Ground Distribution Schematics - S107
Ground Distribution Schematics - G107, G108, S101, S103 and S105
Air Antilock Brake System Schematic Icons
Air Antilock Brake System Schematic Icons
Air Antilock Brake System Schematic Icons