GM Service Manual Online
For 1990-2009 cars only
Makes
🢒
Buick
🢒
2003
🢒
Regal
🢒 Front
Front
Front
Master Electrical Component List
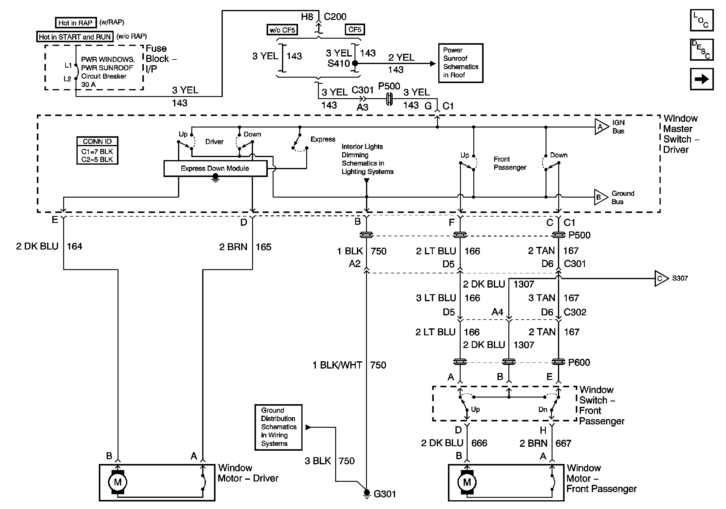
Power Windows Description and Operation
Rear
Power Sunroof Schematics
Door and Seat Swtiches
Rear
Rear
Rear
G301, Page 1 of 2