GM Service Manual Online
For 1990-2009 cars only

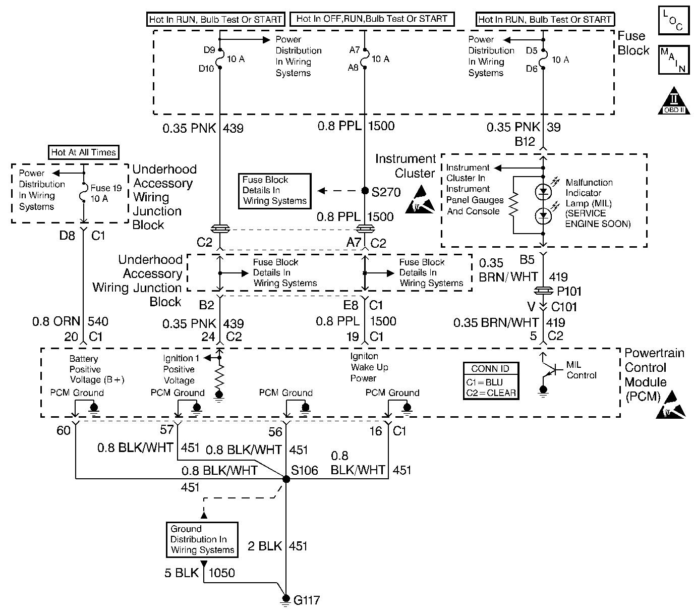
Object Number: 517315  Size: LF
Engine Controls Components
Power, Ground, MIL, PCM and DLC
OBD II Symbol Description Notice
Handling ESD Sensitive Parts Notice
Handling ESD Sensitive Parts Notice

Circuit Description

The Powertrain OBD system check is an organized approach to identifying a problem created by an electronic engine control system malfunction. The Powertrain OBD system check must be the starting point for any driveability complaint diagnosis. The Powertrain OBD system check directs the service technician to the next logical step in diagnosing a complaint. Do not perform this check if no driveability complaint exists. Understanding the table and using it correctly will reduce diagnostic time and prevent the replacement of good parts.

Important:  This vehicle is equipped with a Powertrain Control Module (PCM) utilizing an Electrically Erasable Programmable Read Only Memory (EEPROM). When diagnostics call for replacement of the PCM, the new PCM must be programmed. Refer to Powertrain Control Module Replacement/Programming .

Diagnostic Aids

Inspect all related wiring and connections including the connections at the PCM. These may cause an intermittent malfunction. Check terminals for the following:

    •  Damaged
    •  Corroded
    •  Pushed out terminals

Refer to Intermittents and Poor Connections Diagnosis Connector Repairs and Wiring Repairs .

Test Description

Number(s) below refer to the Step number(s) on the Diagnostic Table:

  1. The MIL should be on steady with the key on engine off. If not, go to No Malfuntion Indicator Lamp Diagnosis.

  2. This test ensures that the PCM is capable transmitting Class II serial data to the DLC and that the Class II data circuit is not open or shorted. If a DLC problem exists, the Data Link Connector Diagnosis should be used to diagnose the condition.

  3. If the engine will not start, the Engine Cranks but Does Not Run Diagnostic should be used to diagnose the condition.

  4. The scan tool may display DTCs which are diagnosed in Automatic Transaxle Diagnosis. Refer to DTC List for a complete list of DTCs supported by this vehicle application.

  5. A scan tool parameter which is not within the typical range may help to isolate the area which is causing the problem.

Powertrain On-Board Diagnostic System Check

Step

Action

Value(s)

Yes

No

1

IMPORTANT: : 

   • Check for applicable service bulletins before proceeding with diagnosis.
   • Do not turn the ignition OFF when performing this diagnostic table.
   • Do not perform this test if no driveability condition exists.
   • Do not clear DTCs unless the diagnostic instructs you to.

  1. Turn on the ignition switch, and leave the engine off.
  2. Observe the Malfunction Indicator Lamp (MIL).

Is the MIL on?

--

Go to Step 2

Go to Malfunction Indicator Lamp (MIL) Inoperative

2

  1. Turn off the ignition switch.
  2. Install a scan tool.
  3. Turn on the ignition switch.
  4. Attempt to display PCM data with the scan tool.

Does the scan tool display PCM data?

--

Go to Step 3

Go to Data Link Connector Diagnosis

3

Attempt to start the engine.

Did the engine start and continue to run?

--

Go to Step 4

Go to Engine Cranks but Does Not Run

4

Display DTC Info Last Test Fail. If any DTCs are stored as last test failed, save the freeze frame and fail record information using the Capture Info feature on the scan tool.

Are any DTCs indicated as last test failed?

--

Diagnose the applicable DTCs

Go to Step 5

5

Display DTC Fail Records with the scan tool. If any DTC Fail Records are stored, save the freeze frame and fail record information using the Capture Info feature on the scan tool.

Are any Fail Records stored?

--

Go to applicable DTC

Go to Step 6

6

Compare PCM data values displayed on the scan tool to the typical engine scan data values.

Are the displayed values normal or close to the typical values?

--

System OK

Go to indicated Component System Checks