GM Service Manual Online
For 1990-2009 cars only
Makes
🢒
Buick
🢒
1997
🢒
Riviera
🢒 5 Volt Reference A
5 Volt Reference A
5 Volt Reference A
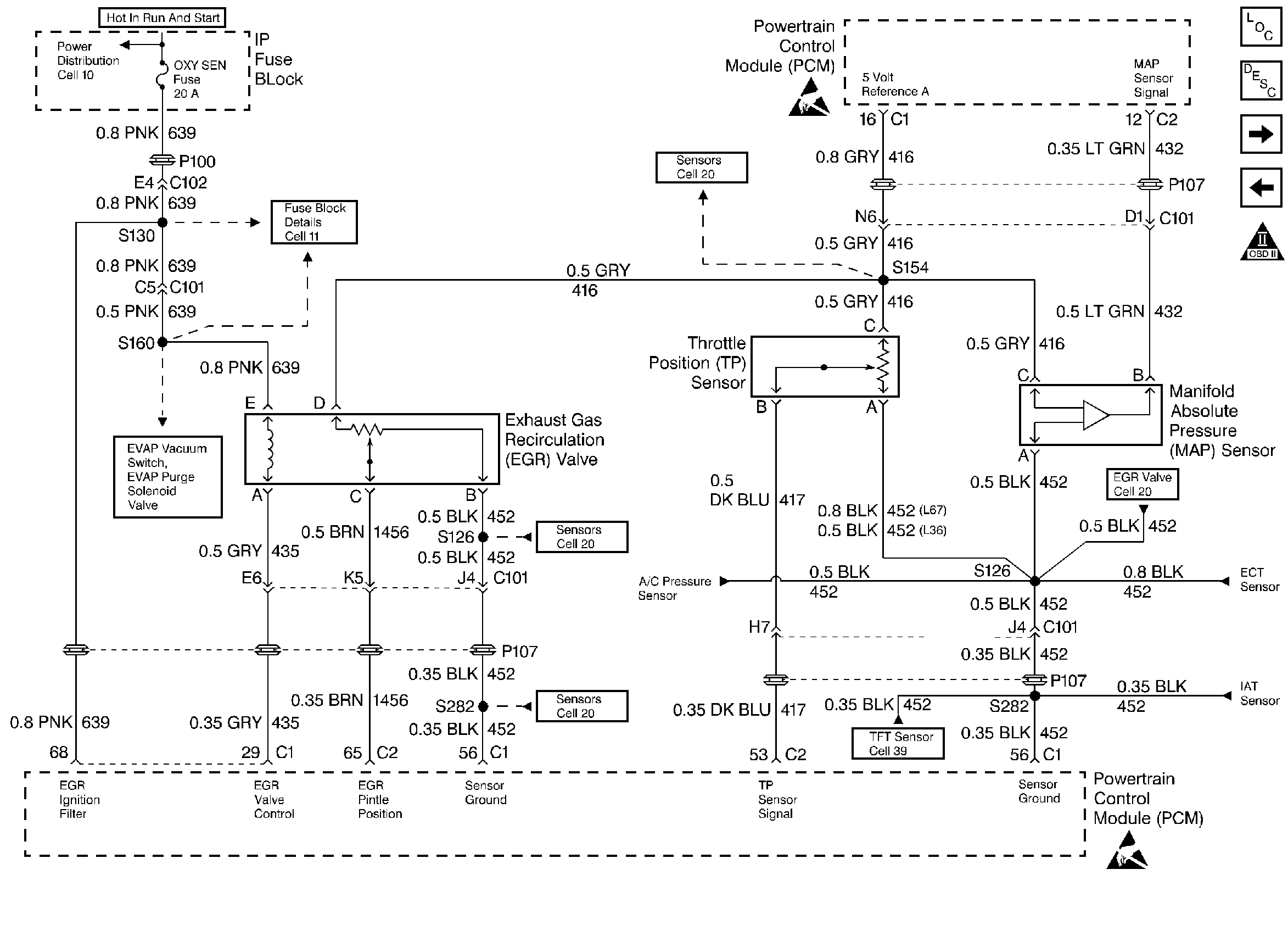
Engine Controls Components
Information Sensors
Idle Air Control Valve, MAF Sensor, Knock Sensors
PCM Battery Feed, Ignition Feed, Grounds
OBD II Symbol Description Notice
Handling ESD Sensitive Parts Notice
Handling ESD Sensitive Parts Notice