GM Service Manual Online
For 1990-2009 cars only
Makes
🢒
Buick
🢒
1998
🢒
Riviera
🢒
Body and Accessories
🢒
Wipers/Washer Systems
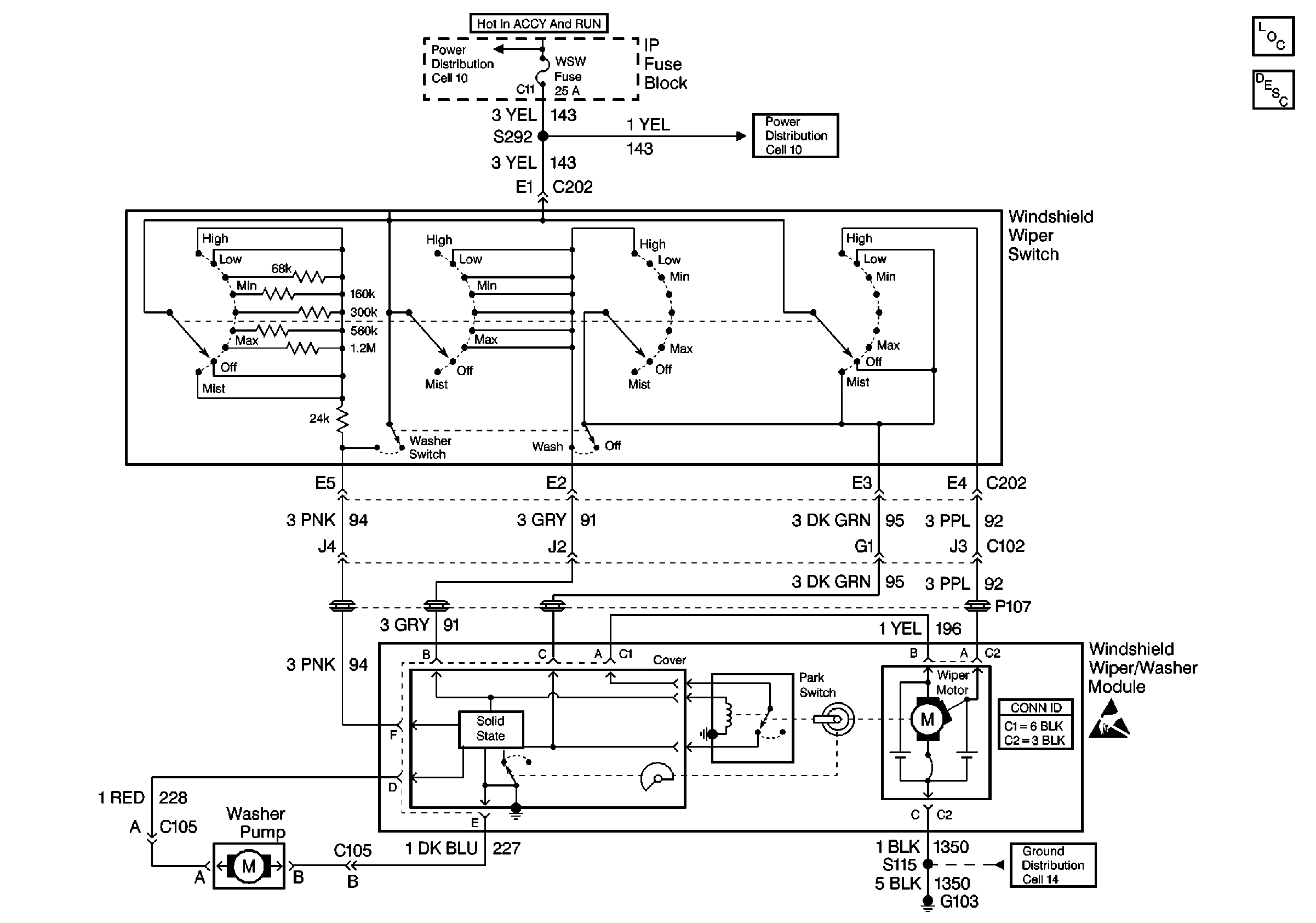
🢒 Wiper/Washer System (Pulse) Schematics
Cell 91
Cell 10: IGN 1 Fuse, Ignition Switch
Cell 10: HVAC BLOWER, AIR BAG, and WSW Fuses
Cell 14: G103 (1 of 2)
Handling ESD Sensitive Parts Notice
Wiper/Washer System Components
Wiper/Washer System Operation