GM Service Manual Online
For 1990-2009 cars only
Makes
🢒
Buick
🢒
1998
🢒
Riviera
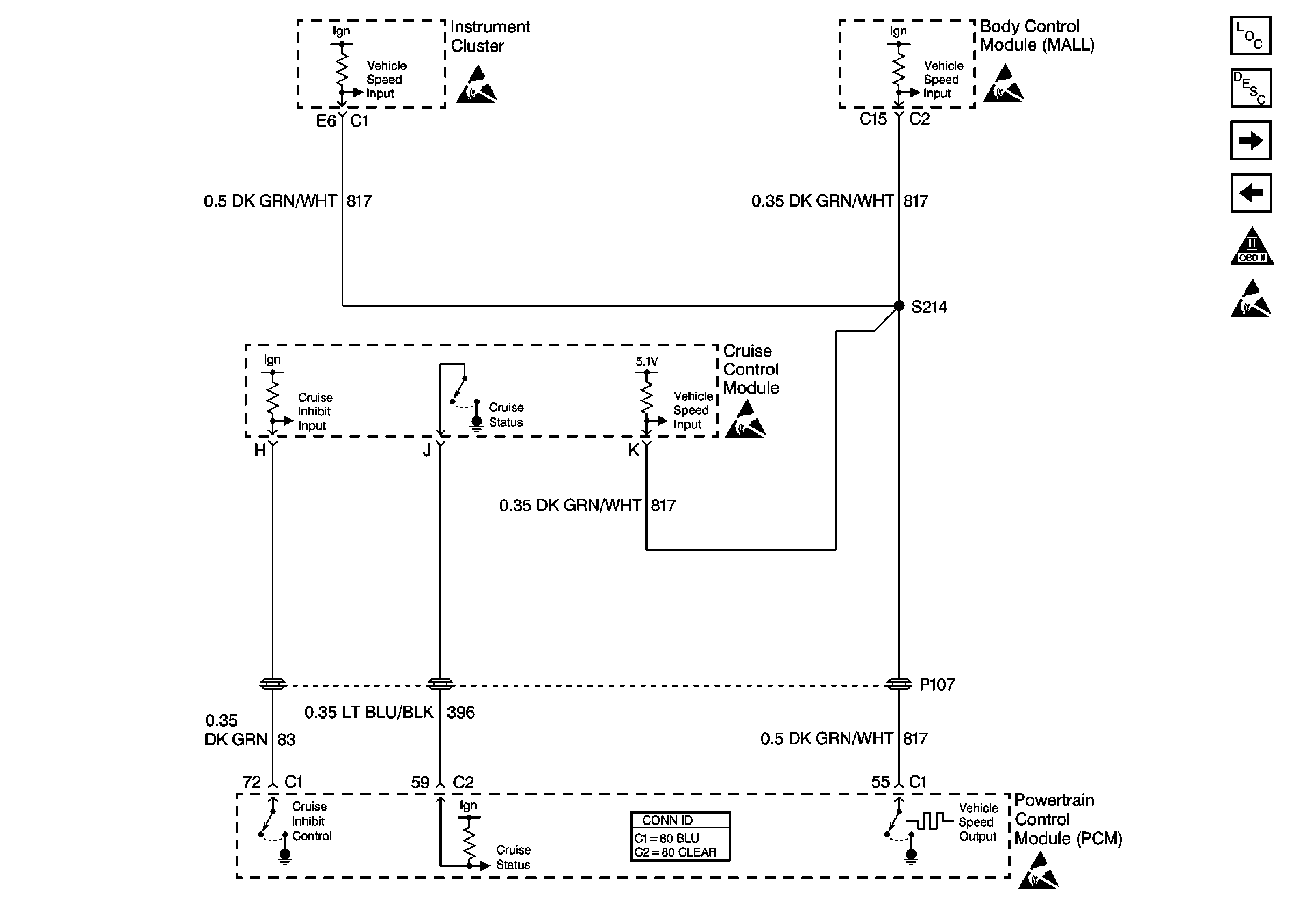
🢒 Cell 21: Cruise Control Module
Cell 21: Cruise Control Module
Cell 21: Cruise Control Module
Engine Controls Components
Powertrain Control Module Description
Cell 21: TCC Switch, Transaxle Solenoids
Cell 21: PSP, IAC Valve, Coolant Level Switch
OBDII Symbol Description Notice
Handling ESD Sensitive Parts Notice
Handling ESD Sensitive Parts Notice
Handling ESD Sensitive Parts Notice
Handling ESD Sensitive Parts Notice
Engine Controls Schematic References
Handling ESD Sensitive Parts Notice