GM Service Manual Online
For 1990-2009 cars only
Makes
🢒
Buick
🢒
1999
🢒
Riviera
🢒
Body and Accessories
🢒
Entertainment
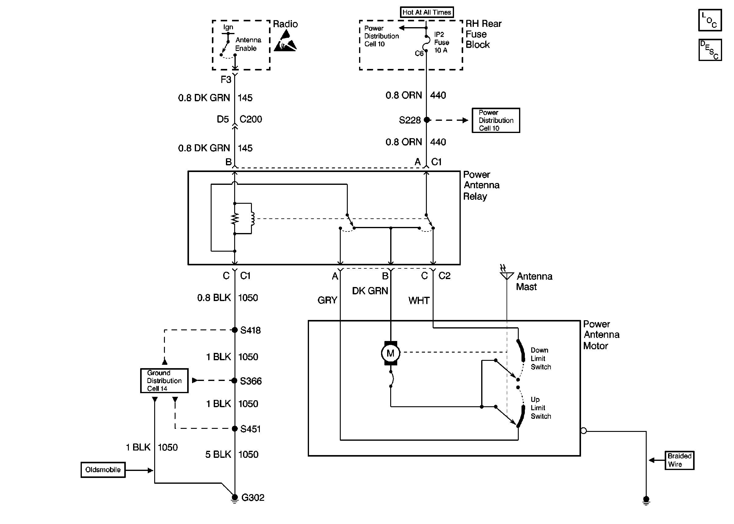
🢒 Power Antenna Schematics
Cell 151
Entertainment Component Views
Power Antenna System Circuit Description
Cell 14: G302 (1 of 2)
Cell 10: IP 2 Fuse and HTD ST Fuse
Cell 10: IP 2 Fuse and HTD ST Fuse
Handling ESD Sensitive Parts Notice