GM Service Manual Online
For 1990-2009 cars only
Makes
🢒
Buick
🢒
1999
🢒
Riviera
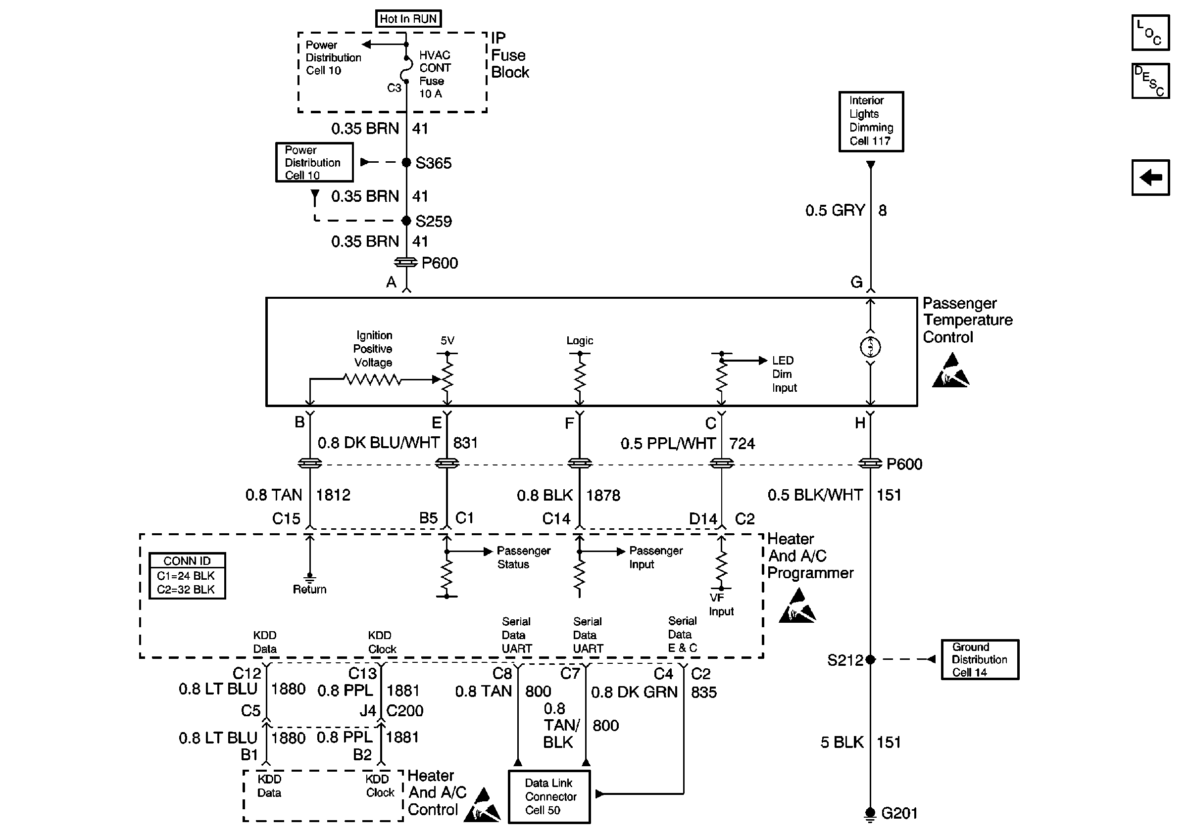
🢒 Cell 68: Passenger Temperature Control
Cell 68: Passenger Temperature Control
Cell 68: Passenger Temperature Control
HVAC Temperature Controls Circuit Description
HVAC Components
Cell 68: Temperature Sensor
Cell 10: HVAC CONT Fuse (Oldsmobile)
Cell 10: HVAC CONT Fuse (Oldsmobile)
Cell 117: Door, Instrument Cluster, and Steering Wheel Controls Lamps
HVAC Connector End Views
Data Link Connector Schematics
Cell 14: G201 (2 of 2)
Handling ESD Sensitive Parts Notice
Handling ESD Sensitive Parts Notice
Handling ESD Sensitive Parts Notice