GM Service Manual Online
For 1990-2009 cars only
Makes
🢒
Buick
🢒
1999
🢒
Riviera
🢒 Cell 76: Instrument Cluster
Cell 76: Instrument Cluster
Cell 76: Instrument Cluster
Instrument Panel, Gages, and Console Component Views
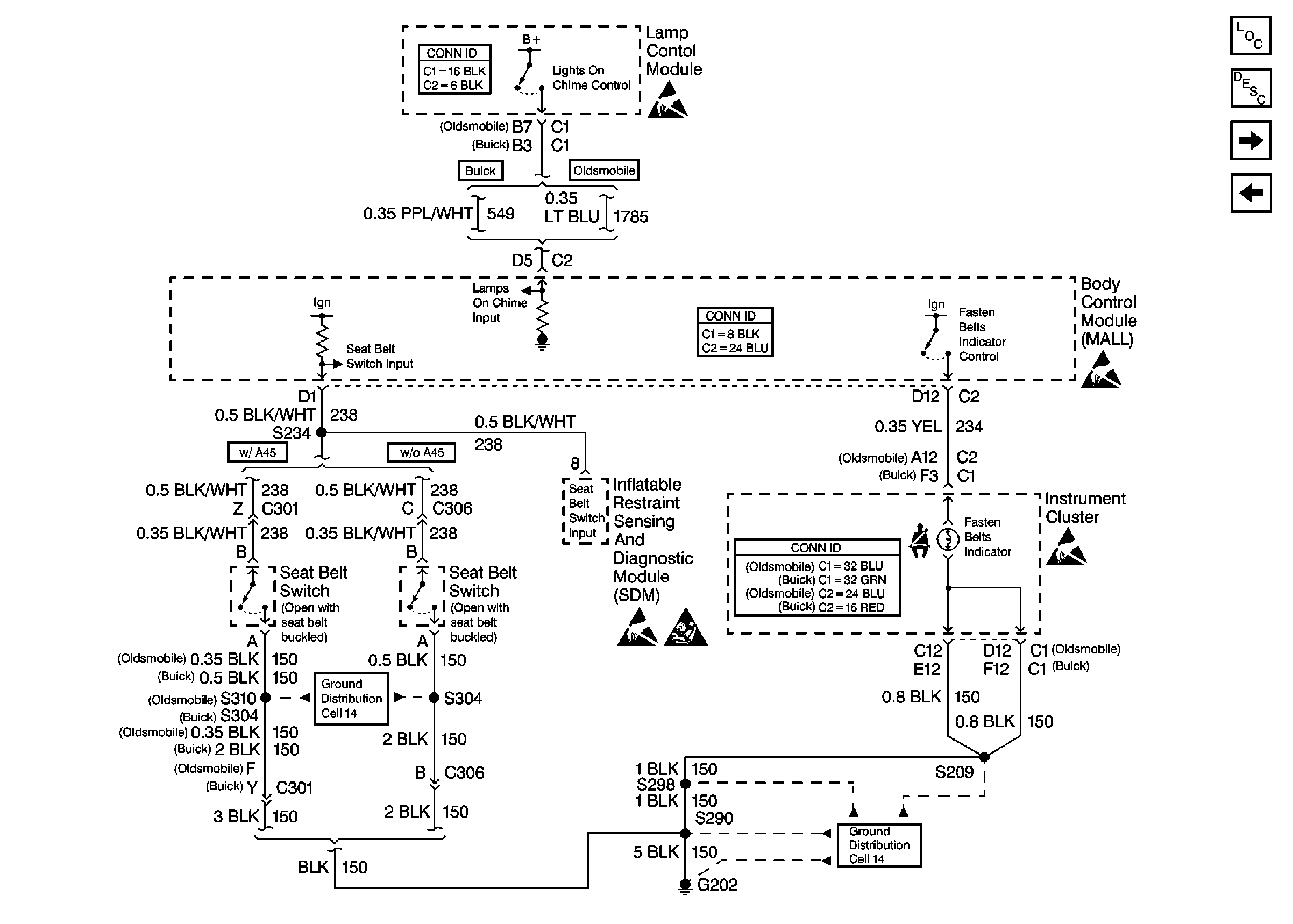
Audible Warnings Circuit Description
Cell 76: Remote Function Actuator (RFA) Module
Cell 76: IP Fuse Block
Ground Distribution Schematics
Handling ESD Sensitive Parts Notice
SIR Handling Caution
Lighting Systems Connector End Views
Body Control System Connector End Views
Instrument Panel, Gages, and Console Connector End Views
Ground Distribution Schematics
Handling ESD Sensitive Parts Notice
Handling ESD Sensitive Parts Notice
Handling ESD Sensitive Parts Notice