GM Service Manual Online
For 1990-2009 cars only

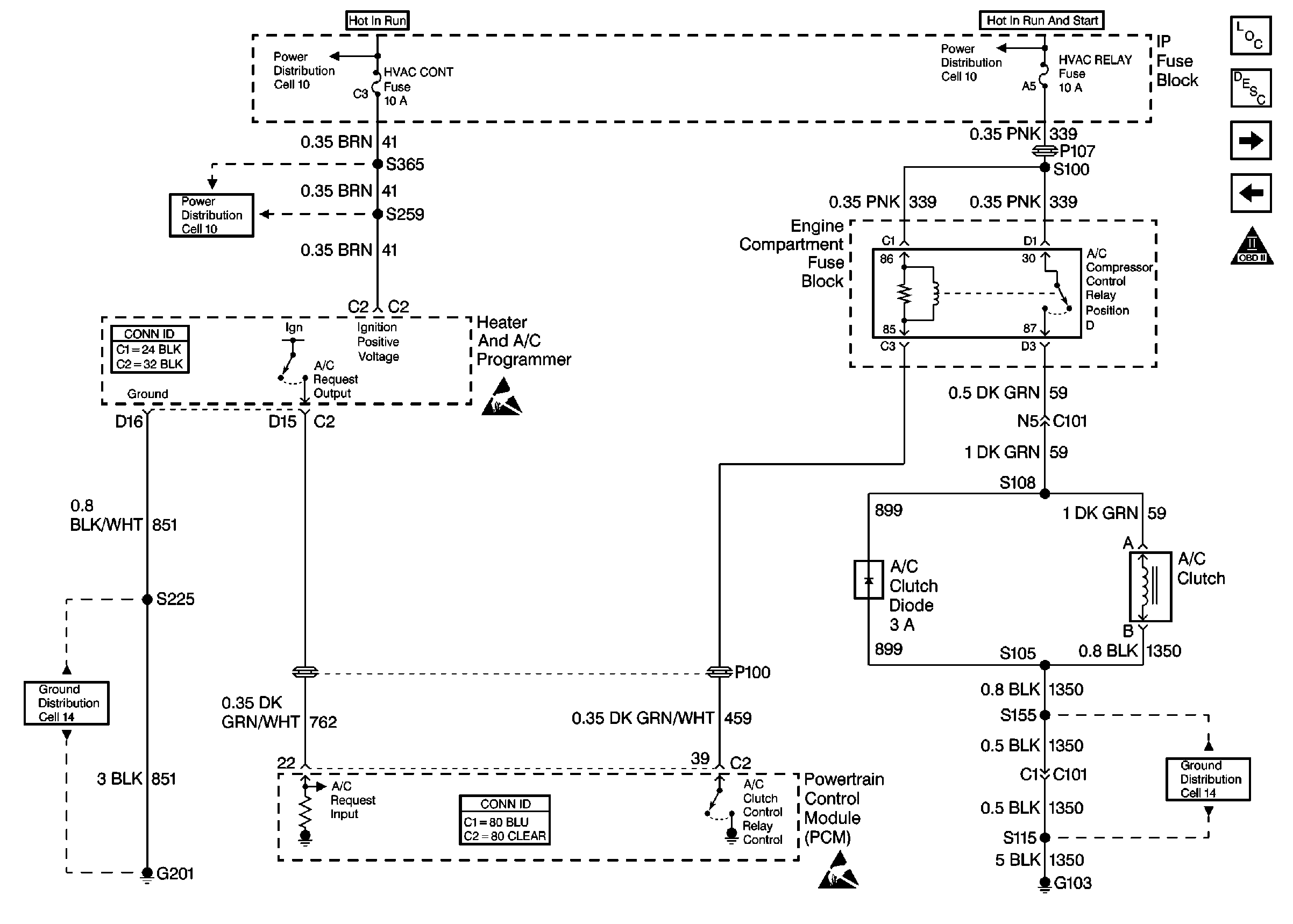
Refer to Engine Controls Schematics

Cell 20: A/C Compressor Control


Object Number: 381067  Size: FS
Engine Controls Components
Powertrain Control Module Description
Cell 20: Cooling Fans
Cell 20: Park/Neutral Position (PNP) Switch
OBD II Symbol Description Notice
Cell 10: HVAC CONT Fuse (1 of 2) (Buick)
Cell 10: Battery
Cell 10: HVAC CONT Fuse (2 of 2) (Buick)
Handling ESD Sensitive Parts Notice
Cell 14: G201 (2 of 2)
Powertrain Control Module Connector End Views
Handling ESD Sensitive Parts Notice
Cell 14: G103 (2 of 2)
for a wiring diagram.

Circuit Description

Output Driver Modules (ODMs) are used by the PCM to turn on many of the current-driven devices that are needed to control various engine and Transaxle functions. Each ODM is capable of controlling up to 7 separate outputs by applying ground to the device which the PCM is commanding ON. Unlike the Quad Driver Modules (QDMs) used in prior model years, ODMs have the capability of diagnosing each output circuit individually. DTC P1546 set indicates an improper voltage level has been detected on ODM A output 1, which controls the A/C compressor control relay.

Conditions for Running the DTC

The ignition is ON.

Conditions for Setting the DTC

    • An improper voltage level has been detected on ODM A output 1 (the A/C compressor control relay control circuit).
    • The above conditions are present for at least 30 seconds.

Action Taken When the DTC Sets

The PCM stores conditions which were present when the DTC set as Failure Records only. This information will not be stored as Freeze Frame Records.

Conditions for Clearing the MIL/DTC

    • The DTC becomes history when the conditions for setting the DTC are no longer present.
    • The history DTC clears after 40 malfunction free warm-up cycles.
    • The PCM receives a clear code command from the scan tool.

Diagnostic Aids

Check for the following conditions:

    • Poor connection at the PCM.
        Inspect harness connectors for backed out terminals, improper mating, broken locks, improperly formed or damaged terminals, and poor terminal to wire connection.
    • Damaged harness.
        Inspect the wiring harness for damage. If the harness appears to be OK, disconnect the PCM, turn the ignition ON and observe a DMM connected between the A/C compressor control relay control circuit and ground at the PCM harness connector while moving connectors and wiring harnesses related to the A/C compressor control relay. Refer to HVAC Compressor Control Schematics . A change in voltage will indicate the location of the malfunction.

Reviewing the Fail Records vehicle mileage since the diagnostic test last failed may help determine how often the condition that caused the DTC to be set occurs. This may assist in diagnosing the condition.

Test Description

Number(s) below refer to the step number(s) on the Diagnostic Table.

  1. Normally, ignition feed voltage should be present on the control circuit with the PCM disconnected and the ignition turned ON.

  2. Checks for a shorted component or a short to B+ on the control circuit. Either condition would result in a measured current of over 500 milliamps. Also checks for a component that is going open while being operated, resulting in a measured current of 0 milliamps.

  3. Checks for a short to voltage on the control circuit.

  4. This vehicle is equipped with a PCM which utilizes an Electrically Erasable Programmable Read Only Memory (EEPROM). When the PCM is being replaced, the new PCM must be programmed. Refer to PCM Replacement/Programming .

DTC P1546 -- A/C Relay Control Circuit

Step

Action

Value(s)

Yes

No

1

Was the Powertrain On-Board Diagnostic (OBD) System Check performed?

--

Go to Step 2

Go to Powertrain On Board Diagnostic (OBD) System Check

2

  1. Turn OFF the ignition.
  2. Disconnect the PCM.
  3. Turn ON the ignition.
  4. Measure voltage between the A/C compressor control relay control circuit at the PCM harness connector and ground, using a Digital Multimeter.

Is voltage near the specified value?

B+

Go to Step 3

Go to Step 6

3

  1. Disconnect the A/C compressor clutch electrical connector.
  2. Connect the DMM to measure current between the A/C compressor control relay control circuit at the PCM harness connector and ground.
  3. Monitor the current reading on the DMM for at least 2 minutes.

Does the current reading remain between the specified values?

0.05-0.5 Amp

(50-500 mA)

Go to Step 11

Go to Step 4

4

  1. Turn OFF the ignition.
  2. Reconnect the A/C compressor clutch electrical connector.
  3. Disconnect the A/C compressor control relay (leave the PCM disconnected).
  4. Turn ON the ignition.
  5. Using the DMM, measure voltage between the A/C compressor control relay control circuit and ground.

Is voltage at the specified value?

0 V

Go to Step 10

Go to Step 5

5

Locate and repair short to voltage in the A/C compressor control relay control circuit. Refer to Wiring Repairs .

Is the action complete?

--

Go to Step 16

--

6

  1. Turn OFF the ignition.
  2. Check the ignition feed fuse for the A/C compressor control relay.

Is the fuse blown?

--

Go to Step 7

Go to Step 8

7

  1. Locate and repair short to ground in ignition feed circuit for the A/C compressor control relay. Refer to Ground Distribution Schematics .
  2. Replace the fuse.

Is the action complete?

--

Go to Step 16

--

8

  1. Disconnect the A/C compressor control relay.
  2. Turn ON the ignition.
  3. Measure voltage between the ignition feed circuit for the A/C compressor control relay and ground.

Is voltage near the specified value?

B+

Go to Step 9

Go to Step 13

9

  1. Check the A/C compressor control relay control circuit for an open or a short to ground.
  2. If a problem is found, repair the A/C compressor control relay control circuit. Refer to Wiring Repairs .

Was a problem found?

--

Go to Step 16

Go to Step 10

10

  1. Check for the following conditions:
  2. • The A/C compressor control relay control circuit for a poor connection at the PCM.
    • The A/C compressor control relay control circuit for a poor terminal connection at the A/C compressor control relay.
    • The A/C compressor control relay ignition feed circuit for a poor terminal connection at the A/C compressor control relay.
  3. If a problem is found, repair as necessary. Refer to Intermittents and Poor Connections Diagnosis .

Was a problem found?

--

Go to Step 16

Go to Step 14

11

  1. Turn OFF the ignition.
  2. Reconnect the A/C compressor clutch electrical connector.
  3. Reconnect the PCM.
  4. Disconnect the A/C compressor control relay.
  5. Turn ON the ignition.
  6. Connect a test lamp between the A/C compressor control relay control circuit and the ignition feed circuit at the A/C compressor control relay harness connector.
  7. Cycle the A/C compressor control relay output ON and OFF using the scan tool outputs test function.

Does the test lamp flash ON and OFF?

--

Go to Diagnostic Aids

Go to Step 12

12

  1. Check the A/C compressor control relay control circuit for a poor terminal connection at the PCM.
  2. If a problem is found, repair as necessary. Refer to Intermittents and Poor Connections Diagnosis and Repairing Connector Terminals .

Was a problem found?

--

Go to Step 16

Go to Step 15

13

Locate and repair open in ignition feed circuit to the A/C compressor control relay. Refer to Wiring Repairs .

Is the action complete?

--

Go to Step 16

--

14

Replace the A/C compressor control relay.

Is the action complete?

--

Go to Step 16

--

15

Important:: The replacement PCM must be programmed.

Refer to Powertrain Control Module Replacement/Programming

Replace the PCM. .

Is the action complete?

--

Go to Step 16

--

16

  1. Review and record scan tool Fail Records data.
  2. Clear the DTCs.
  3. Operate the vehicle within Fail Records conditions.
  4. Monitor Specific DTC info for DTC P1546 until the DTC P1546 test runs, using a scan tool.

Does the scan tool indicate DTC P1546 failed this ignition?

--

Go to Step 2

System OK