GM Service Manual Online
For 1990-2009 cars only
Makes
🢒
Buick
🢒
2007
🢒
Terraza Ext.
🢒 Keyless Entry and Remote Start
Keyless Entry and Remote Start
Keyless Entry and Remote Start
Master Electrical Component List
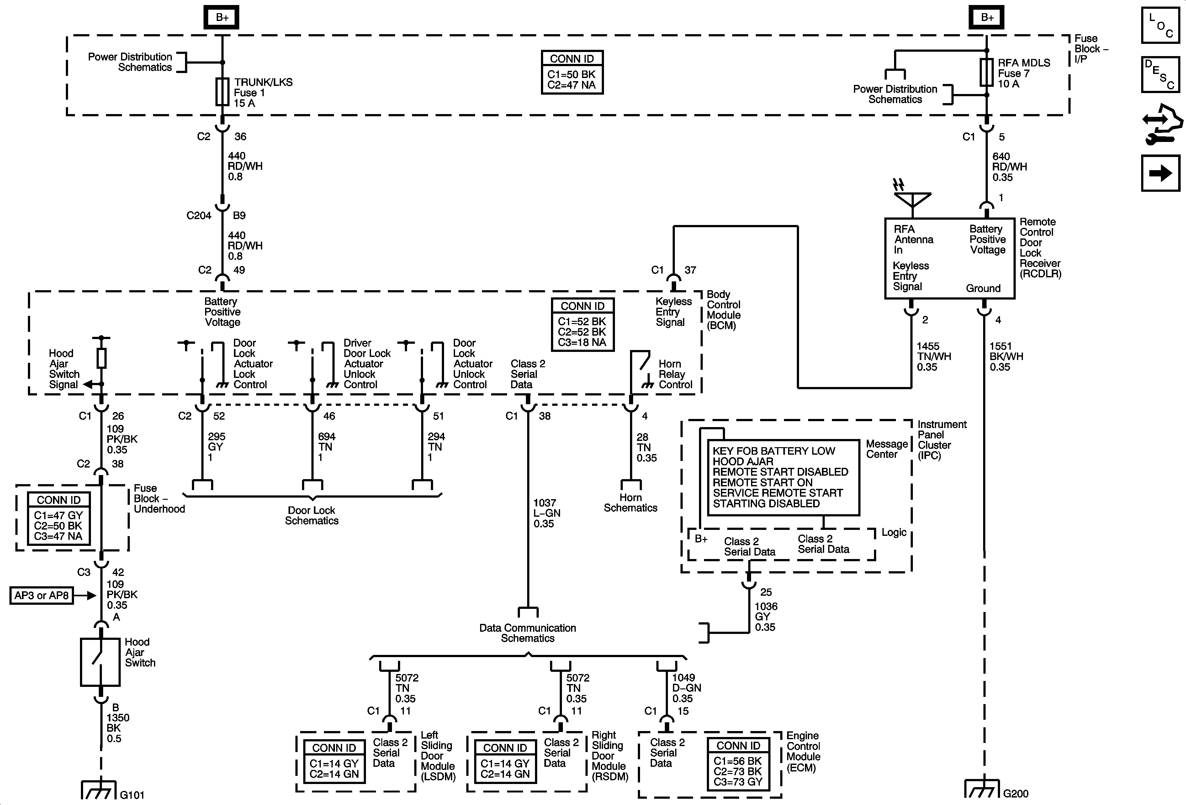
Keyless Entry System Description and Operation (without Accessory 2 Way Remote)
Control Module References
Garage Door Opener
BATT MAIN 3, ELC, and TRUNK/LKS Fuses
CHMSL BCK/UP, PRK LAMP, PWR SLD DR, and RFA MDLS Fuses
Actuators
G100 and G101
Data Communication Schematics
Horn Schematics
G200 - 2 of 2