GM Service Manual Online
For 1990-2009 cars only
Makes
🢒
Cadillac
🢒
2003
🢒
CTS
🢒
Transmission/Transaxle
🢒
Automatic Transmission - 5L40-E
🢒 Automatic Transmission Controls Schematics
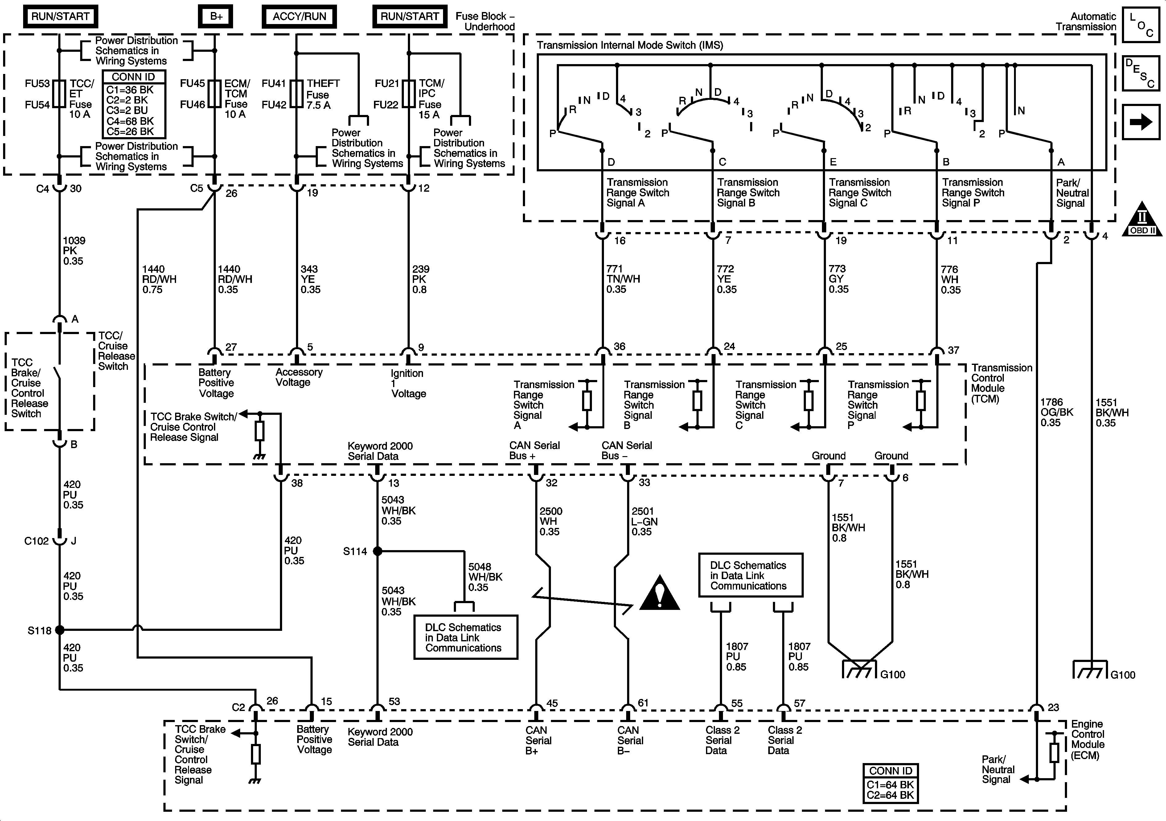
Figure
1:
TCM Power, Grounds, Class 2 and Range Indicator
Automatic Transmission Schematics TCM, PRNDL Module
Important Icon
Power, Grounds, CAN Bus, and Keyword Serial Data
Extended Travel Brake Switch, ECT and MAF/IAT Sensors
Underhood Fuse Block - STARTER and IGN-1 Relays, CLUTCH, TCM/IPC, WASH NOZ, TURN SW, and HEATER VALVE Fuses
Figure
2:
Transmission Sensors and Solenoids
OBD II Symbol Description Notice