GM Service Manual Online
For 1990-2009 cars only
Makes
🢒
Cadillac
🢒
2005
🢒
CTS
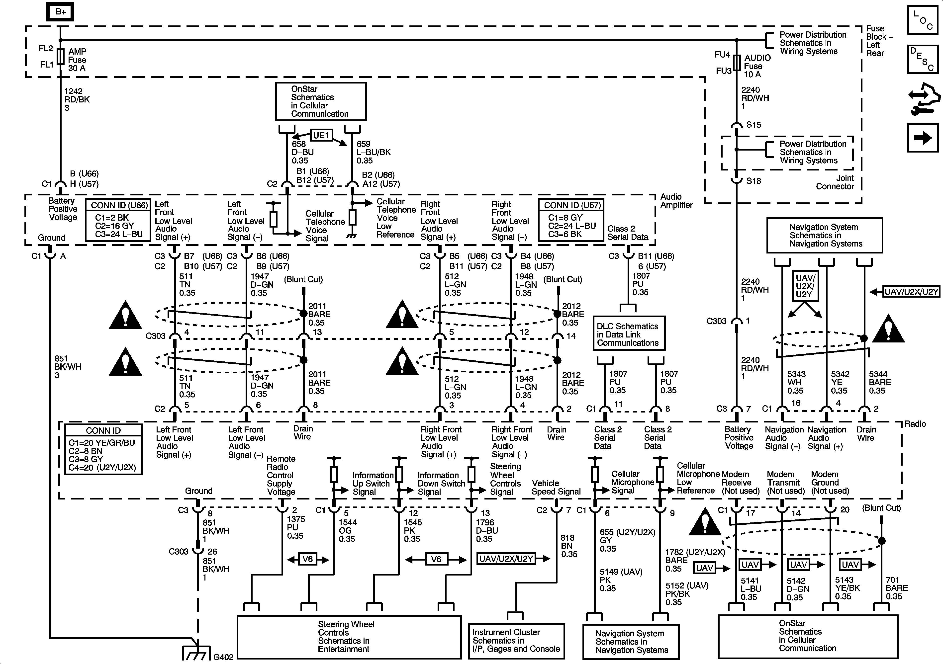
🢒 Power, Ground, Serial Data and Audio Signal Communication
Power, Ground, Serial Data and Audio Signal Communication
Power, Ground, Serial Data and Audio Signal Communication
Master Electrical Component List
Radio/Audio System Description and Operation
Control Module References
Radio Antenna Module and Antennas
OnStar (UE1)
Left Rear Fuse Block B+ Bus
Left Rear Fuse Block SEAT Circuit Breaker, TRUNK Relay/Fuse, AMP, AUDIO, DRIVER DR MOD and REAR DR MOD Fuses
Navigation Antenna, Radio, Audio Amplifier, VCIM and ISRVM
Entertainment Schematic Icons
Entertainment Schematic Icons
Entertainment Schematic Icons
Entertainment Schematic Icons
Class 2 Serial Data Bus - LHD - 2 of 2
Entertainment Schematic Icons
Entertainment Schematic Icons
G402 - 1 of 2
Steering Wheel Controls - 2.8L/3.6L (LP1/LY7)
Gages - 5.7L (L56)
Navigation Antenna, Radio, Audio Amplifier, VCIM and ISRVM
OnStar (UE1)