GM Service Manual Online
For 1990-2009 cars only

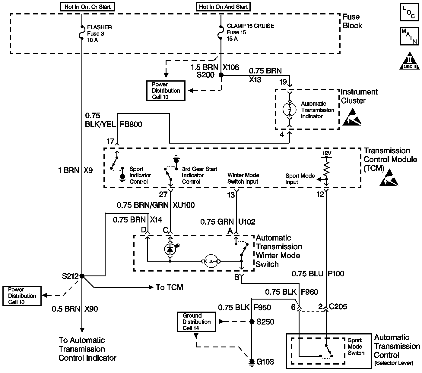
Object Number: 398633  Size: LF
Automatic Transmission Components
Automatic Transmission Controls Schematics
OBD II Symbol Description Notice
Handling ESD Sensitive Parts Notice
Handling ESD Sensitive Parts Notice

Circuit Description

With the engine running and the transmission in Drive 4, the Sport Mode Indicator Lamp should transition from On to Off or from Off to On with each press of the Sport Mode Selector Switch. The ignition voltage is supplied directly to the indicator bulb. The transmission control module (TCM) controls the lamp by grounding the control circuit via an internal solid state device called a driver. The Sport Mode Selector Switch signal circuit is pulled up to B+ within the TCM. The other side of the switch connects to ground. When the switch is on, the signal voltage is pulled low. The TCM interprets this as sport mode requested. The Sport Mode selection causes the TCM to use a more aggressive shift schedule for improving performance and providing a more positive shift feel.

Vehicles equipped with Fuel Cap Lamps utilize the Sport Mode lamp to indicate a transmission malfunction. In these vehicles, the Sport Mode Lamp flashes at 200 millisecond intervals when the TCM commands the lamp ON.

Vehicles not equipped with Fuel Cap Lamps are equipped with a dedicated Service Transmission Lamp (STL) on the Instrument Panel Cluster (IPC). The STL illuminates steadily when the TCM commands the lamp ON.

Diagnostic Aids

An intermittent may be caused by the following:

    • Corrosion
    • Rubbed through wire insulation
    • Broken wire inside the insulation

Refer to Symptoms in Engine Controls for intermittents.

Test Description

The number(s) below refer to the step number(s) on the diagnostic table.

  1. If the other indicator lamps in the instrument cluster are functioning, the feed circuit is OK.

Sport Mode Indicator Lamp/Selector Switch Diagnosis

Step

Action

Value(s)

Yes

No

1

Was the On-Board Diagnostic System Check performed?

--

Go to Step 2

Go to On-Board Diagnostic System Check

2

Any DTCs that are set must be corrected before performing this diagnostic procedure.

Are there any DTCs set?

--

Go to the applicable DTCs

Go to Step 3

3

  1. Start the engine.
  2. Place transmission in DRIVE.
  3. Push the Sport Mode selector switch several times while observing the Sport Mode indicator lamp in the instrument panel.

Does the Sport Mode indicator lamp turn ON and OFF?

--

System OK

Go to Step 4

4

  1. Shift the transmission into PARK.
  2. Turn the ignition switch to the RUN position with the engine OFF.
  3. Install the Scan Tool .
  4. Use the Scan Tool in order to monitor the Sport Mode Selector Switch.
  5. Push the Sport Mode selector switch several times while observing the Scan Tool display.

Does the display change back and forth between On and Off?

--

Go to Step 5

Go to Step 11

5

Use the Scan Tool in order to command the Sport Mode indicator lamp On and Off.

Does the lamp go On and Off?

--

Go to Step 23

Go to Step 6

6

Is the lamp always on?

--

Go to Step 10

Go to Step 7

7

Do the other indicator lamps in the instrument panel operate?

--

Go to Step 8

Go to Step 17

8

  1. Turn the ignition switch to the OFF position.
  2. Disconnect the TCM.
  3. With the engine OFF, turn the ignition switch to the ON position.
  4. Using a fused jumper wire to connect the lamp control circuit (terminal 17) in the TCM harness connector to ground.

Is the lamp On?

--

Go to Step 22

Go to Step 9

9

Check the Sport Mode Indicator Lamp circuit for the following conditions:

    • Damaged bulb
    • Open the ignition feed to the bulb
    • Control circuit open or shorted to B+

Refer to General Electrical Diagnosis in Wiring Systems.

Is the action complete?

--

Go to Step 24

--

10

  1. Turn the ignition switch to the OFF position.
  2. Disconnect the TCM.
  3. With the engine OFF, turn ignition switch to the RUN position.

Does the lamp illuminate?

--

Go to Step 16

Go to Step 23

11

Does the display always indicate On?

--

Go to Step 12

Go to Step 14

12

  1. Disconnect the Sport Mode selector switch.
  2. While observing the Scan Tool , momentarily connect a fused jumper wire across terminals 2 and 6 in the harness connector.

Does the state change each time the jumper is momentarily connected?

--

Go to Step 21

Go to Step 13

13

  1. Turn the ignition switch to the OFF position.
  2. Disconnect the TCM.
  3. Use the J 39200 digital multimeter (DMM) in order to check the continuity between the Sport Mode selector switch signal circuit and ground.

Is the continuity indicated?

--

Go to Step 18

Go to Step 22

14

Use a fused jumper wire in order to connect the Sport Mode selector switch signal circuit terminal 2 to ground in the switch harness connector, while observing the Scan Tool .

Does the display indicate On?

--

Go to Step 20

Go to Step 15

15

  1. Turn the ignition switch to the OFF position.
  2. Disconnect the TCM.
  3. Use the J 39200 DMM in order to check the continuity of the Sport Mode selector switch signal circuit from the TCM harness connector to the switch harness connector.

Is the resistance within the specified range?

0-5ohms

Go to Step 22

Go to Step 19

16

Repair the short to ground in the lamp control circuit.

Is the action complete?

--

Go to Step 24

--

17

Repair the feed circuit to the instrument panel indicator lamps.

Is the action complete?

--

Go to Step 24

--

18

Repair the signal circuit shorted to ground.

Is the action complete?

--

Go to Step 24

--

19

Repair the open/high resistance signal circuit.

Is the action complete?

--

Go to Step 24

--

20

Check the ground circuit to the Sport Mode switch for an open or a high resistance condition.

Was a condition found and corrected?

--

Go to Step 24

Go to Step 21

21

Replace the Sport Mode switch.

Is the action complete?

--

Go to Step 24

--

22

Check the TCM harness connector for a poor connection or poor terminal tension.

Refer to General Electrical Diagnosis in Wiring Systems.

Was a condition found and corrected?

--

Go to Step 24

Go to Step 23

23

Replace the TCM.

Refer to Transmission Control Module Replacement .

Is the action complete?

--

Go to Step 24

--

24

    Caution: Apply the parking brake and block the drive wheels before performing this procedure in order to prevent bodily injury.

  1. Start the engine.
  2. Apply the service brake.
  3. Put the transmission in DRIVE 4.
  4. Push the Sport Mode selector switch several times while observing the Sport Mode indicator lamp in the instrument panel.

Does the Sport Mode lamp correspond to the operation of the switch?

--

System OK

Go to Step 2