GM Service Manual Online
For 1990-2009 cars only

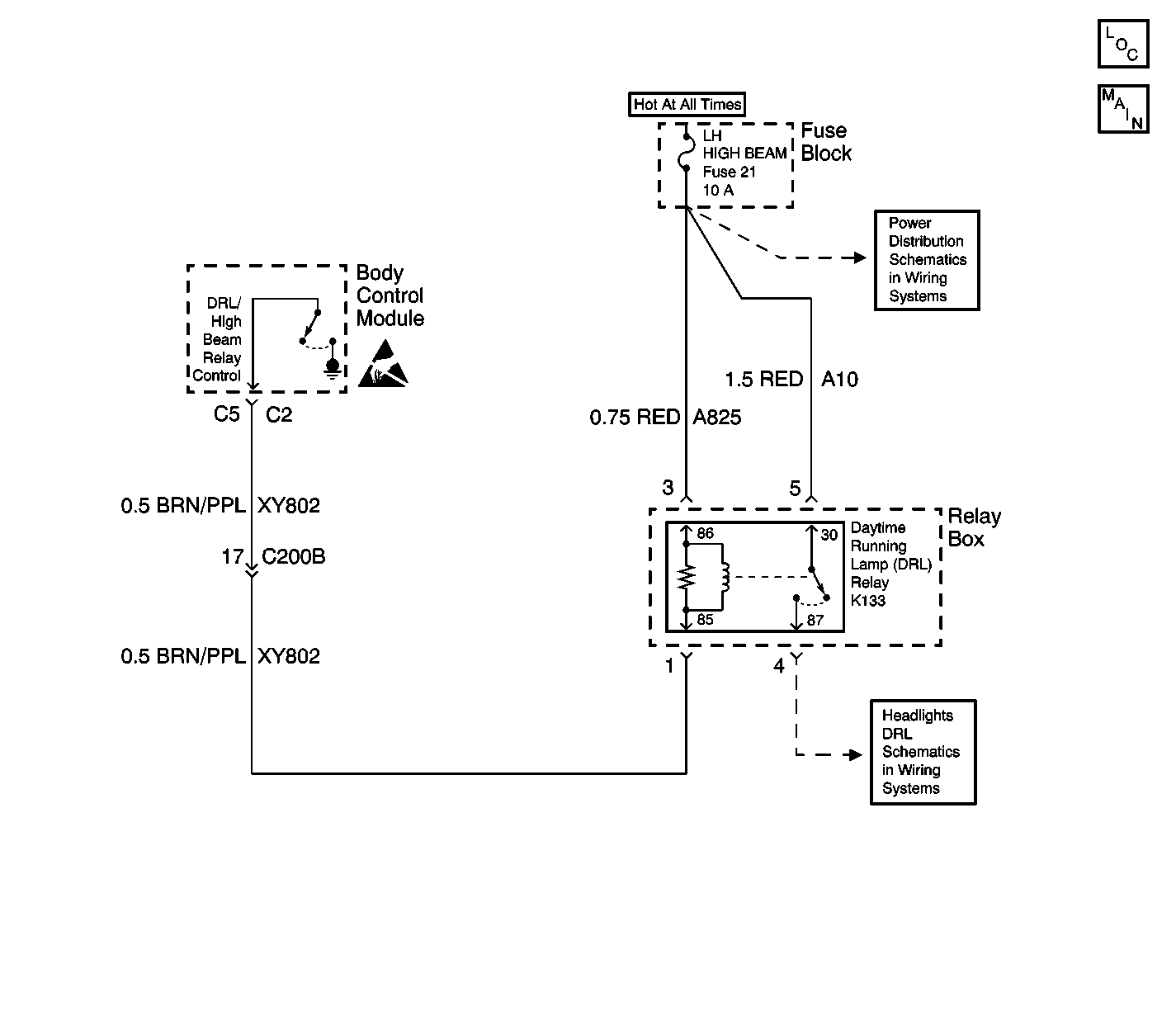
Object Number: 606460  Size: LF
Body Control Module Components
DRL Relay K133, LH High Beam Relay K73, and RH High Beam Relay K132

Circuit Description

The Body Control Module (BCM) commands the Daytime Running Lamps (DRL) On and Off through a discrete output to the DRL relay. The daytime running lamps can only be active under one or all of the following conditions:

    • The ignition switch is in the On position.
    • The Twilight Sentinel is not active.
    • The low beam headlamps are Off.
    • The high beam headlamps are Off.
    • The fog lamps are Off.
    • The transmission is not in PARK.

The high beam lamps are placed in series when the DRL relay is energized. This circuit configuration provides the lower illumination for the DRL.

Conditions for Setting the DTC

The BCM monitors the DRL relay control circuit every second. The fault code is set when the feedback doesn't match the commanded state for 2 seconds (open circuit, short to B+ or ground).

Action Taken When the DTC Sets

    • The BCM continues to command the state requested until it is achieved or changes.
    • Stores a DTC B2470 in the BCM memory.

Conditions for Clearing the DTC

    • The conditions for the fault are no longer present.
    • A history DTC will clear after 50 consecutive ignition cycles if the condition for the fault is no longer present.
    • The use of a scan tool.

Diagnostic Aids

Refer to Power Distribution Component Views in Wiring Systems for an end view and for terminal assignments of the relay box when the diagnostics direct you to take electrical measurements at the relay box.

Check for the following conditions if a history or intermittent DTC is indicated:

    • Test the DRL control circuit at the BCM and the DRL relay for a poor connection. Test the DRL control circuit for an intermittent open, short to ground or voltage. Test the DRL coil side feed for an intermittent open.
    • A damaged wiring harness. Inspect the wiring harness for damage. If the wiring harness appears to be in good condition, observe the display on the DMM while moving the connectors and wiring harnesses related to the circuits. A change in the DMM display during this test will indicate the location of the fault.
    • For additional information, refer to Inducing Intermittent Fault Conditions in Wiring Systems.

Test Description

The following numbers refer to the step numbers on the diagnostic table:

  1. This step uses a scan tool to test the DRL operation and to verify if the fault is present.

  2. This step tests for an open in the HI BEAM LH fuse, an open fuse would indicate a short to ground in the DRL relay coil side feed circuit, the DRL relay switch side feed circuit, or the LH headlamp relay coil side feed circuit.

  3. This step tests for voltage at the coil side of the DRL relay.

  4. This step verifies that the BCM is providing a ground signal to the DRL relay.

  5. This step tests if ground is being constantly applied to the DRL relay.

  6. After verifying that no circuit problems exist, the BCM is most likely at fault. The BCM needs to be programmed after installation.

Step

Action

Yes

No

1

Did you perform the Lighting System Diagnostic System Check ?

Go to Step 2

Go to Diagnostic Starting Point - Lighting Systems

2

  1. Install the scan tool.
  2. Select DAYTIME RUNNING LIGHTS from the Light Test Menu in Special Functions.
  3. Press the ON button then press the OFF button and monitor DRL operation.

Does the daytime running lamps relay turn ON and OFF with each command?

Go to Diagnostic Aids

Go to Step 3

3

Inspect the HI BEAM LH fuse for an open.

Is the HI BEAM LH fuse open?

Go to Step 13

Go to Step 4

4

  1. Remove the daytime running lamp (DRL) relay from the relay box.
  2. Probe the coil side feed of the DRL relay with a test lamp that is connected to a good ground.

Does the test lamp illuminate?

Go to Step 5

Go to Step 11

5

  1. Connect a test lamp between the control circuit of the DRL relay and the coil side feed of the DRL relay.
  2. With a scan tool, command the DRL relay ON and OFF.

Does the test lamp turn ON and OFF with each command?

Go to Step 9

Go to Step 6

6

Does the test lamp remain illuminated with each command?

Go to Step 12

Go to Step 7

7

Test the control circuit of the DRL relay for an open or high resistance. Refer to Circuit Testing and Wiring Repairs in Wiring Systems.

Did you find and correct the condition?

Go to Step 16

Go to Step 8

8

Test the control circuit of the DRL relay for a short to B+. Refer to Circuit Testing and Wiring Repairs in Wiring Systems.

Did you find and correct the condition?

Go to Step 16

Go to Step 10

9

Inspect for poor connections at the DRL relay. Refer to Circuit Testing and Wiring Repairs in Wiring Systems.

Did you find and correct the condition?

Go to Step 16

Go to Step 14

10

Inspect for poor connections at the Body Control Module. Refer to Circuit Testing and Wiring Repairs in Wiring Systems.

Did you find and correct the condition?

Go to Step 16

Go to Step 15

11

Locate and repair an open circuit in the coil side feed circuit of the DRL relay. Refer to Wiring Repairs in Wiring Systems.

Is the repair complete?

Go to Step 16

--

12

Locate and repair a short to ground in the control circuit of the DRL relay. Refer to Wiring Repairs in Wiring Systems.

Is the repair complete?

Go to Step 16

--

13

Locate and repair a short to ground one of the following circuits. Refer to Wiring Repairs in Wiring Systems:

    • The DRL relay coil side feed circuit
    • The DRL relay switch side feed circuit
    • The LH headlamp relay coil side feed circuit

Is the repair complete?

Go to Step 16

--

14

Replace the DRL relay.

Is the replacement complete?

Go to Step 16

--

15

Important: Perform the programming procedure for the BCM.

Replace the BCM. Refer to Body Control Module Replacement in Body Control System.

Is the replacement complete?

Go to Step 16

--

16

  1. Install the scan tool in order to clear any BCM DTCs.
  2. Verify proper DRL operation.
  3. Retest for DTC B2470.

Did a current DTC B2470 set?

Go to Step 2

System OK