GM Service Manual Online
For 1990-2009 cars only

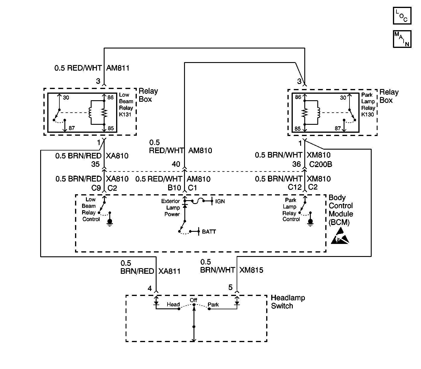
Object Number: 606458  Size: LF
Body Control Module Components
Low Beam Relay K131 and Park Lamp Relay K130

Circuit Description

When the ignition is in the On position, the Body Control Module (BCM) supplies exterior lamp power to the high side of the low beam relay coil. When the BCM receives an input from the headlamp switch to turn the low beam lamps ON, then the BCM grounds the low beam relay coil, energizing the relay. When the relay is energized, battery power is supplied to the low beam lamps.

Conditions for Setting the DTC

The BCM monitors the output to the low beam relay every second at the low beam relay control circuit. The criteria for the fault code to set is as follows:

    • Exterior lamp power is active.
    • A DTC B1970 is not set.
    • Headlamp switch is inactive.
    • The commanded state doesn't match the feedback for 3 seconds (open circuit, short to ground or B+).

Action Taken When the DTC Sets

    • The BCM continues to command the requested states until it is achieved or until it changes.
    • Stores a DTC B2472 in the BCM memory.

Conditions for Clearing the DTC

    • The conditions for the fault are no longer present.
    • A history DTC will clear after 50 ignition cycles if the condition for the fault is no longer present.
    • The use of a scan tool.

Diagnostic Aids

Refer to Power Distribution Component Views in Wiring Systems for an end view and for terminal assignments of the relay box when the diagnostics direct you to take electrical measurements at the relay box.

Check for the following conditions if a history or intermittent DTC is indicated:

    • A intermittent open, or short to B+ in the low beam relay control circuit or the headlamp switch redundant low beam relay signal circuit.
    • A intermittent open in the exterior lamps power circuit.
    • A short to ground in the low beam relay control circuit or the headlamp switch redundant low beam relay signal circuit may cause the low beams to illuminate at all times with the ignition On and the headlamp switch in the Off position.
    • A damaged wiring harness. Inspect the wiring harness for damage. If the wiring harness appears to be in good condition, observe the display on the DMM while moving the connectors and wiring harnesses related to the circuits. A change in the DMM display during this test will indicate the location of the fault.
    • For additional information, refer to Inducing Intermittent Fault Conditions in Wiring Systems.

Test Description

The following numbers refer to the step numbers on the diagnostic table:

  1. This step uses a scan tool to test the low beam operation and to verify if the fault is present.

  2. This step tests for voltage at the coil side feed of the low beam relay.

  3. This step verifies that the BCM is providing a ground signal to the low beam relay.

  4. This step tests if ground is being constantly applied to the low beam relay.

  5. After verifying that no circuit problems exist, the BCM is most likely at fault. The BCM needs to be programmed after installation.

Step

Action

Yes

No

1

Did you perform the Lighting System Diagnostic System Check?

Go to Step 2

Go to Diagnostic Starting Point - Lighting Systems

2

  1. Install the scan tool.
  2. Turn the ignition switch ON, with the engine OFF.
  3. Select LOW BEAM from the Light Test Menu in Special Functions.
  4. Press the ON button then press the OFF button and monitor low beam operation.

Does the low beam relay turn ON and OFF with each command?

Go to Diagnostic Aids

Go to Step 3

3

  1. Place the headlamp switch in the OFF position.
  2. Remove the low beam relay from the relay box.
  3. Probe the exterior lamp power feed of the low beam relay with a test lamp that is connected to a good ground.

Does the test lamp illuminate?

Go to Step 4

Go to Step 11

4

  1. Connect a test lamp between the control circuit of the low beam relay and the exterior lamps power circuit of the low beam relay.
  2. With a scan tool, command the low beam relay ON and OFF.

Does the test lamp turn ON and OFF with each command?

Go to Step 8

Go to Step 5

5

Does the test lamp remain illuminated with each command?

Go to Step 10

Go to Step 6

6

Test the control circuit of the low beam relay for an open or high resistance. Refer to Circuit Testing and Wiring Repairs in Wiring Systems.

Did you find and correct the condition?

Go to Step 15

Go to Step 7

7

Test for a short to B+ in the control circuit of the low beam relay or the headlamp switch redundant low beam relay signal circuit. Refer to Circuit Testing and Wiring Repairs in Wiring Systems.

Did you find and correct the condition?

Go to Step 15

Go to Step 9

8

Inspect for poor connections at the low beam relay. Refer to Circuit Testing and Wiring Repairs in Wiring Systems.

Did you find and correct the condition?

Go to Step 15

Go to Step 13

9

Inspect for poor connections at the Body Control Module. Refer to Circuit Testing and Wiring Repairs in Wiring Systems.

Did you find and correct the condition?

Go to Step 15

Go to Step 14

10

Test for a short to ground in the control circuit of the low beam relay or headlamp switch redundant low beam relay signal circuit. Refer to Circuit Testing and Wiring Repairs in Wiring Systems.

Did you find and correct the condition?

Go to Step 15

Go to Step 12

11

Locate and repair an open circuit in the exterior lamp power circuit of the low beam relay. Refer to Circuit Testing and Wiring Repairs in Wiring Systems.

Is the repair complete?

Go to Step 15

--

12

Replace the headlamp switch. Refer to Headlamp Switch Replacement .

Is the replacement complete?

Go to Step 15

--

13

Replace the low beam relay.

Is the replacement complete?

Go to Step 15

--

14

Important: Perform the programming procedure for the BCM.

Replace the BCM. Refer to Body Control Module Replacement in Body Control System.

Is the replacement complete?

Go to Step 15

--

15

  1. Install the scan tool in order to clear any BCM DTCs.
  2. Verify proper BCM operation.
  3. Retest for DTC B2472.

Did a current DTC B2472 set?

Go to Step 2

System OK